EATC (Automatic temperature control module) not coming on

2001 LINCOLN TOWN CAR
150,000 MILES • 4.6L • V8 • 2WD • AUTOMATIC
Avatar
NATE JOHNSON
  • MEMBER
  • 1 POST
The AC compressor locked up about the same time as the EATC unit went out. I am replacing the AC compressor and condenser/dryer/o-tube, but am at about the end of my budget.
Is there a way to test the EATC before just replacing it? The unit will not do anything, nothing lights up and no display so self test is not an option, though I have tried. Disconnecting the battery for an hour did nothing (for the EATC) either. I have checked all the fuses can find and replaced several that were blown, again with no change to the EATC. I have searched everywhere I can think of to find a power relay or the like but not finding anything. The car is a daily driver for a family member who lives about fifty miles away so access is limited and I really need to have all the information I can get before jumping into this.
Right now it is running with the AC compressor bypassed and the idler pulley relocated, turned around, pulley swapped with tension-er pulley, etc., to get it to work as there is no option for a belt to run without out the AC compressor without some modifications.
Naturally this will be reversed once I replace the compressor but at this time the heat is not operating either since the EATC is not comming on to do that.

Thanks for any and all help I can get!
I searched everywhere I can think of to find the answer before asking, not sure I am asking the question correctly to get an answer to show up though.
Dec 7, 2017 at 7:46 AM
Advertisement
Avatar
STEVE W.
  • CERTIFIED EXPERT
  • 15,113 POSTS
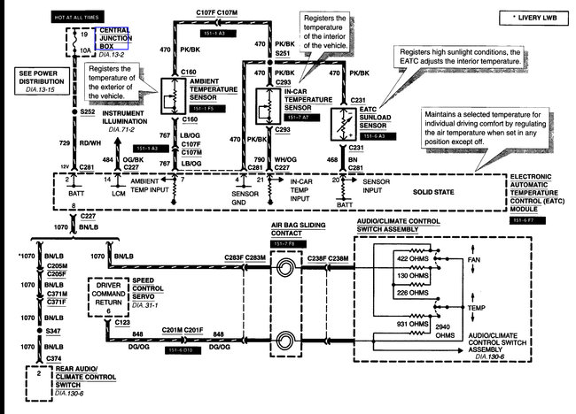
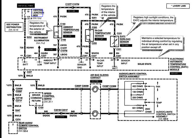
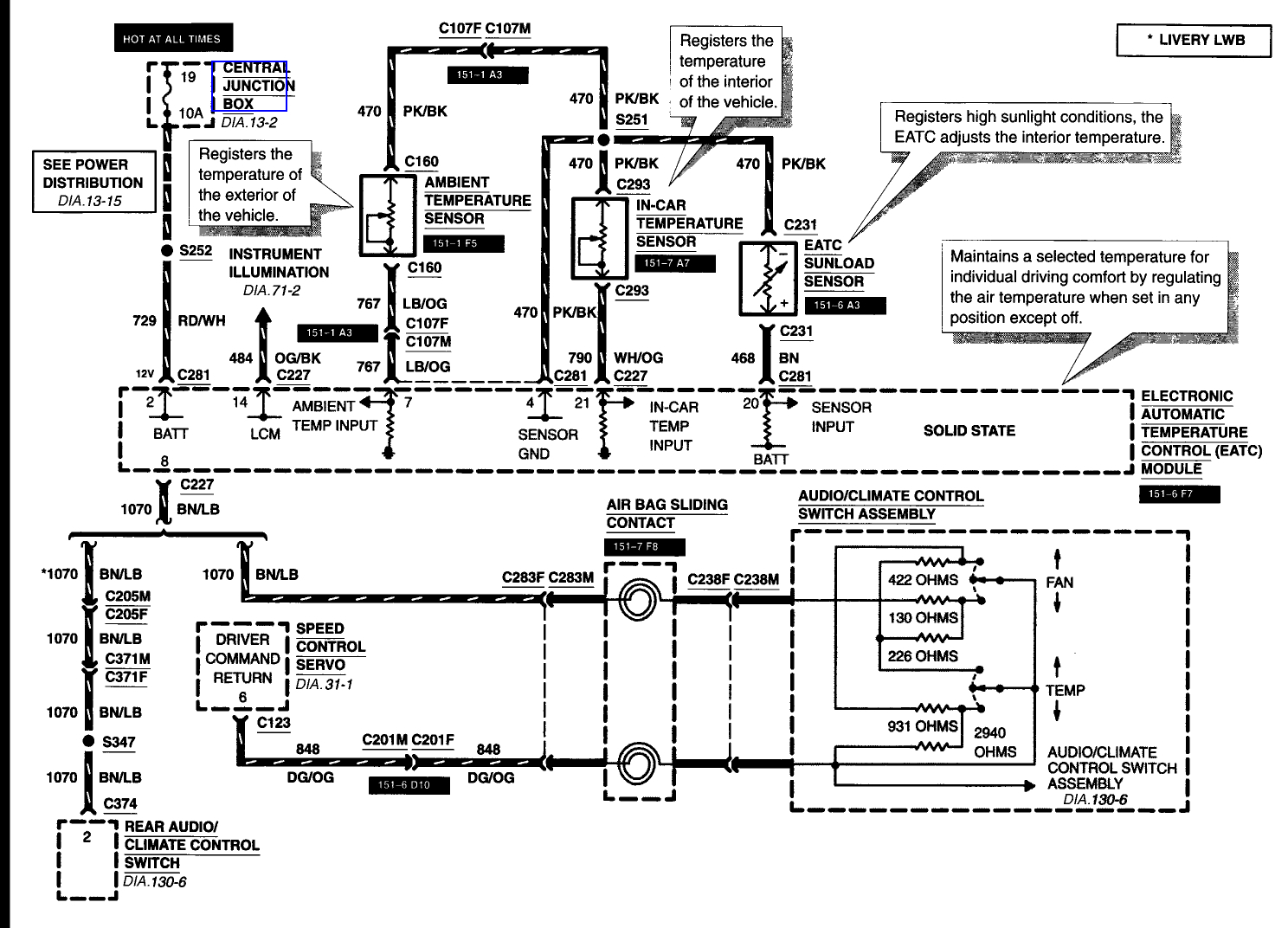
Here is the wiring for the system. Looking at it you have Fuses 6, 2, and 19 in the central junction/fuse box under the left side of the dash and Fuse 20 in the battery junction/fuse box under the hood.

If they all test good and you get nothing from the control head it is very likely bad.
Dec 8, 2017 at 3:52 PM