DVD player fuse location

2005 CHRYSLER TOWN AND COUNTRY
113,000 MILES • 3.8L • 6 CYL • 2WD • AUTOMATIC
Avatar
WARREN SR FALK
  • MEMBER
  • 1 POST
which fuse is for the flip down DVD player? only get sound but no picture or power to DVD screen.
May 28, 2020 at 4:51 PM
Advertisement
Avatar
SQM
  • CERTIFIED EXPERT
  • 6,383 POSTS
Hello,

Just to make sure we cover the basics, make sure both of the plugs are plugged into the back of the DVD player.
If they are plugged in you might have a short or open somewhere in the circuit.

As there are few different factors for the screen not to work. You may not be getting power of vide signal to the scree. Or it could be a faulty screen.

https://www.2carpros.com/articles/how-to-check-wiring

This has a simple interface between the player and the screen.
There is a 12 pin connector that goes to the screen. Make sure you are getting 12V between pin 1 and 7, also in 2 and 7.
The screen will turn on when it detect the video signal.
Best way to check is to use a oscilloscope and probing #5 to #6 and see if there is a video signal.
If you have power to between pin 1,2 and 7 and have video signal then you have a bad screen.

Please let me know of any questions.

Thank you.
Aug 11, 2021 at 11:59 AM
Avatar
STRAILER
  • CERTIFIED EXPERT
  • 53,854 POSTS
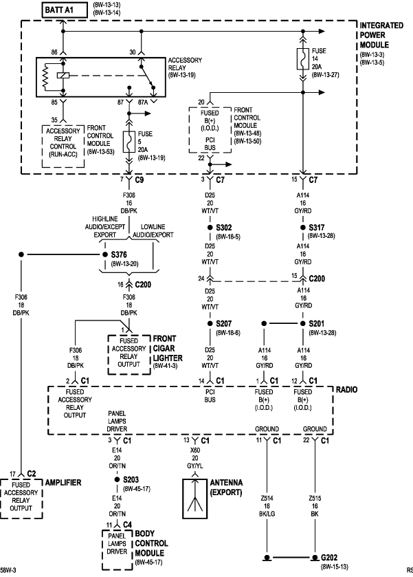
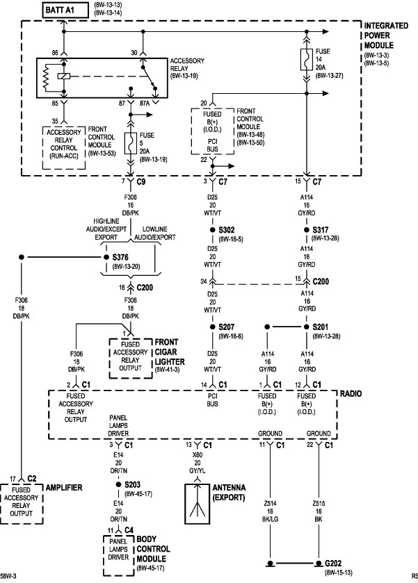
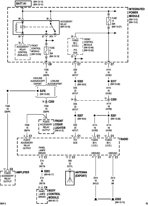
The fuse is located inside the front fuse panel under, (left side) the hood #14 - 20 amp.
Dec 18, 2025 at 2:03 PM
Advertisement