DTC-P1118

2001 HYUNDAI XG300
119,316 MILES • 3.0L • V6 • 2WD • AUTOMATIC
Avatar
BPRESTON72190
  • MEMBER
  • 1 POST
Hello, my car is throwing me for a real loop. The issue at hand is, cold starts the engine will start but idle high and feels almost as if it is misfiring. There is barely to no throttle response when pressing on the accelerator pedal. When the brake pedal is depressed it causes the IAC valve to initiate an on off on off sequence for about five seconds. The vehicle wills barely move when this is happening. It seems as if once the vehicle is at operating temperature I can shut it off, wait to hear a relay click behind the radio then restart the vehicle and it runs fine. Sometimes this takes a couple of tries to obtain a good result. The relay that must be heard to click, I believe is the ETS relay I may be wrong. I am getting power in and out of this relay. The only DTC present is P1118 in both active and pending forms. Could this be a simple case of a bad throttle body motor or am I missing something?
Mar 24, 2019 at 9:10 PM
Advertisement
Avatar
JOETECHPRO
  • CERTIFIED EXPERT
  • 705 POSTS
Hey BPRESTON72190,

After checking the information i have for this vehicle i have found a TSB (technical service bulletin) that may cover the issue you have.

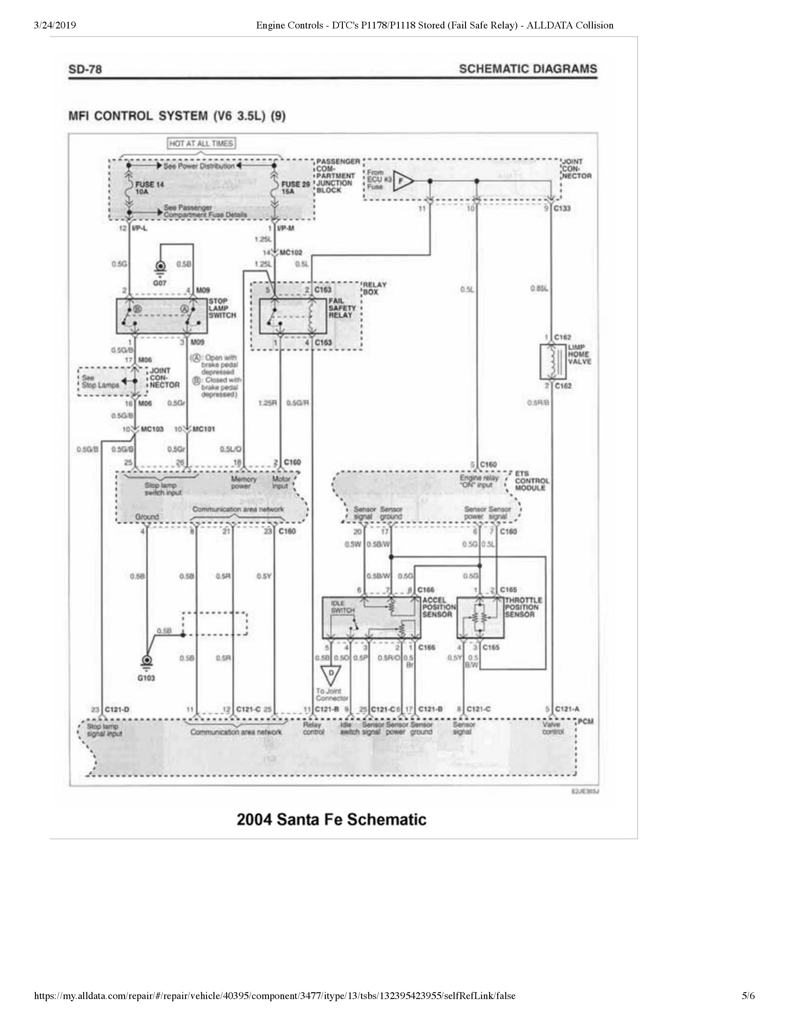
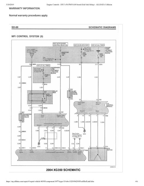
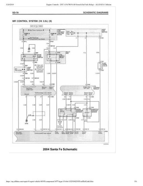
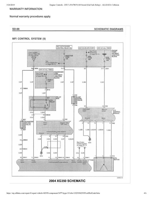
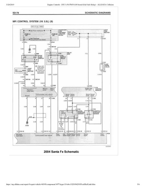
It does require the codes P1118 and P1178 to be stored however it does describe a fault with the ETS (Electronic Throttle System) relay.

What scanner are you using?

I would have a read through the TSB, it contains some good trouble shooting guidance and wiring diagrams.

Hope this helps. Let me know if you have any further questions.

regards, Joe
Mar 24, 2019 at 9:36 PM