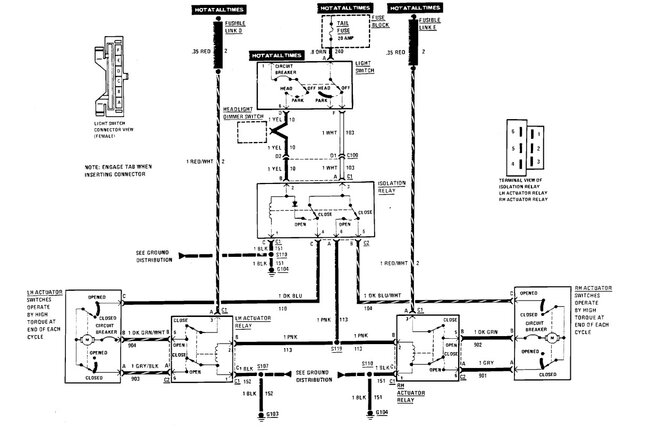
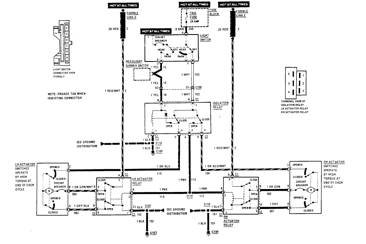
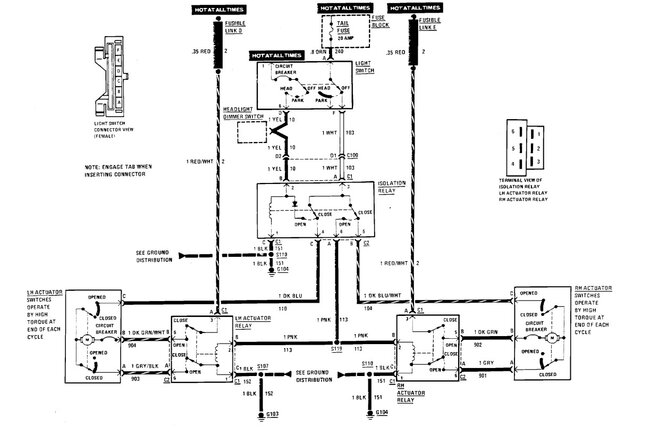
The previous owner of this vehicle cut the wires away from the plastic connector that allows you to plug the wires into the back of the switch for the power windows. So, I need to know which wires go whereas I'm having to rewire a new connector to be able to work the windows.
Mar 27, 2023 at 7:00 PM
