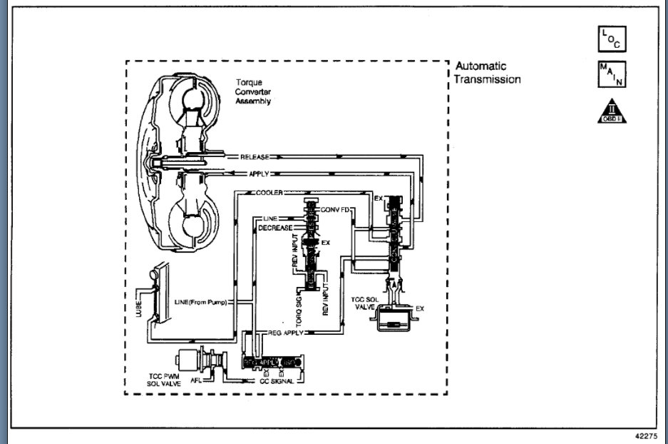
Hi, I bought this used and have since noticed that with the 4wd engaged and "4wd light on in low or high" the front wheels do not spin. While driving the other day I turned the corner and heard a bang in what sounded like the rear end. Now I feel and hear what sounds like a slip in the transmission or rear end. transmission fluid is full and clean. Would low oil in the rear end cause this or should I be looking at something else? Thank you!
Apr 19, 2021 at 7:04 AM







