Hi,
Have you checked all fuses? Also, if nothing is working, I question if the keyless entry receiver is working. Here are the directions for testing it. The attached pics correlate with the directions.
_________________________________________
2004 Toyota Truck Sienna FWD V6-3.3L (3MZ-FE)
Component Tests and General Diagnostics
Vehicle Accessories and Optional Equipment Antitheft and Alarm Systems Keyless Entry Keyless Entry Receiver Testing and Inspection Component Tests and General Diagnostics
COMPONENT TESTS AND GENERAL DIAGNOSTICS
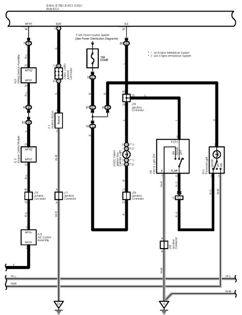
pic 1
CHECK DOOR CONTROL RECEIVER
a. Disconnect the receiver connector.
pic 2
b. Check the voltage and resistance between the terminals of the wire harness side connector and the receiver and the body ground.
If the result is not as specified, there may be a malfunction on the wire harness side.
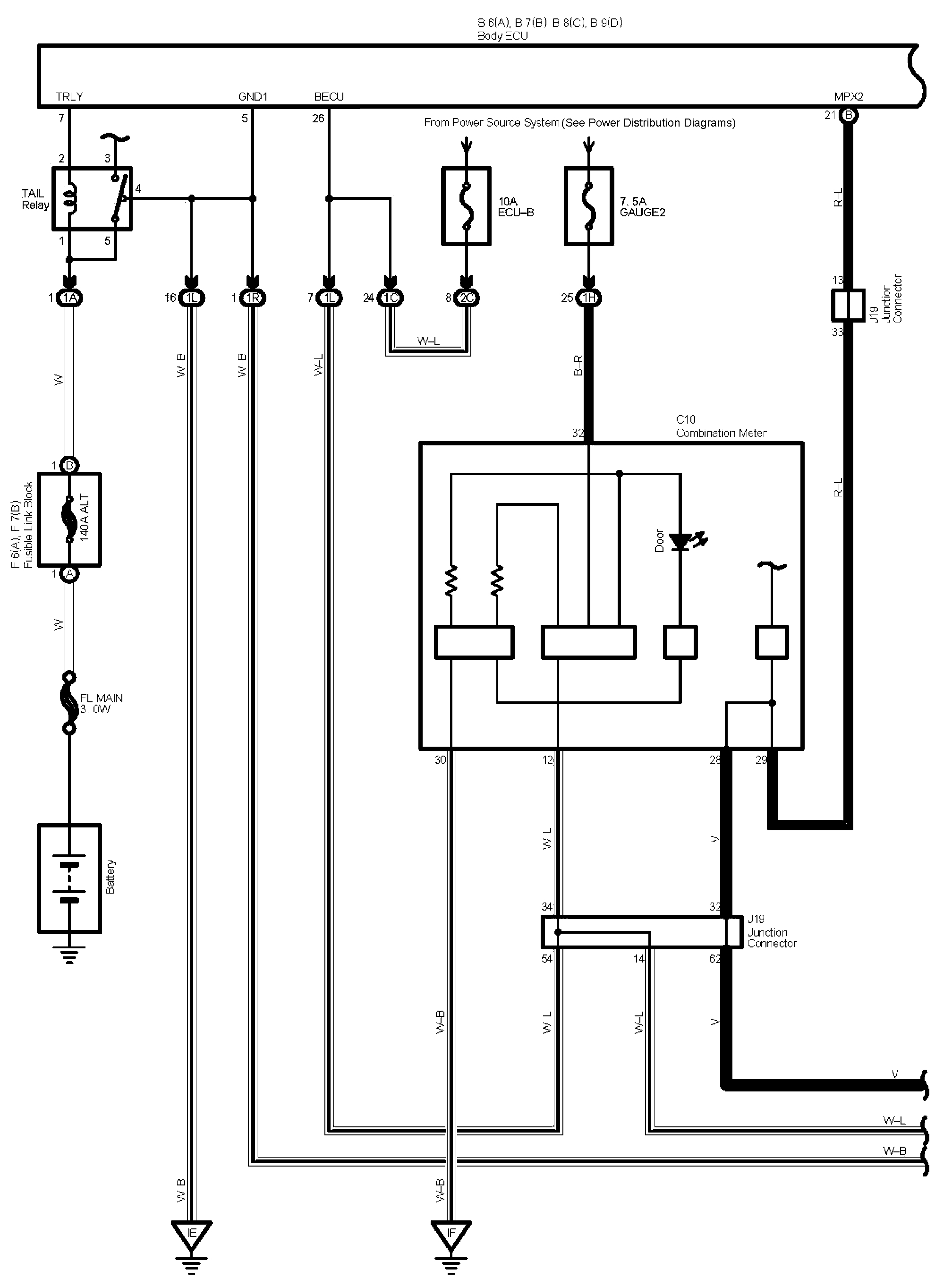
pic 3
c. Reconnect the connector and check the voltage between the terminal and body ground.
If the result is not as specified, the receiver may have a malfunction.
______________________
Thanks for catching the error. It is being fixed.
Take care and let me know if I can help.
Joe
Images (Click to enlarge)
Dec 31, 2020 at 10:22 AM