heater fan not working?

2001 DODGE DAKOTA
139,000 MILES • V8 • 4WD • AUTOMATIC
Avatar
JOHN SALITSKY
  • MEMBER
  • 5 POSTS
The heat and a/c does not work on any settings. I tried a new blower motor which did not work either. I checked the wires to the blowere motor as well as the resistor using a test light and there seems to be no voltage going to these parts.
Oct 12, 2010 at 7:31 AM
Advertisement
Avatar
JACOBANDNICKOLAS
  • CERTIFIED EXPERT
  • 110,175 POSTS
Have you checked fuses? Is there power to the switch? check out this guide to help us

https://www.2carpros.com/articles/blower-fan-motor-works-on-high-speed-only

Please run down this guide and report back.
Oct 12, 2010 at 9:04 AM
Avatar
JOHN SALITSKY
  • MEMBER
  • 5 POSTS
I checked the fuses in the fuse panel near the drivers side door and they were fine. I used a test light to check the wires for both the blower motor and resistor and there doesn't seem to be any power to those. How would i check to see if there's power to the switch. Do you mean the relay switch?
Oct 12, 2010 at 9:49 AM
Advertisement
Avatar
JACOBANDNICKOLAS
  • CERTIFIED EXPERT
  • 110,175 POSTS
Actually, I was refering to the switch on the dash. See if there is power to it and out when you turn the switch on.

Let me know what you find.
Oct 12, 2010 at 10:07 AM
Avatar
JOHN SALITSKY
  • MEMBER
  • 5 POSTS
Is there a way to check that without removing the dash? I could remove it if I have to I've done it before, but was just cusious if there was a way to do it without removing it.

Edit: actually now that i think about it when I turn the switch on the dash to the a/c setting the compressor under the hood comes on, I can hear it start running and the light that indicates the a/c is on lights up. I would think that would mean there is power to it. Also when changing the the different heat settings from defoggers to the vents you can hear them changing.
Oct 12, 2010 at 10:18 AM
Avatar
JACOBANDNICKOLAS
  • CERTIFIED EXPERT
  • 110,175 POSTS
The air flow vents are actuated by engine vacuum, so they will still work if there is no power. As far as the switch itself, there may be power to it but not out. Have you checked the relay in the power distribution box under the hood?

As far as the switch, the bezel that covers or trims the radio and heater control comes off. Under it are a couple bolts that hold the unit in place. If I recall, the bezel is actually mounted with non other than valcro. Be careful removing it to make sure that is correct.
Let me know what you find.
Joe
Oct 12, 2010 at 10:38 AM
Avatar
JOHN SALITSKY
  • MEMBER
  • 5 POSTS
Wow, thanks for the great info Joe. I appreciate you taking the time. I'll check on removing that trim to get to the heating switch wires and see if that's it. I checked in the power distribution box under the hood but was unsure which relay was specifically for the blower motor. If I recall correctly there was one labeled A/C and one labeled HE VAC. It might be easier for me to just replace the relay first and see if that's it since they're not that expensie to buy. I just have to figure out which one it is that relates to the problem.
Oct 12, 2010 at 10:49 AM
Avatar
JACOBANDNICKOLAS
  • CERTIFIED EXPERT
  • 110,175 POSTS
Actually, if you check the other relays, you'll find ones with the same part numbers. Just switch them to see if it is bad. If it is, then get one.
Oct 12, 2010 at 10:52 AM
Avatar
JOHN SALITSKY
  • MEMBER
  • 5 POSTS
The dim light in my head just brightened up! I hadn't even thought of that. Thanks again Joe, I'll let you know what happens. Hopefully it's something as simple as the relay.
Oct 12, 2010 at 11:10 AM
Avatar
JACOBANDNICKOLAS
  • CERTIFIED EXPERT
  • 110,175 POSTS
Let me know what you find.

Joe
Oct 12, 2010 at 12:29 PM
Avatar
PAULVS
  • MEMBER
  • 2 POSTS
I have a 2001 Dodge dakota with 69,000 miles on it. Recently the ac/heater motor only worked when the fan setting was on HIGH. That continued for about two weeks and now it doesn't work at all. I checked the fuses and I don't think its the blower moter because it didn't just stop working, it did so in stages. Any help would be great. Thanks
Dec 1, 2020 at 12:16 PM (Merged)
Avatar
LOSONE
  • CERTIFIED EXPERT
  • 1,616 POSTS
Replace the blower resistor. You might have burned out the blower motor also while running in high. The resistor is under the hood on the passenger side screwed into the A/C plastic cowling. It has connector and two screws that holds it in. check this guide which shows how to test it

https://www.2carpros.com/articles/blower-fan-motor-works-on-high-speed-only

Please run down this guide and report back.
Dec 1, 2020 at 12:16 PM (Merged)
Avatar
WILLIAMWEHRLE
  • MEMBER
  • 1 POST
My A/C used to work great until it developed some system leaks immediately after I had it serviced at the dealer I purchased it at in 1992. For several years I tried adding freon 12 and then last year I switched it over to 134a and I was not too happy with the cooling - but it was better than nothing. All this time it loses its entire charge of 134a in about a month. I noticed that they now they have a compatible for freon 12 for about $7.00 for 12 oz. Is this new stuff any good? I also am not getting the cold air that I need to get - it is all just a shage cooler than the air outside. I vented 2 ounces of the 134a last night and a LOT of oil came out with the gas - I think now that I have mostly oil in there instead of gas and oil... Do I need to flusk this out and get some new gas? and would you recommend the 134a

WW
Dec 1, 2020 at 12:16 PM (Merged)
Avatar
LOSONE
  • CERTIFIED EXPERT
  • 1,616 POSTS
I have converted hundreds of Fords to 134A. Some work great without any alterations except a clean charge.

If one is acting like yours I suspect you will need to change the orfice tube and the dryer. The replacement orfice tube must be for 134.

I use ester oil in a Ford, it seems to wrok better. Remember the 134 charge is about 23% less refrigerant than R-12. You must charge by watching the gauges on both high and low sides. It is very easy to overcharge and the cooling will be reduced. Even a couple of ozs will reduce cooling.

If you car is loosing refrigerant and it is on the suction side (low pressure) it will suck in outside air through the leak and your cooling will be greatly reduced.

Fix the leak and stay away from the $7.00 can. It is mostly propane and dangerous to uses in addition it will corrode your system. There are no cheap solution to referigerant as R-134A is about $7.50 a can but it goes up as gasoline goes up.

Good luck
Dec 1, 2020 at 12:16 PM (Merged)
Avatar
TAZPANTHERFAN_99
  • MEMBER
  • 1 POST
I was driving to work in the morning and the blower just stopped blowing. i checked all the fuses they were all good so i thought it might be the blower motor i replaced the blower motor and still the blower isn't working
Dec 1, 2020 at 12:16 PM (Merged)
Avatar
JACOBANDNICKOLAS
  • CERTIFIED EXPERT
  • 110,175 POSTS
Hi:
Replace the blower motor resister. It's the most common problem resulting in the blower motor not to work.

Joe
Dec 1, 2020 at 12:16 PM (Merged)
Avatar
BRANDON FLORES
  • MEMBER
  • 1 POST
Hello. I bought the truck used last year. I replaced the blower motor, resistor, and control unit. A/C compressor turns on and off, mode doors work you can hear them rotate. I have checked fuses and relays, swapped some around and nothing. I need help please.
Dec 1, 2020 at 12:17 PM (Merged)
Avatar
CARADIODOC
  • CERTIFIED EXPERT
  • 34,306 POSTS
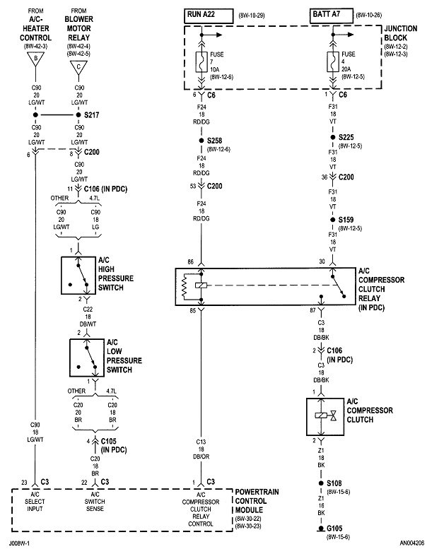
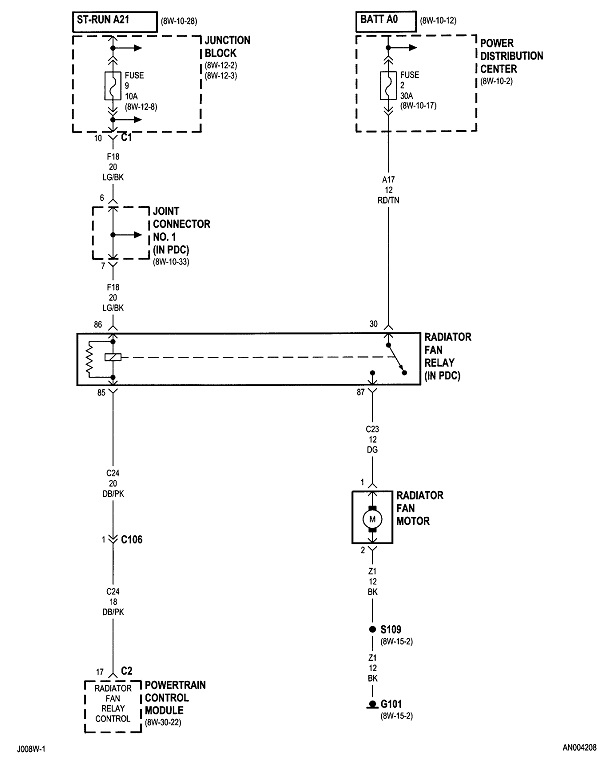
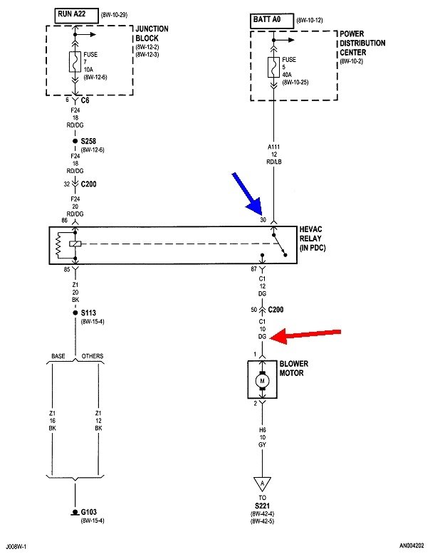
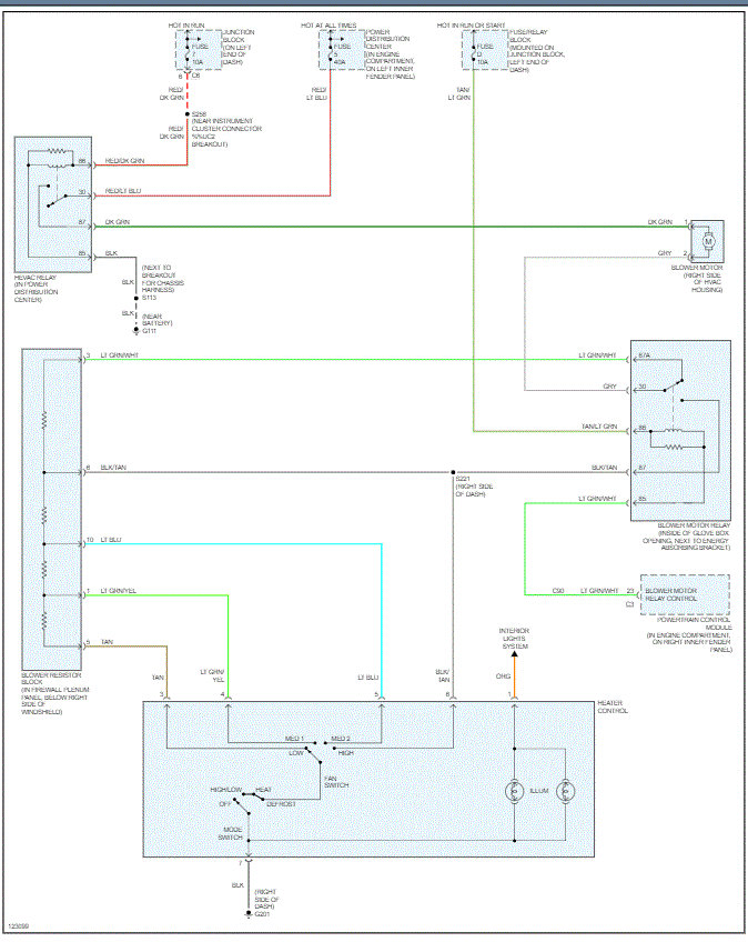
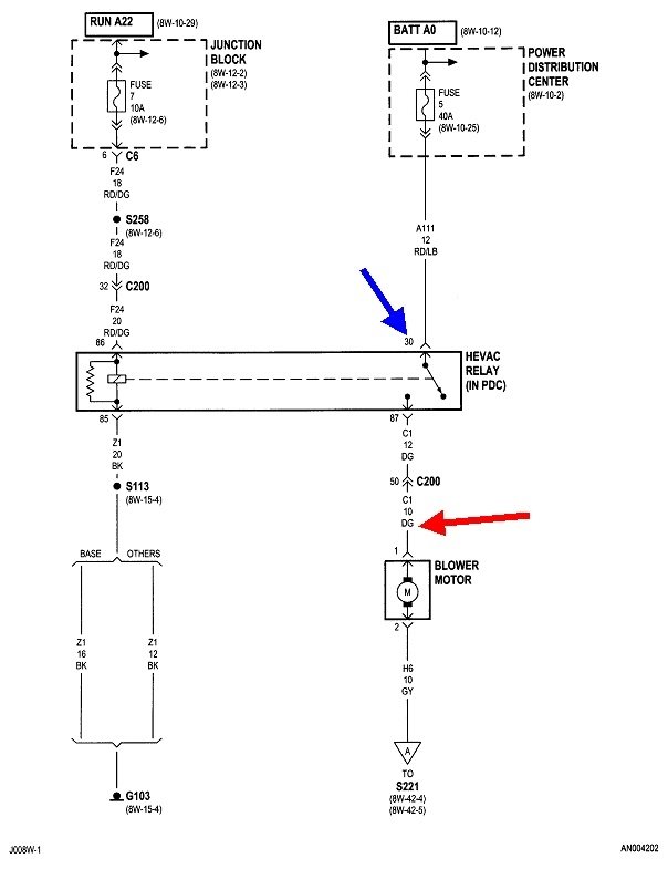
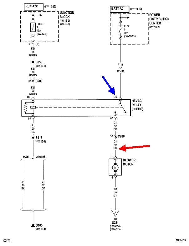
First check if you have 12 volts on the dark green wire to the fan motor. If you do not, check for it on terminal 30 of the relay.

These diagrams are for the heater with AC. If you have just the heater system, I'll prepare different diagrams for you.

If you have 12 volts on the dark green wire, check also on the gray wire. That has to be done with the connector plugged in. The weakest link in the chain is the fan speed switch. It's common to find the connector terminals burned and melted, especially if the fan is used on the highest speed often. This is a good suspect if you have 12 volts on the gray wire.
Dec 1, 2020 at 12:17 PM (Merged)
Avatar
JACOBANDNICKOLAS
  • CERTIFIED EXPERT
  • 110,175 POSTS
Hi,

In addition to checking fuses, have you confirmed there is power to them and the relays?

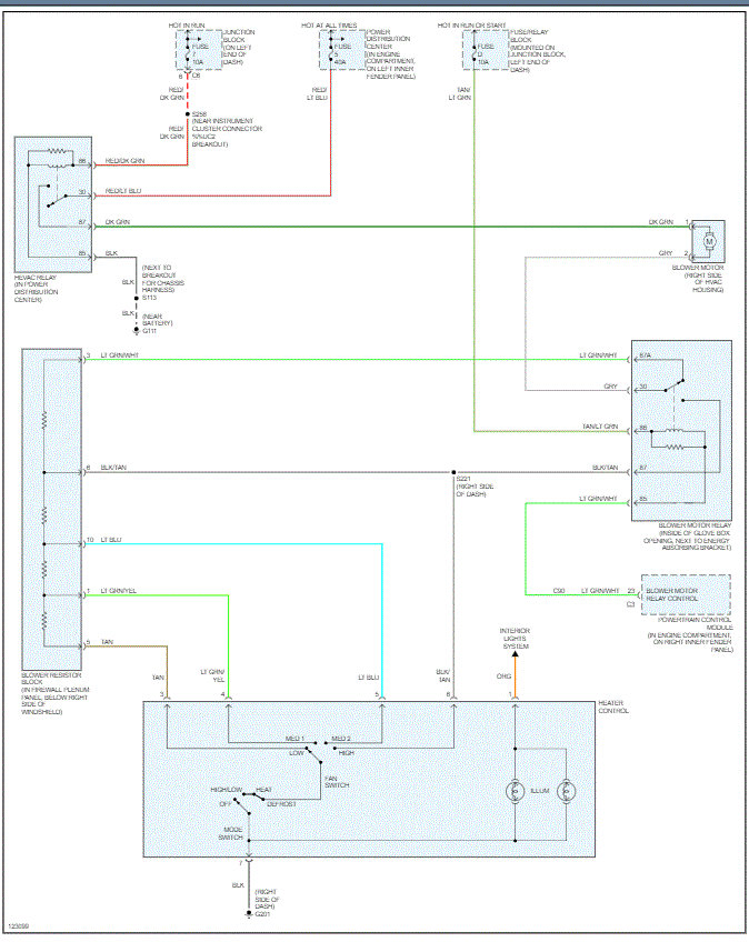
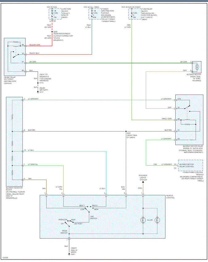
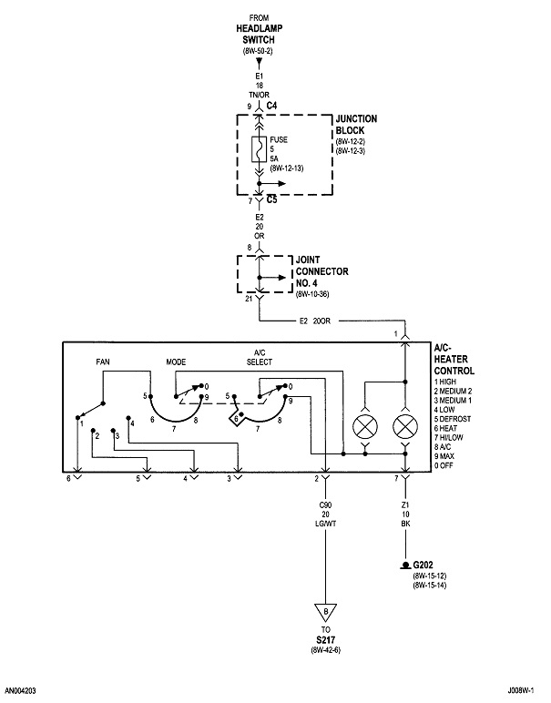
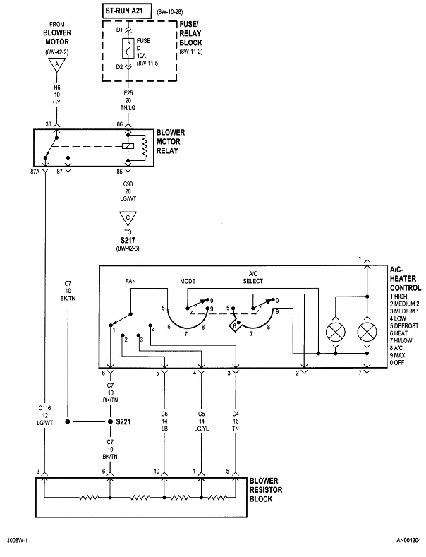
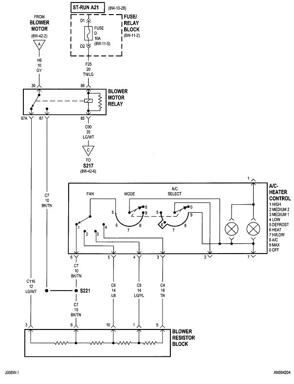
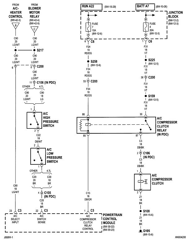
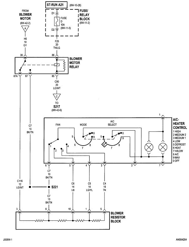
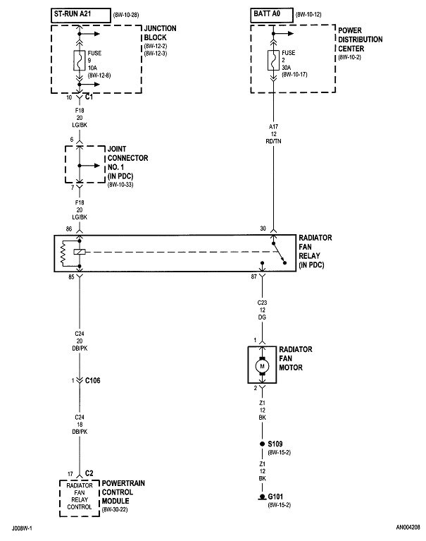
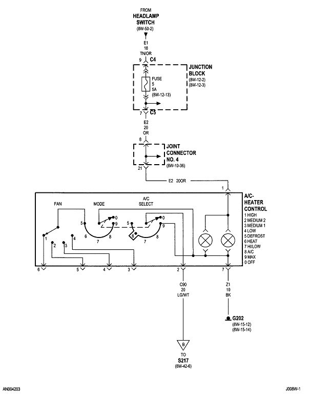
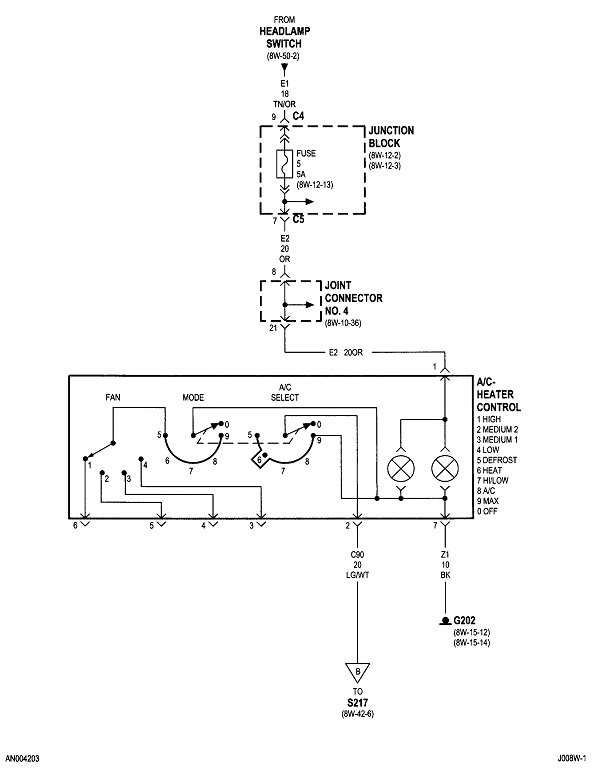
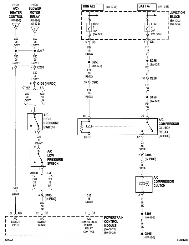
I attached a pic below which is the wiring schematic for the blower motor and HVAC system. Take a look at it and see if you touched on the relays, resister, and all fuses related. Also, check to make sure there is power at the fuse locations.

https://www.2carpros.com/articles/how-to-check-a-car-fuse

Let me know.

Joe
Dec 1, 2020 at 12:17 PM (Merged)
Avatar
SIXPAKDAVE
  • MEMBER
  • 1 POST
Electrical problem
1999 Dodge Dakota 6 cyl Four Wheel Drive Manual

I had my blower motor go out, so I replaced it (what a pain) so I get all the wire harnesses plugge back together and i wanted to test to make sure the fan worked, well when I turned on the fan my head lights came on. my turn signal lights stay on when the light switch is on. so some how somewhere something got goofy. ANY ideas??
Dec 1, 2020 at 12:17 PM (Merged)
Avatar
JACOBANDNICKOLAS
  • CERTIFIED EXPERT
  • 110,175 POSTS
Hi:
I going to take a wild guess and say you mixed up the plugs (wiring harness). recheck and let me know what you find.

Joe
Dec 1, 2020 at 12:17 PM (Merged)
Avatar
CVN65
  • MEMBER
  • 6 POSTS
I turn the heater/AC switch to the on position and nothing happens (car running), the blower does not come on. I checked the fuse and is ok. Any suggestions? Thanks
Dec 1, 2020 at 12:17 PM (Merged)
Avatar
RASMATAZ
  • CERTIFIED EXPERT
  • 75,992 POSTS
See below heater circuit-


https://www.2carpros.com/forum/automotive_pictures/12900_blower1_5.jpg


https://www.2carpros.com/forum/automotive_pictures/12900_blower2_6.jpg

Dec 1, 2020 at 12:17 PM (Merged)
Avatar
DHALLE
  • MEMBER
  • 3 POSTS
The blower motor run awhile than stops for a little bit and starts again. It does this randomly. Any ideas?
Dec 1, 2020 at 12:18 PM (Merged)
Avatar
JDL
  • CERTIFIED EXPERT
  • 16,098 POSTS
Hello, you need to do some testing when the problem occurs. I'd check the fuse circuit, when the motor refuses to run. That circuit goes hot when you turn on the key. Might be something wrong with the motor itself, I've seen bad motor brushes cause an intermittent problem. The blower motor on-off/speeds are controlled on the ground circuit. Is it only one speed where the problem occurs, or it doesn't matter?
Dec 1, 2020 at 12:18 PM (Merged)
Avatar
DHALLE
  • MEMBER
  • 3 POSTS
Thanks for the reply. It does it at any speed setting.
Dec 1, 2020 at 12:18 PM (Merged)
Avatar
JDL
  • CERTIFIED EXPERT
  • 16,098 POSTS
Sounds like the blower motor, to me. You can double check, Take the connector loose from the blower motor, run jumper wires from the battery for B+ and ground to the blower connector, use an inline fuse, just in case. If the blower motor still runs intermittently, faulty motor.
Dec 1, 2020 at 12:18 PM (Merged)
Avatar
KLU
  • MEMBER
  • 3 POSTS
My AC and Heat won't come on all the time it seems like the blower. Where is it and how hard is it to get the blower out? I recharged the AC in the Fall and it worked fine, however the fan seemed to go off and on.
Dec 1, 2020 at 12:18 PM (Merged)
Avatar
VANDRAGON
  • CERTIFIED EXPERT
  • 298 POSTS
it could just be a relay going bad. it's either under the hood by the battery or under the dash. just call a parts house and ask.
Dec 1, 2020 at 12:18 PM (Merged)
Avatar
KLU
  • MEMBER
  • 3 POSTS
[quote:6fb11f68ff="vandragon"]it could just be a relay going bad. it's either under the hood by the battery or under the dash. just call a parts house and ask.[/quote:6fb11f68ff]
I found out it was the plug under the hood and the ends all needed to be replaced. Thanks
Dec 1, 2020 at 12:18 PM (Merged)
Avatar
M.BRETTRAGER
  • MEMBER
  • 1 POST
The Heater in my 94 dodge dakota is not working, it isnt even blowing air, whats wrong with it?
Dec 1, 2020 at 12:18 PM (Merged)
Avatar
CARADIODOC
  • CERTIFIED EXPERT
  • 34,306 POSTS
Pretty hard to tell over a computer but I bet the fan isn't running. If it will run on just the highest speed, suspect a defective resistor assembly in the heater box. If it doesn't run on any speed, the fan motor is the most likely suspect but the switch could be bad too. The place to start is by measuring the voltages on the two wires to the fan motor.

caradiodoc
Dec 1, 2020 at 12:18 PM (Merged)
Avatar
SGERICKS
  • MEMBER
  • 2 POSTS
I put a new resister, new blower, and checked all fuses. I turn the toggle switch on and no power to the blower. Worked fine one day but I did notice it really only was blowing on the higher settings the last couple of days then the next day no power at all to the blower. I don't know what else to check?
Dec 1, 2020 at 12:18 PM (Merged)
Avatar
MHPAUTOS
  • CERTIFIED EXPERT
  • 31,937 POSTS
Hi there,

I would start by inspecting the serpentine belt for deterioration and the also the belt tensioner, it sounds like a belt slipping from you description.

Mark (mhpautos)
Dec 1, 2020 at 12:18 PM (Merged)
Avatar
WEEBEGINNINGS
  • MEMBER
  • 1 POST
93 dodge dakota 4x4, 100,000 miles...........the fan for the ac just quit working................i'm wondering if it's an easy fix and i might be able to do it myself?
Dec 1, 2020 at 12:18 PM (Merged)
Avatar
ARCHANGE1
  • MEMBER
  • 3 POSTS
Several things to look at first.

1. presure in the cooling system - Low presure will stop the unit from powering up.

2. Heater work? Heat/cool use the same fan

3. Reostat

4. Contacts in the switch behind the AC switch. There paper thin pc board
Dec 1, 2020 at 12:18 PM (Merged)