Six cylinder front wheel drive automatic 98,000 miles.
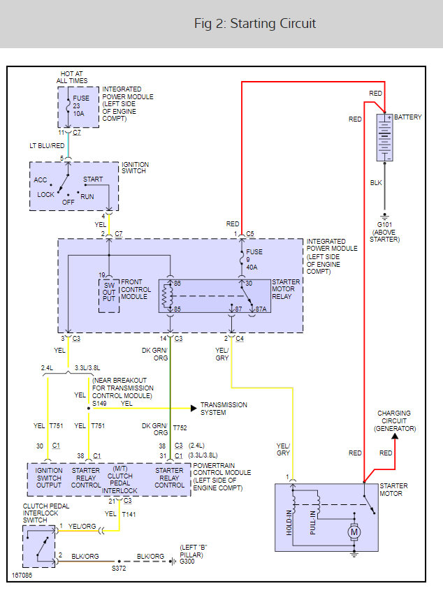
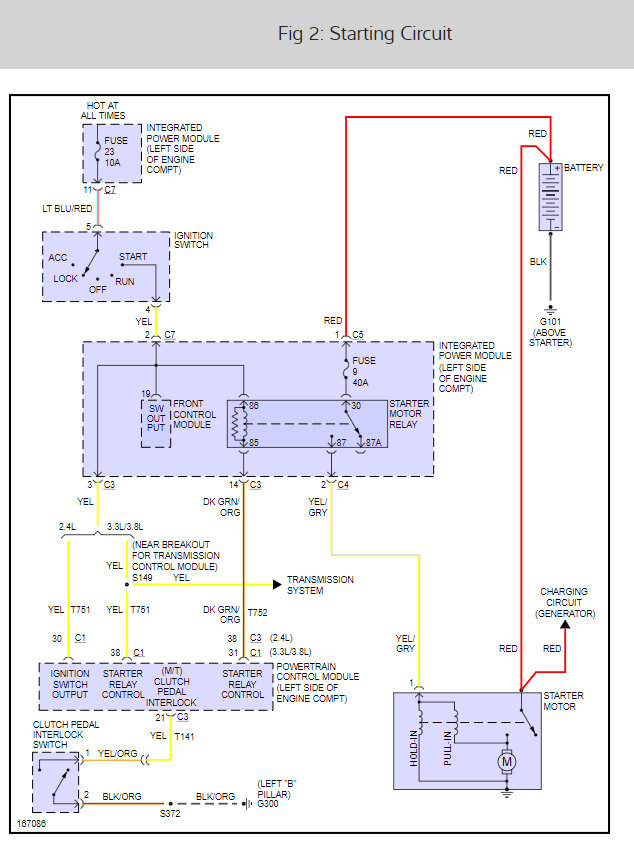
Battery good, ignition good, starter good, all fuses and relays good. if I jump the starter relay contacts the engine cranks, but still will not start. After further checking I do not have a ground path to starter relay fuel pump relay and coil packs I think it may be computer. the Haynes book says the PCM module could cause this problem and states the module is located behind the driver side bumper the module there is for transmission so where do I go from here? I know electronics radio and TV repair for thirty years and thirty five years at Lockheed Martin Space Shuttle Electronics, but I do not have much Dodge back ground. I drive a Chevrolet truck because it is dependable. Wife likes her Caravan good when running not too good right now. Thanks, Jerry
Battery good, ignition good, starter good, all fuses and relays good. if I jump the starter relay contacts the engine cranks, but still will not start. After further checking I do not have a ground path to starter relay fuel pump relay and coil packs I think it may be computer. the Haynes book says the PCM module could cause this problem and states the module is located behind the driver side bumper the module there is for transmission so where do I go from here? I know electronics radio and TV repair for thirty years and thirty five years at Lockheed Martin Space Shuttle Electronics, but I do not have much Dodge back ground. I drive a Chevrolet truck because it is dependable. Wife likes her Caravan good when running not too good right now. Thanks, Jerry
Feb 3, 2009 at 5:29 PM






