Do I need to replace the ECM

2006 CHEVROLET TRAILBLAZER
176,000 MILES • 6 CYL • AUTOMATIC
Avatar
TASHA89
  • MEMBER
  • 3 POSTS
So my starter went bad a few weeks ago while my sister had it. It was stuck at a gas station. I went with my father to see if he can get it started to get it home. He took the fuse box top off(for what reason I don't know) he beat on the starter and had my sister turn the key several times. As they were doing this sparks flew (I'm not sure from where) and when my sister went to turn the key it got stuck in the accessory position and the key wouldn't come out. So we left it there. My uncle came back the next day and fixed the starter. Now the truck will start but only from under the hood. So I drove it home where it currently is. But it has a slow take off, like something is wrong with the transmission. The key still won't turn to the off position. So I replaced the ignition cylinder and the starter switch. And it still won't turn back. Nor can you start it with the key. I've unhooked the battery post. I just don't know what to do now.
Feb 24, 2019 at 9:41 AM
Advertisement
Avatar
STEVE W.
  • CERTIFIED EXPERT
  • 15,113 POSTS
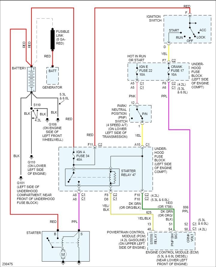
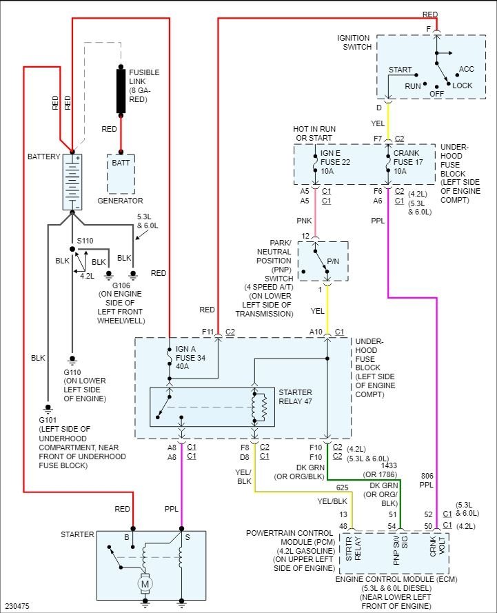
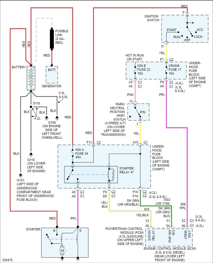
Welcome to 2CarPros. It sounds more like the wiring to the starter may have been damaged and shorted out. That may have blown a fuse or more likely burnt a connection. The key not turning back fully is probably related to why the transmission is acting up. There is a part that prevents you from turning the key fully off while in gear. If the control for it fails the transmission power is also cut off to prevent damage.

Because the engine does start and run I'm doubtful that the ECM is faulty as it is protected by a relay, I suspect that you have a wiring issue around the starter that is causing both problems.
First I would check fuses #22 and #34 in the under-hood box. Next fuse #47 in the fuse block under the left rear seat. The first two power the starter circuit, the latter goes to the shift lockout solenoid.
Feb 24, 2019 at 11:39 AM
Avatar
TASHA89
  • MEMBER
  • 3 POSTS
Thank you so much. It was the #34 fuse.
Mar 9, 2019 at 1:01 PM
Advertisement
Avatar
STRAILER
  • CERTIFIED EXPERT
  • 53,854 POSTS
Steve W. is one of our best! We are here to help, please use 2CarPros anytime.
Mar 12, 2019 at 11:16 AM
Avatar
STEVE W.
  • CERTIFIED EXPERT
  • 15,113 POSTS
Not me, Tasha found the problem, I just handed out a map. Great to hear it was just the fuse.
Here is something to know, on any modern starter, never hit them. The new starters use magnets glued inside the case and hitting them can break them or break them free of the housing. You could get away with that on older units as they used a different design and you couldn't really damage them that way.
Thank you for the reply. Many times we never hear if our suggestions worked or not.
Hope you never need us again but if you do, we'll be here.
Mar 12, 2019 at 7:58 PM