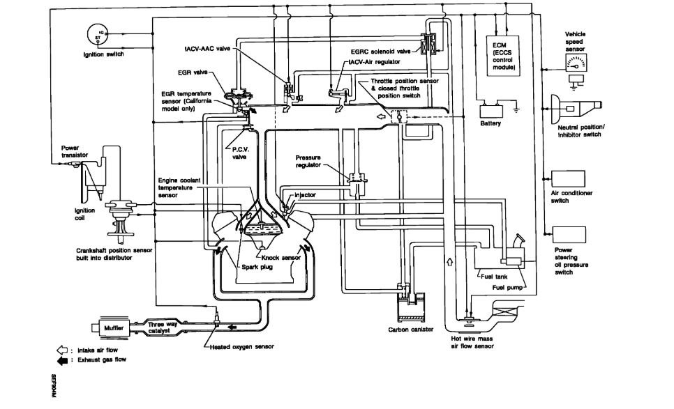
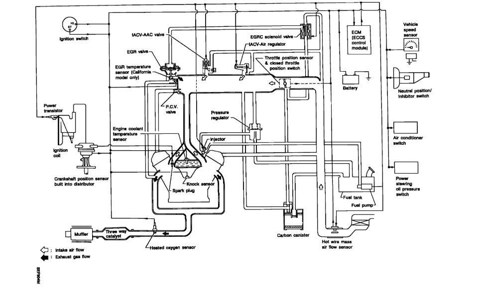
Suspect bent valves but want to make sure every thing is connected. Replaced timing belt belt had missing teeth engine starts and runs but is rough. Does not make any metal on metal noise. If all connections are okay I will do compression test next.
Oct 25, 2018 at 1:12 PM

