Blower motor not working why?

2010 FORD TAURUS
115,000 MILES
Avatar
TAMMY HASS
  • MEMBER
  • 1 POST
My defroster or vents do not blow air the blower motor is not working?
Apr 12, 2017 at 4:02 PM
Advertisement
Avatar
KASEKENNY
  • CERTIFIED EXPERT
  • 18,907 POSTS
Most likely you are correct that the blower is not working. Now we just need to find out why it is not working.

Here is a guide that will walk through the steps on this to get us started:

https://www.2carpros.com/articles/blower-fan-motor-works-on-high-speed-only

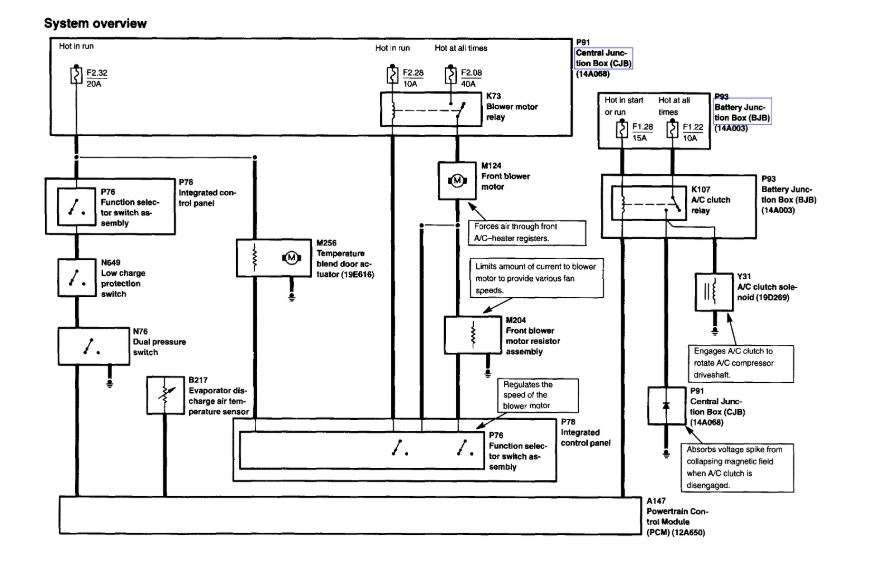
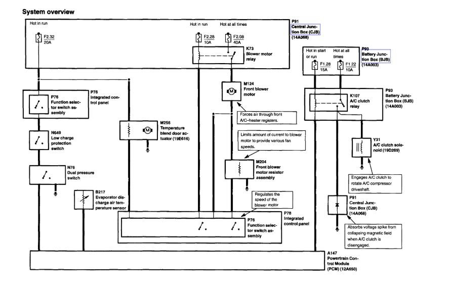
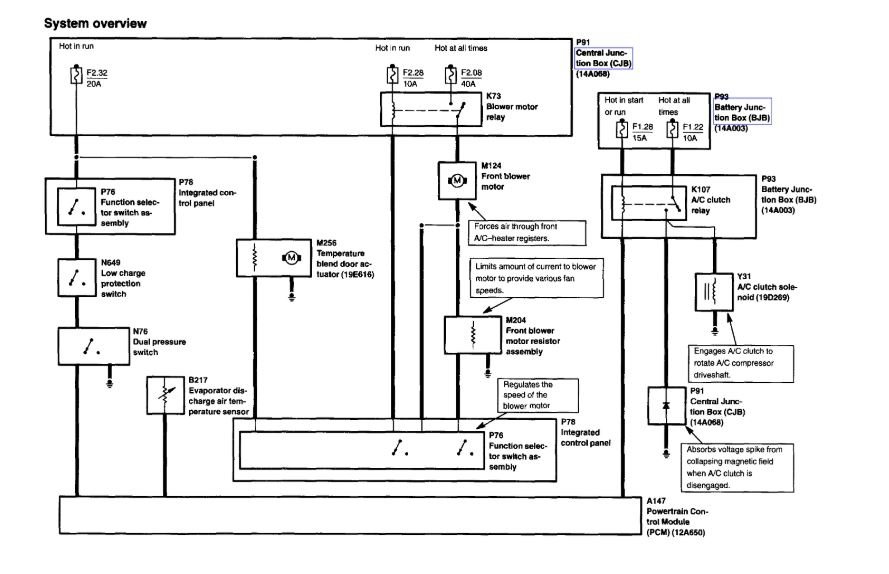
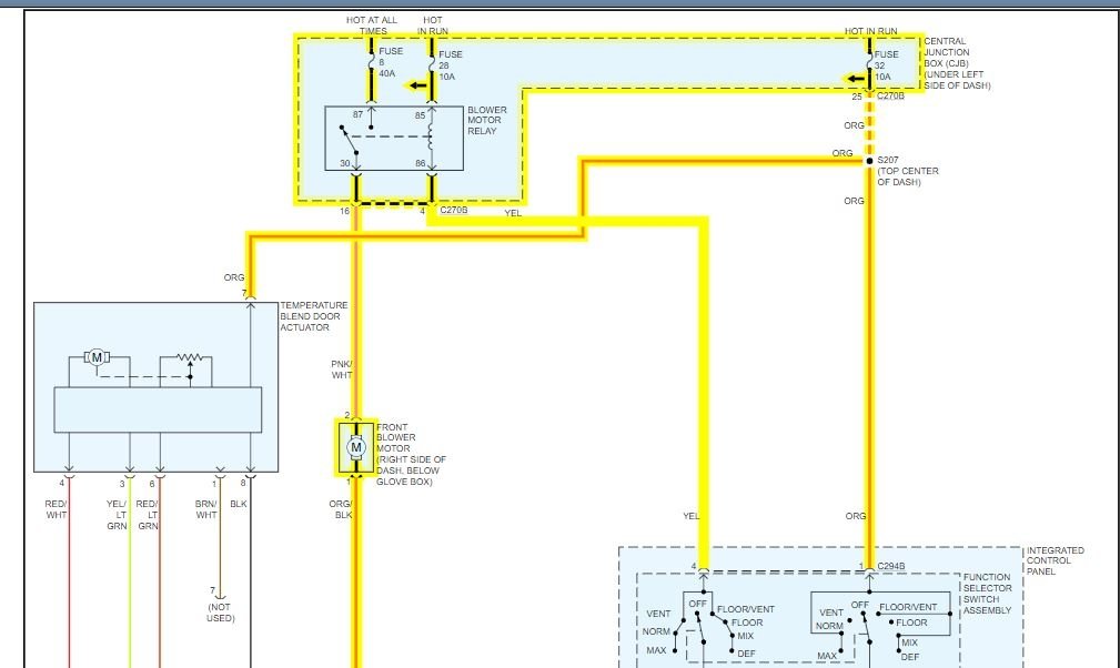
Below you will find the wiring diagram from the manual.

We need to start with checking voltage at the blower motor and then go back through the system until we find voltage.

Here is a guide that will help with this type of testing:

https://www.2carpros.com/articles/how-to-check-wiring

Please run through this diagram and let us know if you have questions on this.

Thanks
Jun 21, 2021 at 4:51 PM
Avatar
CASEY TYLER DESILVA
  • MEMBER
  • 1 POST
Air stopped blowing so I got a new relay. but still will not kick on?
Jun 22, 2021 at 11:33 AM (Merged)
Advertisement
Avatar
KASEKENNY
  • CERTIFIED EXPERT
  • 18,907 POSTS
This is normally one of two things. Either the fuse/relay or the blower motor has failed. Here is a guide that will help figure this out:

https://www.2carpros.com/articles/low-or-no-air-flow-from-vents

I suspect you will find the blower motor is the most likely issue. Here is a guide that helps with this:

https://youtu.be/1eau7hCuuJ8

Below you will find the process from the manual that will help with replacing this. Please let us know what questions you have. Thanks
Jun 22, 2021 at 11:33 AM (Merged)
Avatar
SHORTY428
  • MEMBER
  • 6 POSTS
The blower is not working on the heater. It was working this morning but not now. Replace a/c compressor last October. How difficult is it to replace the blower?
Jun 22, 2021 at 11:33 AM (Merged)
Avatar
DAVE H
  • CERTIFIED EXPERT
  • 13,384 POSTS
Removal and Installation Remove pin-type retainers and the right instrument panel insulator. Fig. 1: Removing Right Instrument Panel Insulator Courtesy of FORD MOTOR CO. Remove the blower motor (19805). Disconnect the electrical connector Remove the screws and remove the blower motor. Fig. 2: Removing Blower Motor Courtesy of FORD MOTOR CO. To install, reverse the removal procedure.


https://www.2carpros.com/forum/automotive_pictures/266999_ta_1.jpg


https://www.2carpros.com/forum/automotive_pictures/266999_ta2_2.jpg

Jun 22, 2021 at 11:33 AM (Merged)
Avatar
2FLY94
  • MEMBER
  • 1 POST
When my car is running or when ever. I turn my air conditioning or heat on you can hear it come on, but it will not blow any air out the vents.
Jun 22, 2021 at 11:33 AM (Merged)
Avatar
ASEMASTER6371
  • CERTIFIED EXPERT
  • 52,796 POSTS
Good morning,

This sounds like either the blower motor or the resistor may be the issue.

https://www.2carpros.com/articles/low-or-no-air-flow-from-vents

Do you have a test light or voltmeter to do some testing?

https://www.2carpros.com/articles/how-to-check-wiring

https://www.2carpros.com/articles/how-to-use-a-test-light-circuit-tester

We will need to do some voltage tests to find the area of failure.

Roy
Jun 22, 2021 at 11:33 AM (Merged)
Avatar
CCOURTRIGHT
  • MEMBER
  • 13 POSTS
03 Taurus. Blower motor not working on any speed. Checked fuse, Good. Tapped on motor. It started to work although very slow even though fan was on high and had a grumbling sound. Turned key off and on again. Had to tap motor to get it running again. I have heard of issues with this vehicle having dampness on passenger side floor board and water in the motor.No water noticeable on floor board. Have not removed the motor yet. Possible bad motor???
Jun 22, 2021 at 11:33 AM (Merged)
Avatar
FIXITMR
  • CERTIFIED EXPERT
  • 9,990 POSTS
very possible, almost certain! i would remove and replace.
Jun 22, 2021 at 11:33 AM (Merged)
Avatar
CCOURTRIGHT
  • MEMBER
  • 13 POSTS
I installed a new blower motor and that resolved the problem. Thanks for all your help.
Jun 22, 2021 at 11:33 AM (Merged)
Avatar
MARIA BACA
  • MEMBER
  • 1 POST
Turned on my heater there was no fan, no heat, defrost nothing. what do I check? What could have gone wrong?
Jun 22, 2021 at 11:33 AM (Merged)
Avatar
ASEMASTER6371
  • CERTIFIED EXPERT
  • 52,796 POSTS
Good morning.

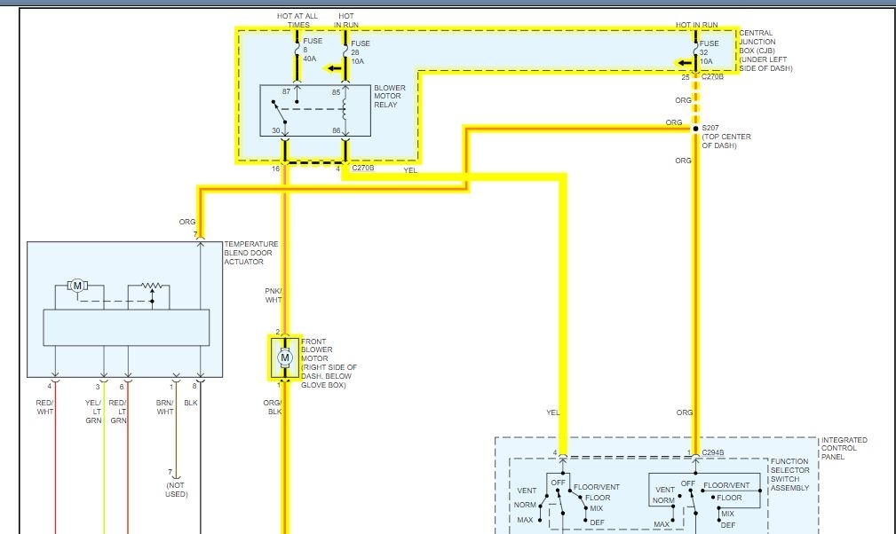
I attached a wire diagram for you to view. Check the fuses with a test for power on both sides. There is a relay that needs power in order to let the blower motor work.

You can also check for voltage to the blower motor as well to see if the voltage is present which may indicate a bad blower motor.

The blower motor is under the right side of the dash.

Roy
Jun 22, 2021 at 11:33 AM (Merged)
Avatar
JUSTWARRENATOR
  • MEMBER
  • 1 POST
My AC/Heater stopped blowing. Ive replaced the blower motor, the Blower Motor Relay and checked the Blower Motor Resistor and it looks to be ok. Ive also replaced the Blower Control Switch and still not working. The radio also stopped working the same day the blower did. Checked all the fuses and they are good. Not sure if that has anything to do with the blower?
Jun 22, 2021 at 11:33 AM (Merged)
Avatar
BMRFIXIT
  • CERTIFIED EXPERT
  • 19,053 POSTS
Check in engine compartment fuse /relay box ,fuse # 11 its 40A should be hot at all times and in side car fuse panel check fuses # 13 its 5A hot only when car running or key on also fuse # 6 its 15A hot with key on if those fuses OK and have power check for a wiring and short in harness
Jun 22, 2021 at 11:33 AM (Merged)
Avatar
MPAN1
  • MEMBER
  • 2 POSTS
My heater wasn't working about 6 months ago so my mechanic "fixed" it by blowing out the vents. This worked for about a month and now my heat, a.c, fan, defrost, & ect. do not work. I'm thinking that it is an electrical problem of some sort but when I turn the knob to a different setting it seems to hiss, as if trying to work. Any help to what the problem could be or how to fix it would be gladly appreciated.
Jun 22, 2021 at 11:33 AM (Merged)
Avatar
BMRFIXIT
  • CERTIFIED EXPERT
  • 19,053 POSTS
Underhood Power Distribution Box relay # 24 is for the blower motor


https://www.2carpros.com/forum/automotive_pictures/99387_Graphic1_419.jpg

BLOWER MOTOR Removal & Installation Remove instrument panel insulator from instrument panel. Unplug blower motor harness connector. With key on and or engine running place the heater fan at high check for power and ground and if you have them both suspect bad blower motor Remove blower motor screws and blower motor. To install, reverse removal procedure blower motor job about $150 or so good luck
Jun 22, 2021 at 11:33 AM (Merged)
Avatar
MPAN1
  • MEMBER
  • 2 POSTS
that fixed it thank you.
Jun 22, 2021 at 11:33 AM (Merged)