Code p1289, where is the cylinder head temperature sensor located?

2004 MERCURY MARAUDER
85,000 MILES • 4.6L • V8 • 2WD • AUTOMATIC
Avatar
TRUCKWES
  • MEMBER
  • 32 POSTS
i got a p1289 code pointing to cylinder head temperature sensor. Where is the location? 4.6l DOHC engine.
Mar 1, 2025 at 12:27 PM
Advertisement
Avatar
CARADIODOC
  • CERTIFIED EXPERT
  • 34,306 POSTS
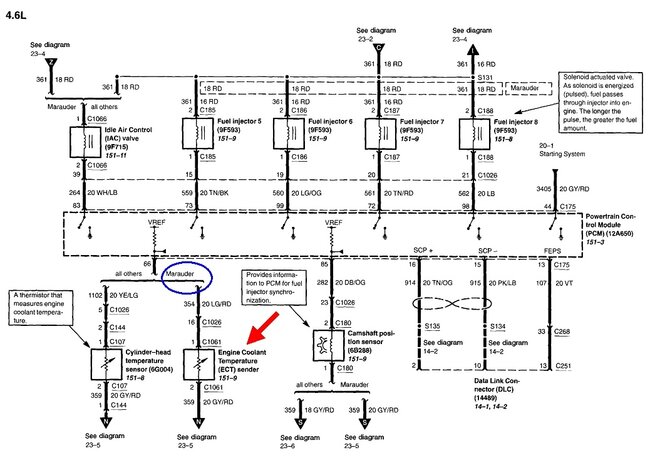
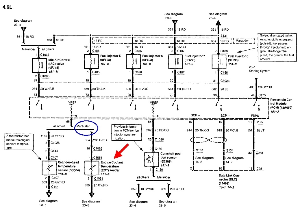
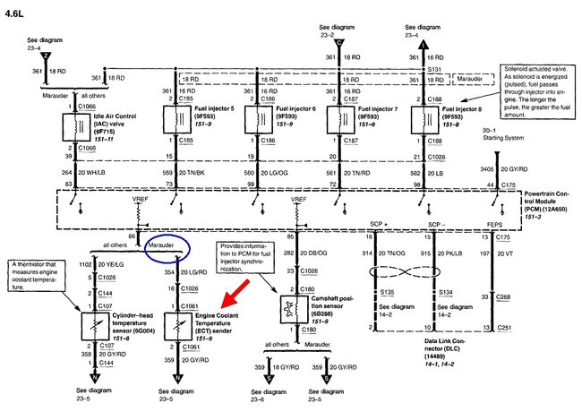
P1289 - CHT Sensor High Input

It's shown in the upper left of this first drawing.

If you're going solely on this fault code with no further testing, be aware diagnostic fault codes never say to replace a part or that one is bad. They only indicate the circuit or system that needs further diagnosis. This is especially true in temperature sensor circuits. Those have an extremely low failure rate because there is just one component inside them. The only notable exception was Ford had a huge failure rate with their coolant temperature sensors in the early 1990s. Other than that, you're much more likely to find a cut wire, or corroded or stretched connector terminals.

Most temperature circuits get 5.0 volts applied to them by a computer, then the circuit draws that down to typically around 1.5 to 4.0 volts, depending on temperature. When there's a break anywhere in that circuit, the voltage pops back up to 5.0 volts. That is what sets this fault code of voltage "high".

To add to the confusion, the circuit diagram shows a coolant temperature sensor for only the Marauder, but in the labor tables, they do list the cylinder head temperature sensor. You'll have to figure out which one is right.
Mar 1, 2025 at 5:55 PM
Avatar
TRUCKWES
  • MEMBER
  • 32 POSTS
The engine is 2004 mercury marauder 4.6L DOHC 32valves location is not there by the diagram picture. Is the coolant fan wiring diagram right.
Apr 28, 2025 at 12:22 PM
Advertisement
Avatar
CARADIODOC
  • CERTIFIED EXPERT
  • 34,306 POSTS
These diagrams are right from Ford, but I do see some confusion. Your engine is the only option listed, but on the drawings, they make reference to a natural gas version. On the diagram, my red arrow is pointing to the coolant temperature sensor as listed for the Marauder. Diagrams like this are commonly used for multiple models, then they point out the differences when necessary.

The first drawing shows the cylinder head temperature sensor which matches your diagnostic fault code. You'll have to figure out which sensor is used on your engine. Both are shown in close to the same location.

If it helps, here's the sensor description right from Ford.
Apr 28, 2025 at 6:57 PM