Code p1870

1999 HONDA PASSPORT
150,000 MILES • 3.2L • 6 CYL • 4WD • AUTOMATIC
Avatar
NCBANGA1
  • MEMBER
  • 1 POST
Error code p1870 CVT, Speed change control valve assembly circuit. how to fix it?
Feb 27, 2021 at 8:14 AM
Advertisement
Avatar
KASEKENNY
  • CERTIFIED EXPERT
  • 18,907 POSTS
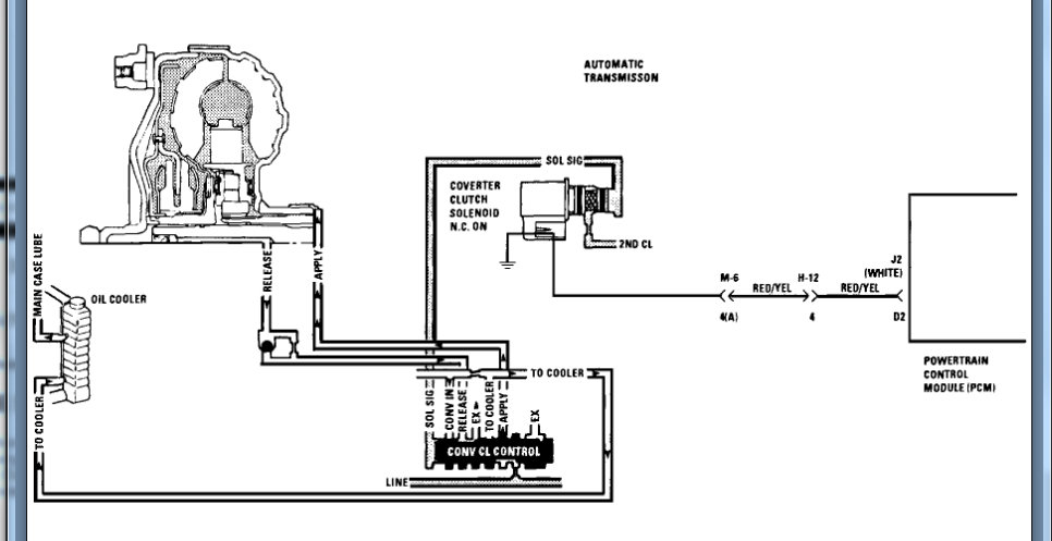
I attached the info for this code. However, this is for an auto transmission. If you have a CVT the idea is the same but the correction is different.

This code is saying that the torque converter is slipping too much and that requires replacement. However, in your transmission this could mean the steal belt is slipping causing this issue.

We can run through this testing and find out if it is the converter or if you have noticed any slipping in any other gears then it is the belt.

https://www.youtube.com/watch?v=ZC7xHVMKLRw

Let me know if you have questions or what you find with this. Thanks
Feb 28, 2021 at 3:48 PM