Cruise control

1997 CHEVROLET BLAZER
89,000 MILES • 4.3L • V6 • 4WD • AUTOMATIC
Avatar
BRENTGARRETSON
  • MEMBER
  • 1 POST
Is there a fuse in the fuse box for the cruise control? Cruise control does not work, it will not set.
Oct 29, 2017 at 12:49 PM
Advertisement
Avatar
STEVE W.
  • CERTIFIED EXPERT
  • 15,113 POSTS
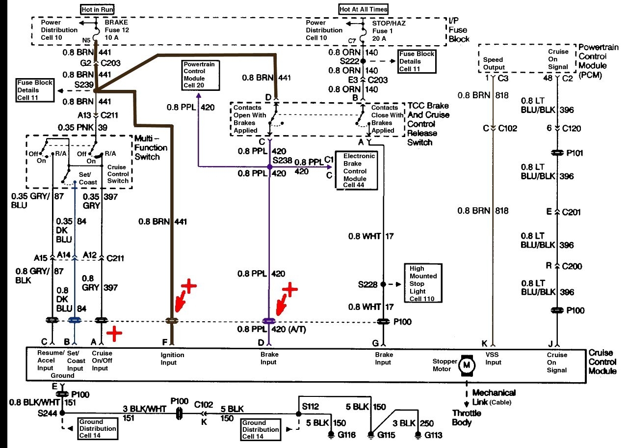
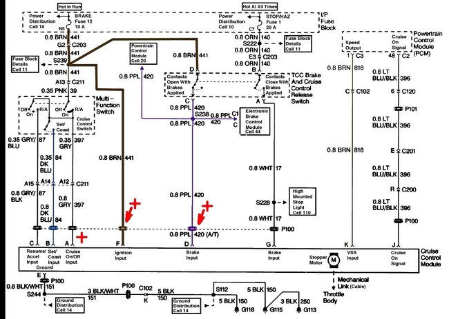
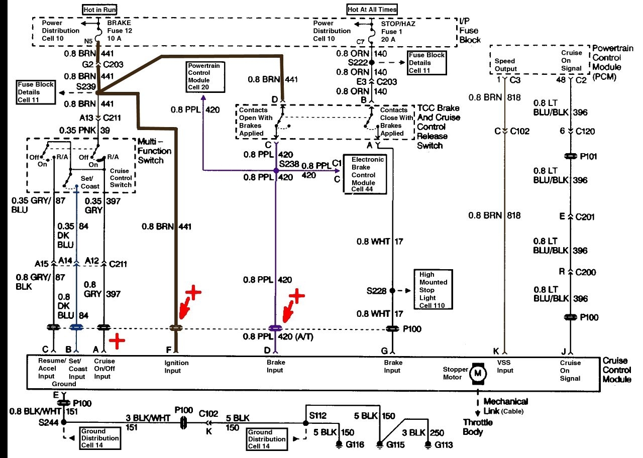
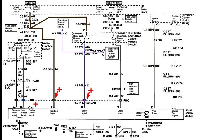
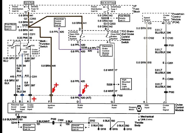
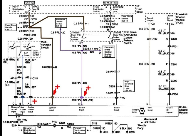
The cruise gets power through the same fuses that power the brake lights and hazard flashers. If they work the power is available. The system isn't hard to test, you only need a simple test light and someone/something to press the brake pedal on demand.

Hook the test light to a good ground. Turn on the ignition key and the cruise switch.
Now unplug the cruise control electrical connector from the module.
Next GENTLY probe the connectors for the Gray (pin A), Brown (pin F) and Purple (pin D) wires in that connection you just unplugged.
Each of them should cause the light to come on.

Now have someone push the SET button while you probe the Dark Blue (pin B) wire, again the light should come on.
Now test the resume/accel button by probing the Gray/Black (pin C) wire. It should light the light when turned on.

Next have someone step on the brake. The Purple wire (pin D) should now NOT light the light. However you should find 12 volts and a lit light on the White wire (pin G)

Now connect the test light to battery positive and test the ground feed to the module, This is the Black wire with White stripe (pin E). It should be ground.

If these all test OK then it is likely the module is bad.

If you don't get the light to come on while testing the Set or Accel buttons or at the Gray (pin A) wire then the cruise part of the multi-function switch is bad.

https://www.2carpros.com/articles/how-to-use-a-test-light-circuit-tester
Oct 30, 2017 at 5:02 PM