Cruise Control fails to engage

1998 CHEVROLET SILVERADO
235,000 MILES • 5.7L • V8 • 4WD • AUTOMATIC
Avatar
  • MEMBER
  • 1 POST
It was intermittent, no cruise at all.
Feb 5, 2022 at 1:07 PM
Advertisement
Avatar
STEVE W.
  • CERTIFIED EXPERT
  • 15,113 POSTS
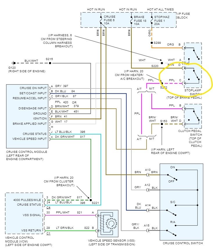
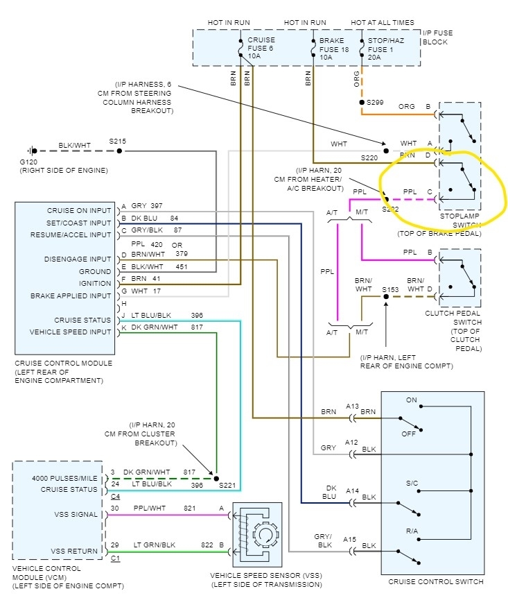
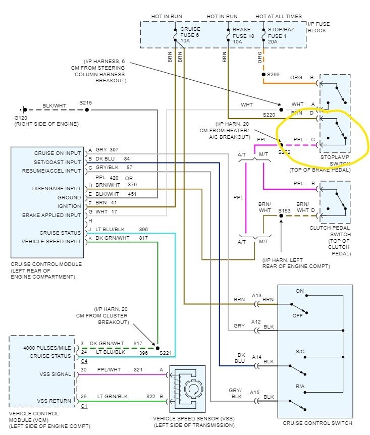
So, it started as the cruise would work but then stopped working, now it doesn't work? Does the indicator on the dash come on when you select cruise? If yes, then the likely issue is the brake switch for cruise control. It turns the brake lights on, but a second section also turns off the cruise when you touch the brakes. They are a common failure item; the replacements are about $10.00. However, to test if the switch is the problem, simply go to the switch and unplug it, then place a jumper wire between the terminals C and D those are the brown wire and the purple wire. Go for a quick drive and see if the cruise works. Drive with the hazards on though as you won't have brake lights during the test. If the cruise now works, remove the jumper and plug the switch back in until you get a replacement. You could also jump the wires using probes or a jumper pushed into the back of the switch, but it moves so that it could fall out. Replacement isn't difficult, you remove the wiring connector, then the retainer from the pin and then the switch unsnaps from the push rod and comes off. The new one goes on by reversing that process. No adjustment needed.
Feb 5, 2022 at 9:02 PM