Crank Shaft position sensor replacement

1999 NISSAN PATHFINDER
85,000 MILES • 4 CYL • 2WD • AUTOMATIC
Avatar
ETHNWLSN40
  • MEMBER
  • 2 POSTS
I had a shop replace my crankshaft position sensor two times now but I’m still getting the same exact error code and issue.
Jan 5, 2022 at 10:16 PM
Advertisement
Avatar
SQM
  • CERTIFIED EXPERT
  • 6,383 POSTS
Hello,

Can you tell me some details of the issue you are experiencing?

https://www.2carpros.com/articles/symptoms-of-a-bad-crankshaft-sensor

Also, what is the code that you keep getting?

If the problem still exists, then the issue is something else. Many times, the issue can be triggered by related components.

Let me know.
Thank you.
Jan 5, 2022 at 10:21 PM
Avatar
ETHNWLSN40
  • MEMBER
  • 2 POSTS
The issues I’m having:

Engine misfires.
Stalls when idling.
Tends to misfire more when car warms up.

Error code I currently have:

P0335
Jan 6, 2022 at 2:50 AM
Advertisement
Avatar
SQM
  • CERTIFIED EXPERT
  • 6,383 POSTS
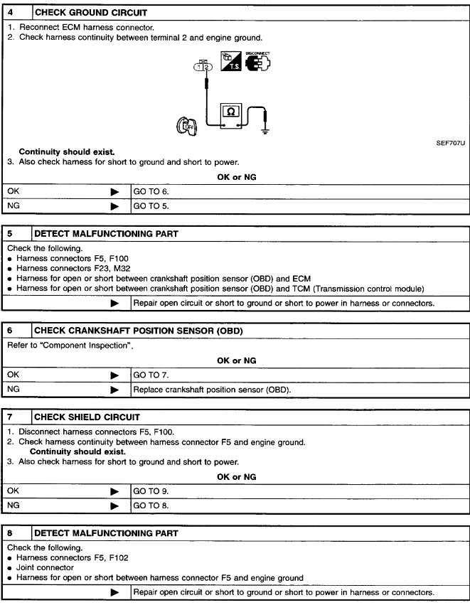
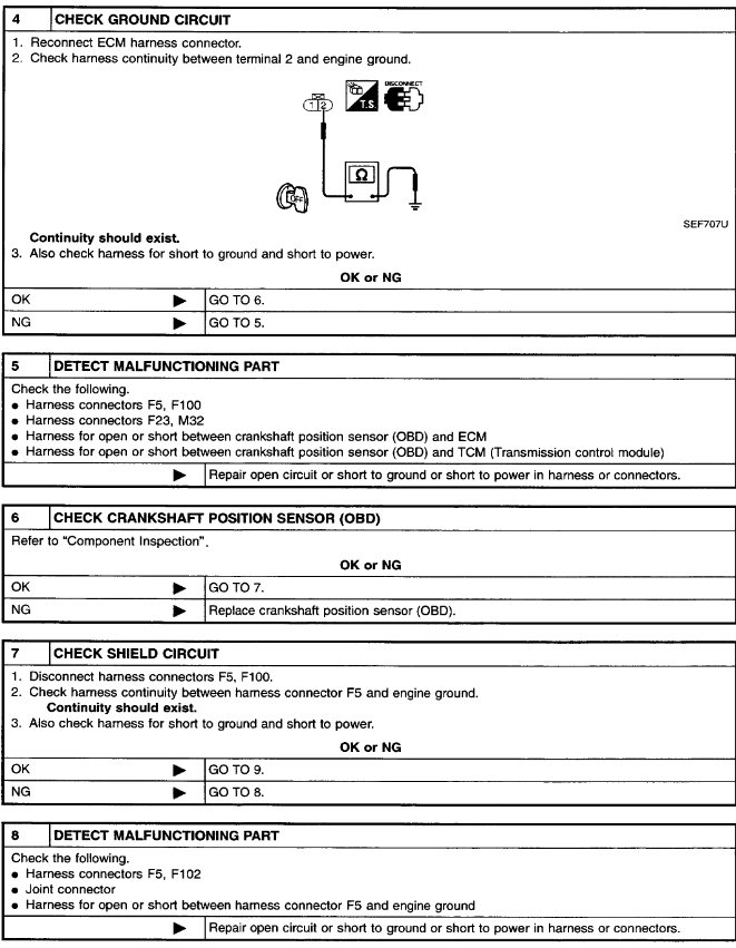
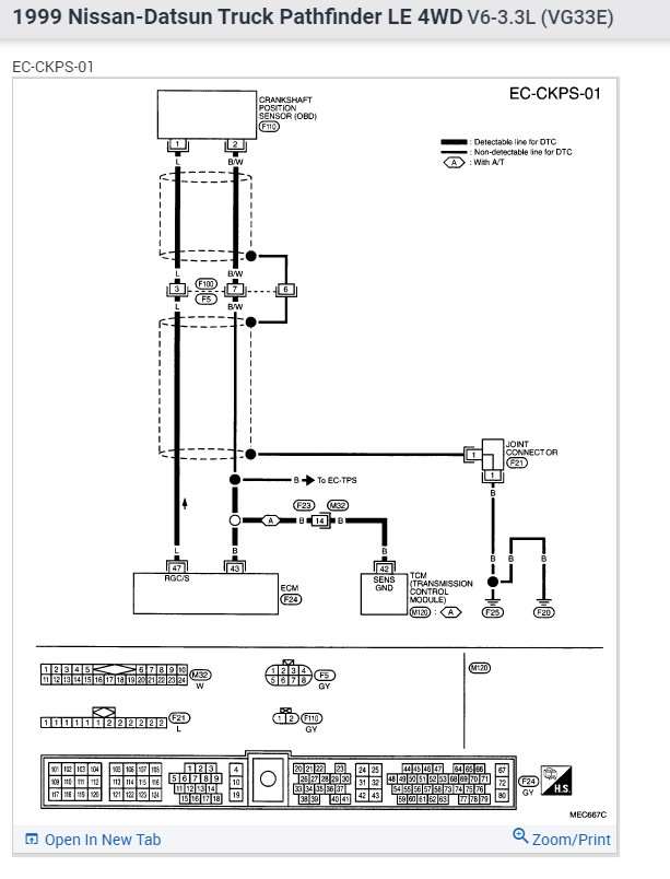
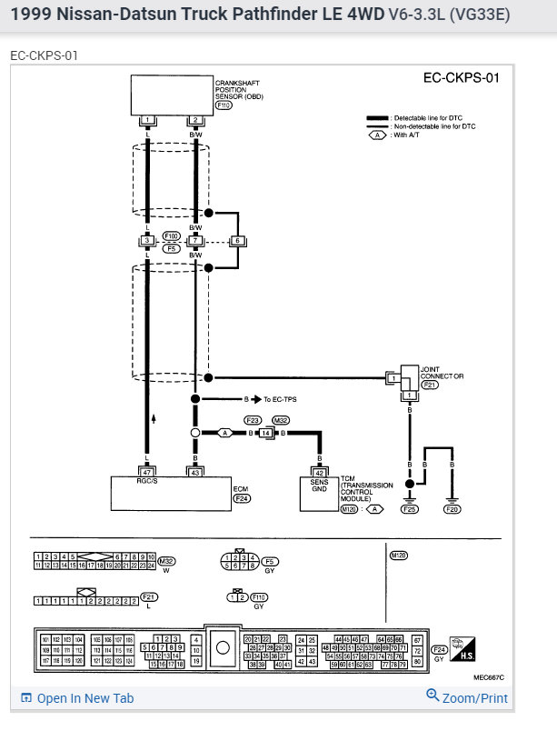
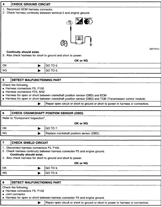
The code P0335 gets triggered when the ECM does not receive a proper signal from the crank sensor. It can be due to a sensor or faulty wiring. It can also be due to an issue with the ECM.

This will require a deeper dive to look at all the possibilities.

I have attached a trouble shooting guide for this code below. Go through this and that should narrow down the issue.
Jan 6, 2022 at 11:53 AM