No crank no start issue?

1970 OLDSMOBILE DELTA 88
128,000 MILES • 7.5L • V8 • 2WD • AUTOMATIC
Avatar
MICHELLE PHILLIPS2
  • MEMBER
  • 3 POSTS
Has light and everything but won't crank /start.
Apr 17, 2023 at 11:26 PM
Advertisement
Avatar
MICHELLE PHILLIPS2
  • MEMBER
  • 3 POSTS
Sorry for the short question but I was exhausted and didn't want to lose this site. Okay, I have the car listed above with a 455 rocket. When I turn the key on, the lights come on everything works but no noise, no ticks or clicks of any kind. Changed the starter and solenoid, battery getting 11.86 on multimeter. But nothing, no crank, no start, no noise at all. Please help me figure this out. Frustrated in Mississippi, Michelle
Apr 18, 2023 at 9:23 AM
Avatar
MICHELLE PHILLIPS2
  • MEMBER
  • 3 POSTS
Okay, I been ready up on here and doing what you recommended others to do and come down to no light on purple wire so checked coil and sure enough coil is bad.
Apr 18, 2023 at 6:48 PM
Advertisement
Avatar
BRENDON S
  • CERTIFIED EXPERT
  • 653 POSTS
Good morning, MICHELLE PHILLIPS2,

So just to verify you have no power on the positive terminal on the coil?

Since you have no power on coil and no power at the starter it sounds with low battery voltage you must have an issue with a fuse or a relay.

I would fully charge the battery and make sure your battery terminals are clean and tight.

I don't have a lot of information on this vehicle because of it's age. Could you send me a picture of your fuse box so I may help you better?

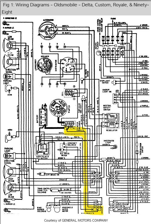
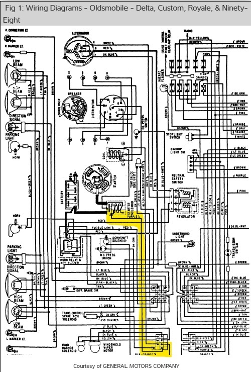
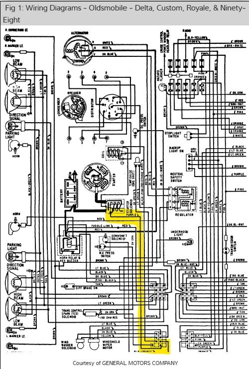
I am going to send you a couple of wiring diagrams, but they are hard to read. But it's the only info I got right now.

Please send me some pics of the coil, fuse box and any related wiring you can as these wiring diagrams are terrible.

One thing that comes to mind is there might be a fusible link on the firewall that may have a bad connection. I would follow all wiring from the coil the best you can, checking the wiring as you go and checking any connections you find for corrosion.

Check and see what you can find. You have done a great job in my opinion in diagnosing this issue.

I will absolutely help you the best I can.

Thank you,
Brendon
Apr 19, 2023 at 7:31 AM