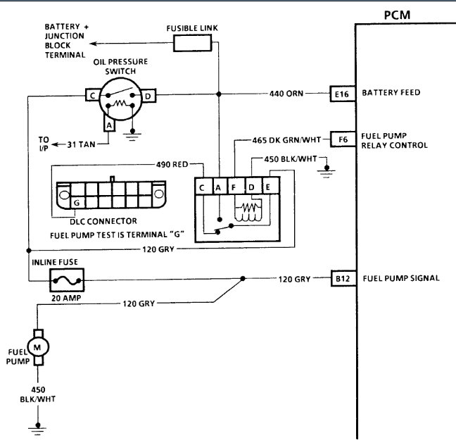
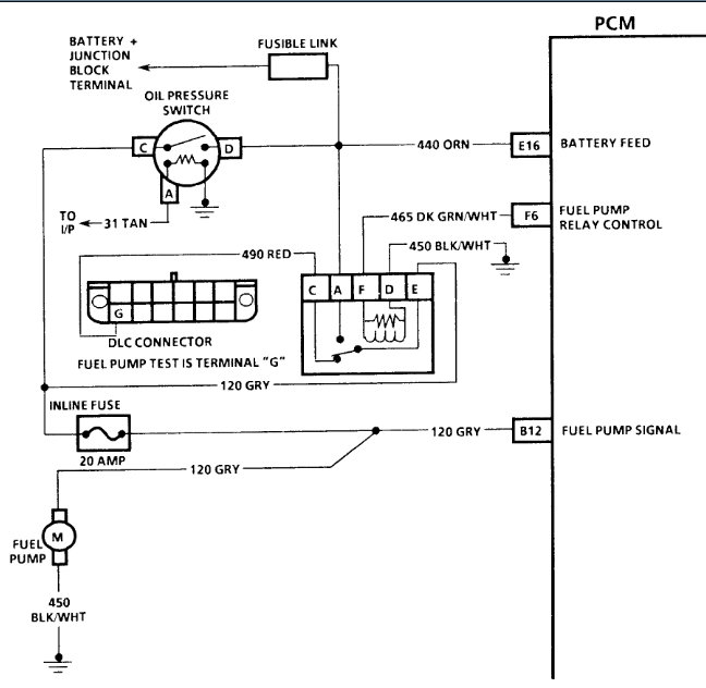
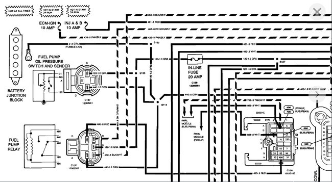
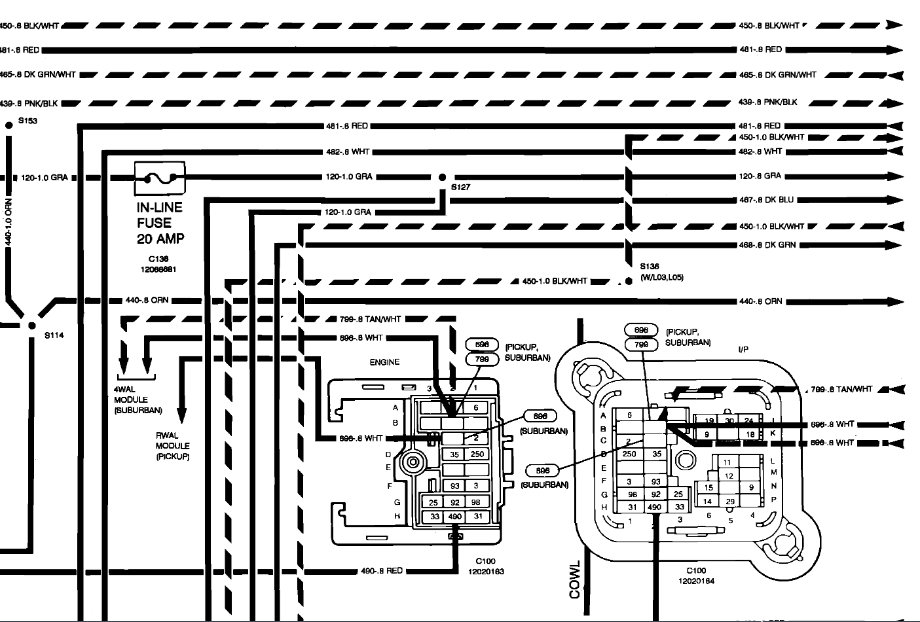
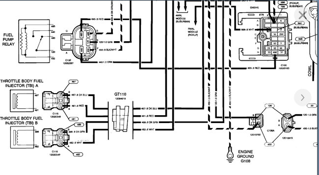
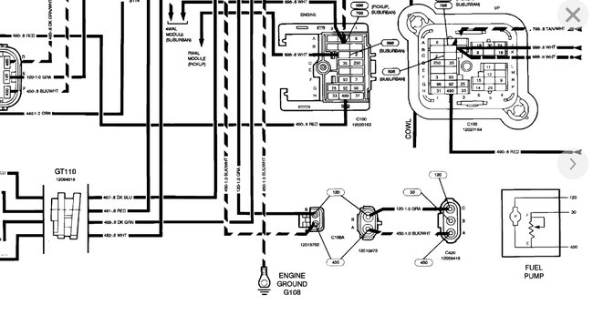
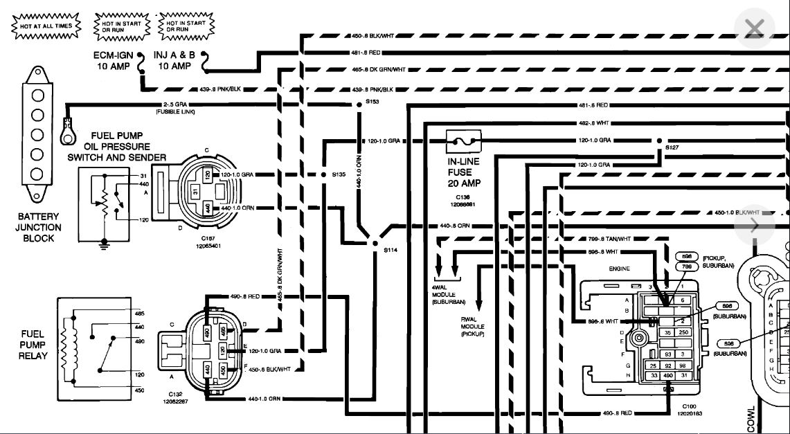
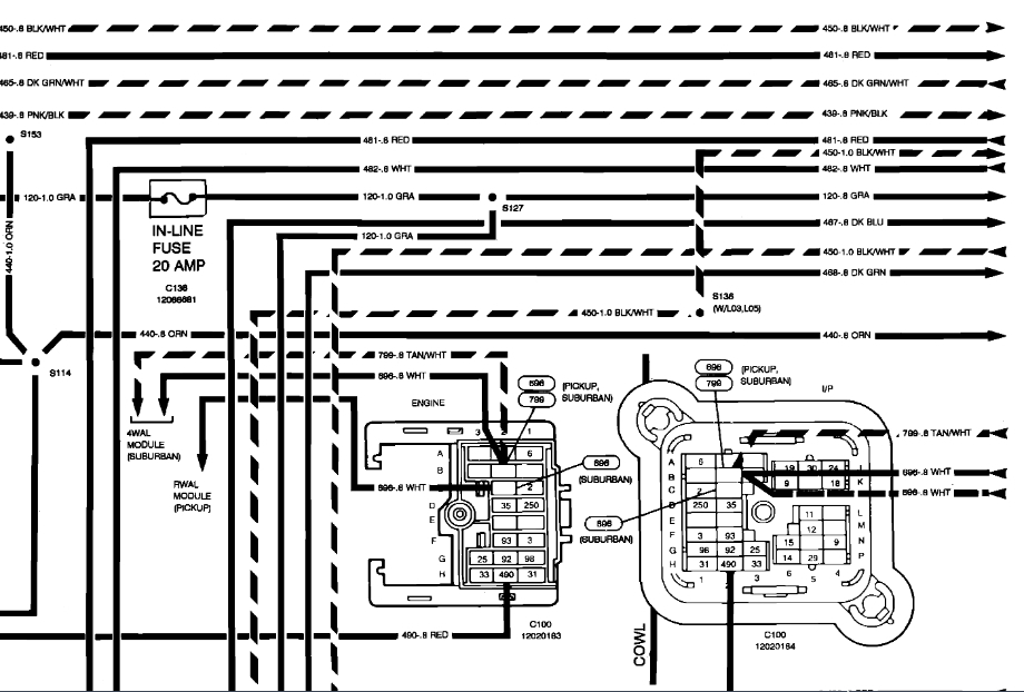
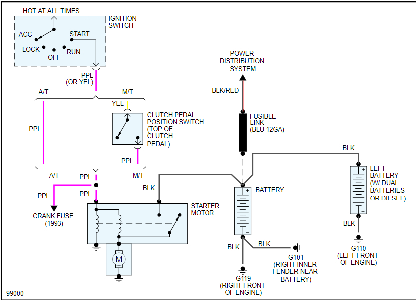
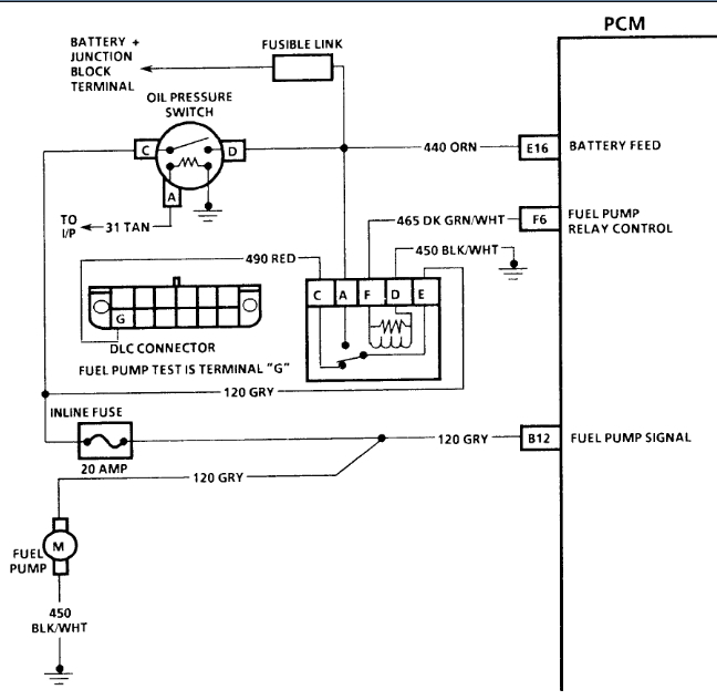
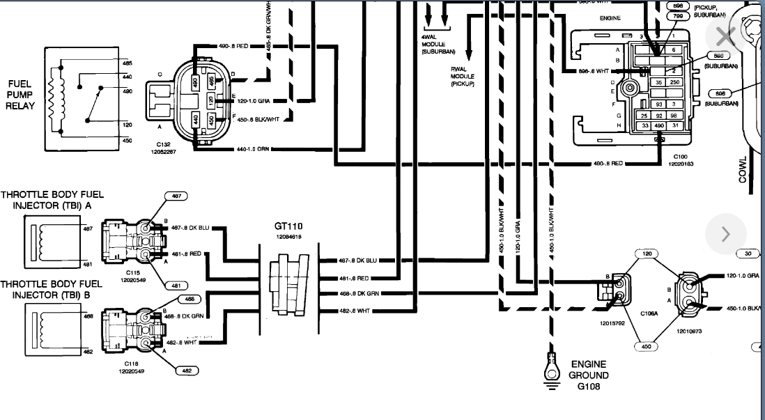
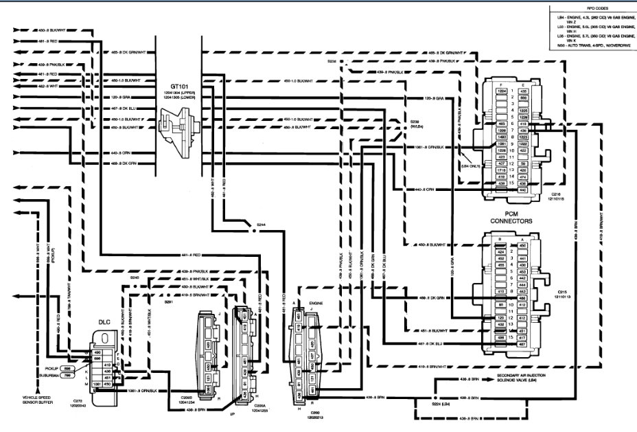
First off, what would cause the wire to burn up? Second, I'm guessing the cause might be my problem?Truck ran fine, shut it off for 5 minutes, came back outside started and parked it in the lot, came out next morning and crank but no start. Started looking under the hood, and pulled cover off junction box and happened to see fried wire casing, the wire has a fusible link in it, and it's the wire leading to fuel pump label on junc. Box. I don't hear fuel pump engaging now, but assume it's not getting power..
Dec 15, 2019 at 8:38 AM











