Cooling fans do not turn on?

1993 CADILLAC ELDORADO
153,000 MILES • 4.6L • V8 • 2WD • AUTOMATIC
Avatar
SWEETHUSTLE1
  • MEMBER
  • 2 POSTS
Can somebody give me a diagram of the color wires for the cooling fan sensor please?
Dec 24, 2022 at 4:46 PM
Advertisement
Avatar
SWEETHUSTLE1
  • MEMBER
  • 2 POSTS
I mean relay sorry..
Dec 24, 2022 at 4:50 PM
Avatar
JACOBANDNICKOLAS
  • CERTIFIED EXPERT
  • 110,175 POSTS
Hi,

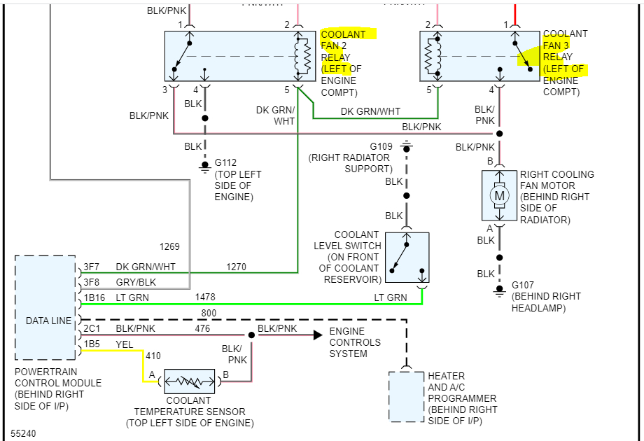
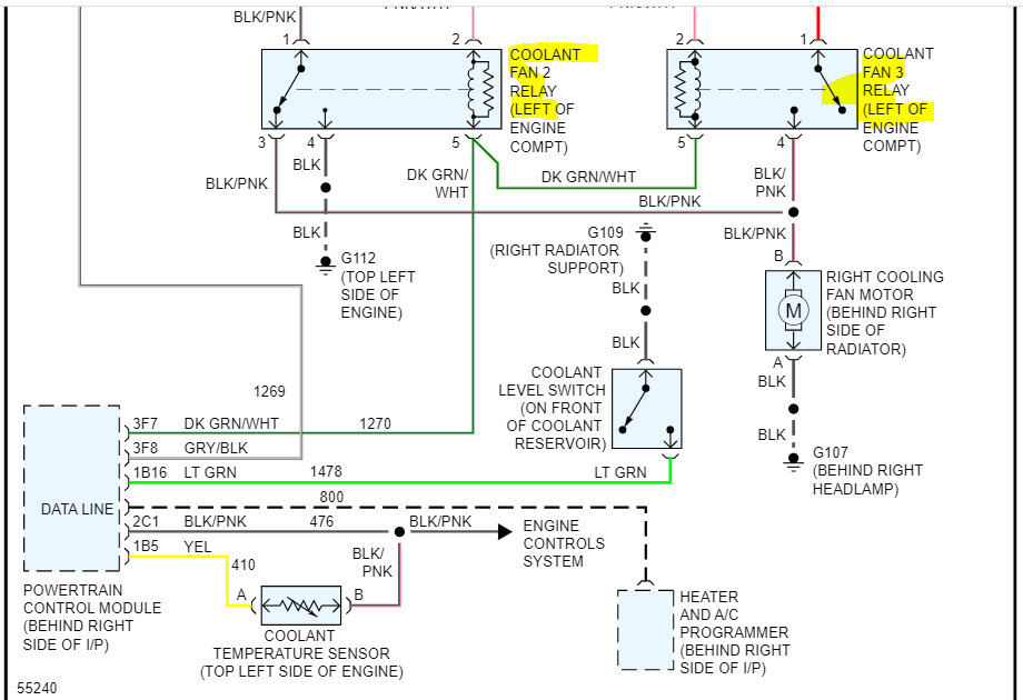
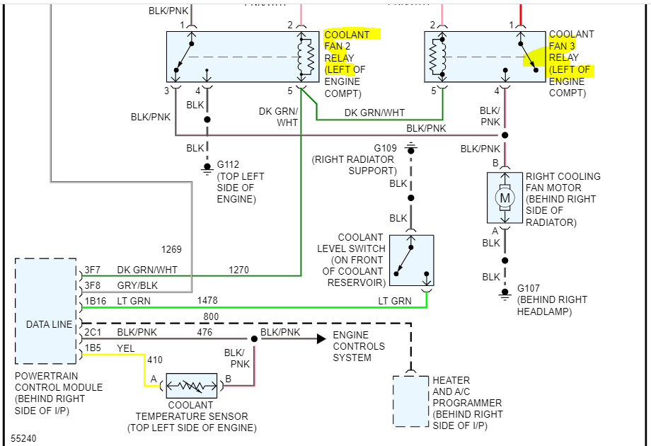
No problem whatsoever. LOL There are three relays that control the radiator cooling fan.

If you look below, I provided the entire wiring schematic for the radiator cooling fans. Take a look through them and let me know if they help or if you have other questions.

Take care and Merry Christmas,

joe

See pics below. Note: The schematic was only one page long. I cut it in half to make it readable for you. I overlapped the two pics so you can follow from one to the next.

Dec 24, 2022 at 11:11 PM
Advertisement