Cooling fan not working?

2005 TOYOTA COROLLA
170,000 MILES • 1.8L • 4 CYL • 2WD • AUTOMATIC
Avatar
GARBADDAS11
  • MEMBER
  • 1 POST
I check fuses relay looks good. there is no power on the fan wiring coupler
i found there is no power in relay2 plug.
Oct 3, 2020 at 5:24 AM
Advertisement
Avatar
KASEKENNY
  • CERTIFIED EXPERT
  • 18,907 POSTS
Okay. Let's focus on why you don't have power on that relay. Also, which terminal do you not have power on? Take a look at the wiring diagram and let me know what you find on each terminal when the engine is running. You should have 12 volts on terminal 1 and then the PCM and pressure switch will close which will ground the relay and that is what turns the fan on. So we need to find out if we have 12 volts on terminal 1 and go from there.

Thanks
Oct 3, 2020 at 8:38 AM
Avatar
NICKSCUD
  • MEMBER
  • 1 POST
I have already replaced both radiator fan relays and this did not fix problem. When the A/C is turned on and dial set to coolest position this sometimes causes fan to come on, but not every time - result is engine runs very hot and/or in overheat position. Not sure what to do next. The fan runs, but not always. I thought relays were logical place to start, but they did not solve problem. What is next logical step? I want to fix problem but not keeping throwing parts at it. Since problem is intermittent it seems like it will be tricky to troubleshoot. Please help!
Oct 25, 2020 at 11:33 AM (Merged)
Advertisement
Avatar
JONNYB1963
  • CERTIFIED EXPERT
  • 263 POSTS
Hi Nick,

Thanks for visiting us. As to your problem. It be one or more of a few things. First thing as you stated that this was intermittent, I would start looking for loose or damaged wires, damaged connectors too.

Check the wiring between the fan fuse (30A) and the fan relay 1.
Then check the wiring of between the fan relays and the ECM.
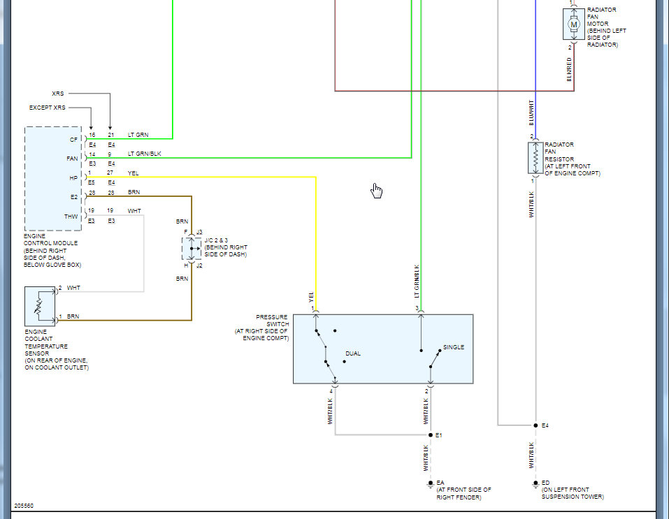
The next thing I would check is the Engine Coolant Temperature Sensor.

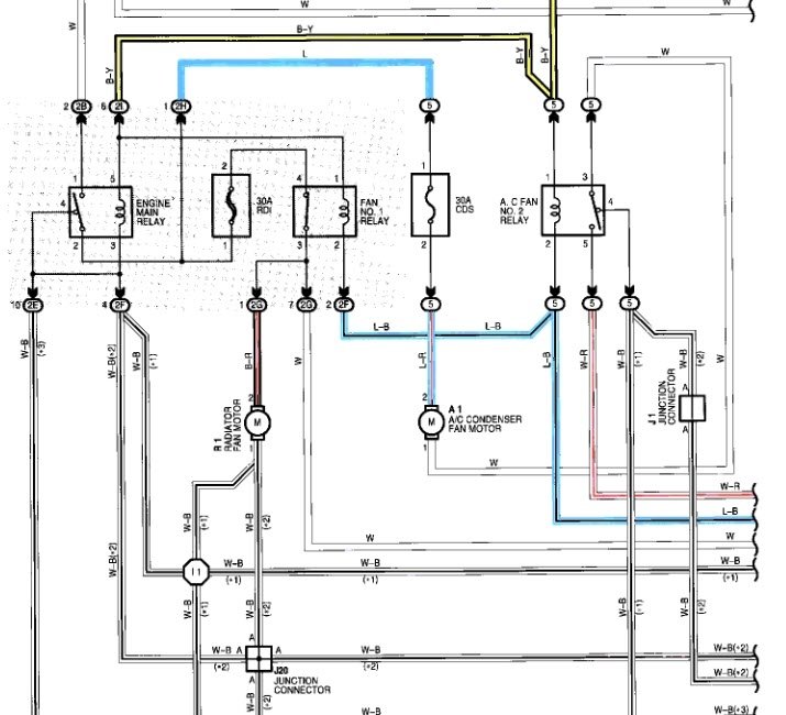
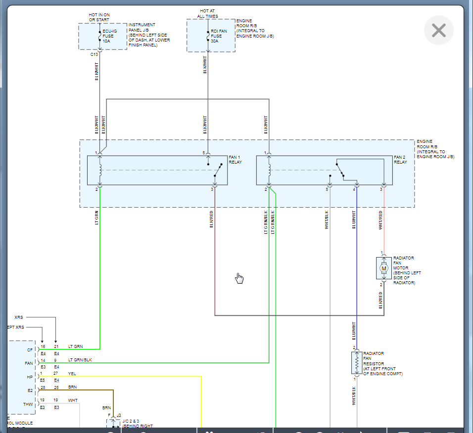
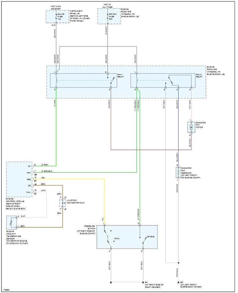
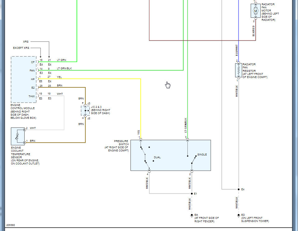
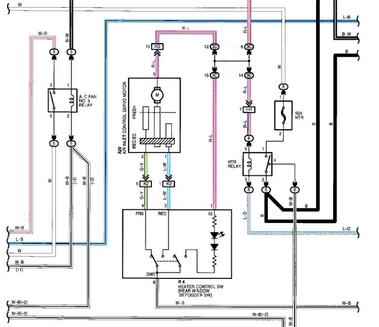
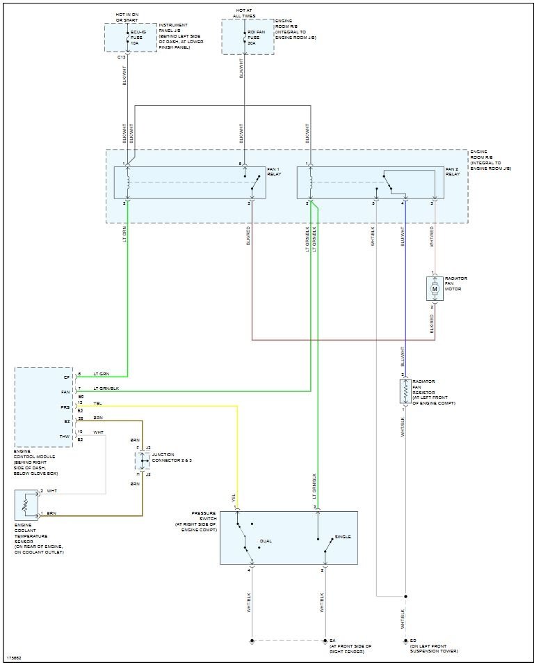
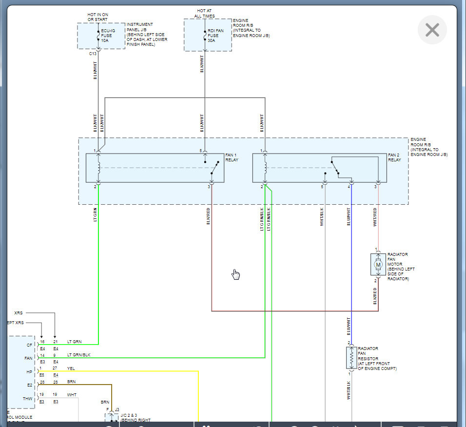
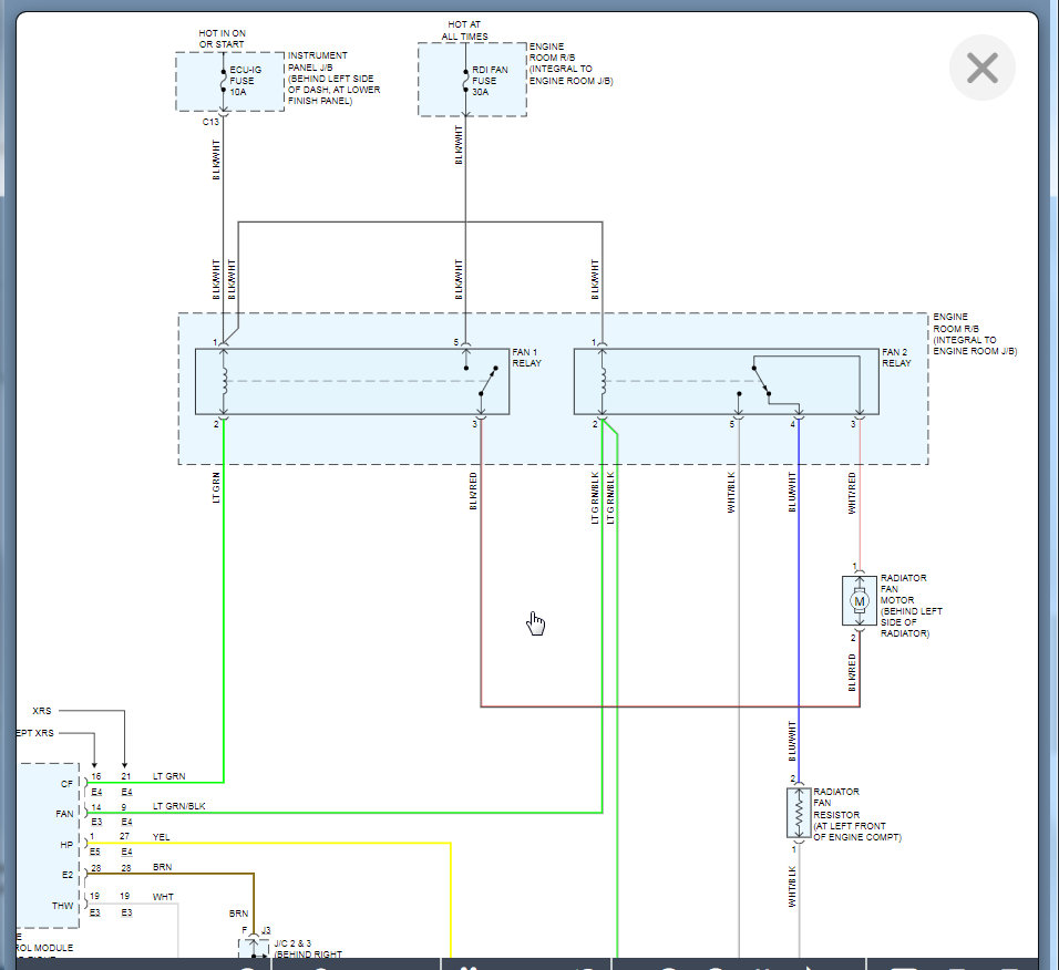
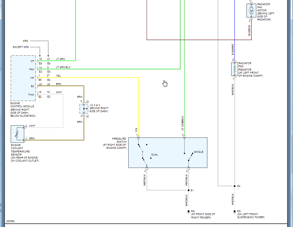
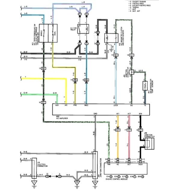
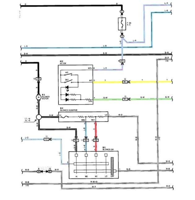
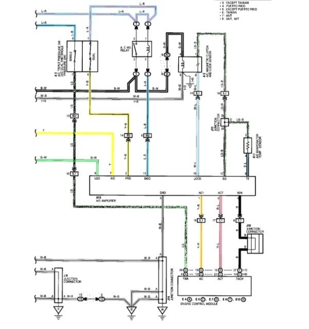
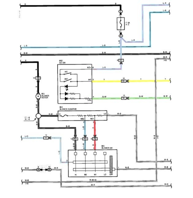
Here is a schematic of the system layout.
See picture attached.

Jon
Oct 25, 2020 at 11:33 AM (Merged)
Avatar
STRAILER
  • CERTIFIED EXPERT
  • 53,854 POSTS
Hello,

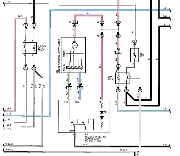
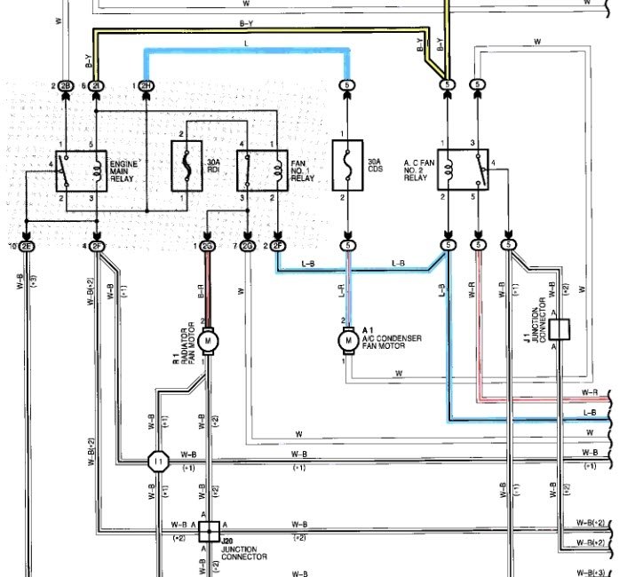
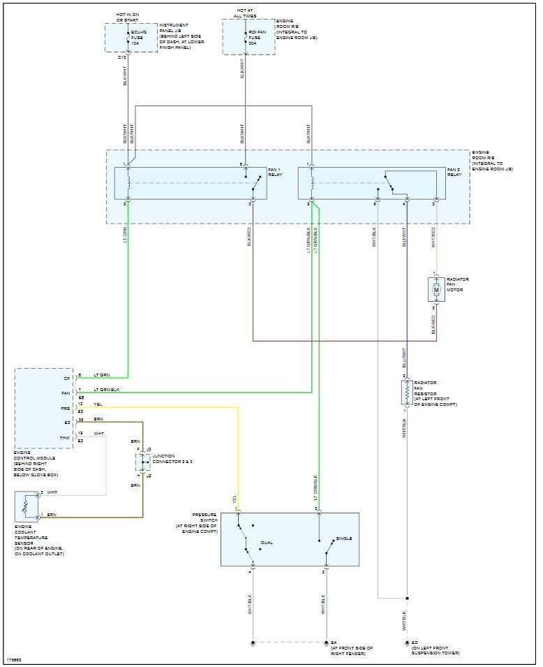
When the AC is on please check the fan motors for power. This will tell you if the motor is bad. Here is the wiring diagrams so you can see how it works and a guide to help you check for power:

https://www.2carpros.com/articles/how-to-use-a-test-light-circuit-tester

There is an AC pressure switch that controls the fan motors as well (P2).

Check out the diagrams (below). Please let us know what you find. We are interested to see what it is.

Cheers, Ken
Oct 25, 2020 at 11:33 AM (Merged)
Avatar
MIKE ROWE2
  • MEMBER
  • 1 POST
fan will not run. checked fuses changed relay. What else could it be?
Oct 25, 2020 at 11:37 AM (Merged)
Avatar
STRAILER
  • CERTIFIED EXPERT
  • 53,854 POSTS
Hello,

It sounds like the fan motor is no good which is most common. Here is a guide to help you get the problem fixed.

https://www.2carpros.com/articles/replace-electric-fan-motor


Please let us know what happens, we are interested to see what it is.

Cheers, Ken
Oct 25, 2020 at 11:37 AM (Merged)
Avatar
BLESSING EWOBOR
  • MEMBER
  • 754 POSTS
Hello, the vehicle's radiator fan stop functioning, it only comes on when the vehicle A/C is put on. I searched for temperature switch, I didn't see anyone. I try to jump the temperature sensor wires but it had three wires, I just know of two wires so I ran.
What could be the cause? And could I get the circuit diagram?
Oct 25, 2020 at 11:37 AM (Merged)
Avatar
BMDOUBLE
  • CERTIFIED EXPERT
  • 1,139 POSTS
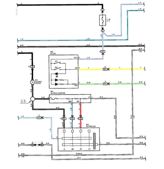
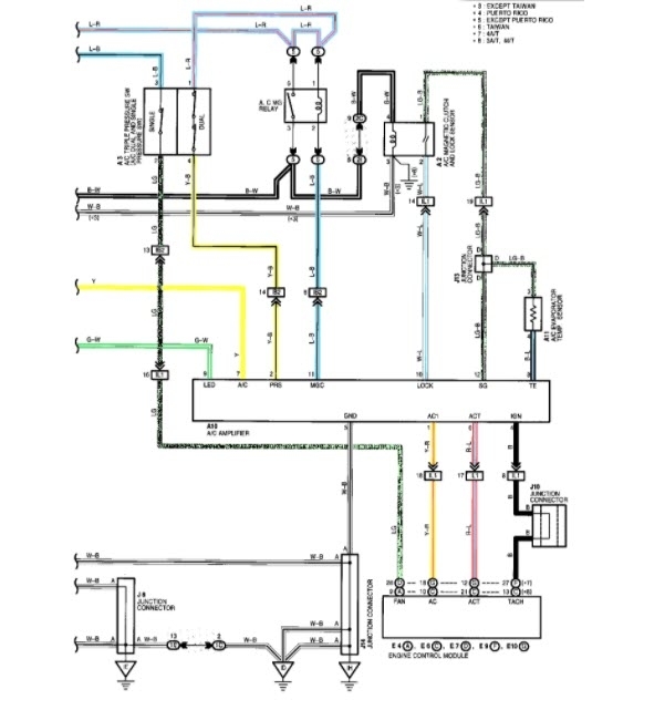
I've attached the location and the test for the coolant temperature sensor/switch, also the diagrams. More than likely you have an ECT sensor issue, but the tests should be performed to verify this.
Oct 25, 2020 at 11:37 AM (Merged)
Avatar
BLESSING EWOBOR
  • MEMBER
  • 754 POSTS
Thank you, but could you help me resend picture 3 and 4? it is somehow blur.
Oct 25, 2020 at 11:37 AM (Merged)
Avatar
BLESSING EWOBOR
  • MEMBER
  • 754 POSTS
I said earlier that the temperature sensor that I saw on the engine has three wires or are they the same?
Oct 25, 2020 at 11:37 AM (Merged)
Avatar
BLESSING EWOBOR
  • MEMBER
  • 754 POSTS
The one you sent on the diagram has two terminals and can I jumped the wires to check if the fan would comes on?
Oct 25, 2020 at 11:37 AM (Merged)
Avatar
BMDOUBLE
  • CERTIFIED EXPERT
  • 1,139 POSTS
Shorting those two together will not give you the desired effect, just by disconnecting the sensor the fan should go to full speed because the resistance will be high, so high resistance will be interpreted as high heat to the ECM, thus giving a desired high fan speed. Either a fuse is blown, and or the fan is drawing too many amps.
Oct 25, 2020 at 11:37 AM (Merged)
Avatar
BLESSING EWOBOR
  • MEMBER
  • 754 POSTS
Okay, thank you.
Oct 25, 2020 at 11:37 AM (Merged)
Avatar
BLESSING EWOBOR
  • MEMBER
  • 754 POSTS
Good morning, is there any test for the thermostat to know if it is stuck without removing it from the vehicle?
Oct 25, 2020 at 11:37 AM (Merged)
Avatar
PONGC
  • MEMBER
  • 1 POST
Radiator fan not working whlie temperature gauge is go up to the red during driving. But when I turn on the A/C, the radiator fan start to work and cool down the engine. The thermostat can able to detect the temperature that make the gauge works and the fan relay works.
So only thing is I have to turn on the A/C in order to turn the radiator electric fan on to avoid overheat on the engine. And unable to find solution.
Oct 25, 2020 at 11:37 AM (Merged)
Avatar
JDL
  • CERTIFIED EXPERT
  • 16,098 POSTS
Do you think the cts might be causing a problem? Can you check for codes?
Oct 25, 2020 at 11:37 AM (Merged)
Avatar
MMPRINCE4000
  • CERTIFIED EXPERT
  • 8,548 POSTS
Also check the fan switch, If you disconnect the fan switch and fans run, then fan switch is bad.
Oct 25, 2020 at 11:37 AM (Merged)
Avatar
PLZHELPMYCAR81
  • MEMBER
  • 1 POST
Air Conditioning problem
1999 Toyota Corolla 4 cyl Wheel Drive Type unknown Automatic 90500 miles
----------------------------------------------------------------
Hi my cooling fans wont come on, on my toyota corolla I replaced a couple relays on the fan no.2 relay and Fan no.1 relay and still they did not come on. how do i check to see if the relays are in working condition. I also replaced the cooling fan switch. I also jumped the fans to the battery and they came on so its not the motors.
plz help. basically I need to know how to check the relays .
Oct 25, 2020 at 11:37 AM (Merged)
Avatar
MMPRINCE4000
  • CERTIFIED EXPERT
  • 8,548 POSTS
If you disconnect the fan switch the fans should come on. If they don't, then the fan is bad (you checked that) or a relay(s) or the fan switch.

There are 2 relays that are marked fans, but the main engine relay also should be checked.

You can call a dealer or shop to see if they can check the relays.
Oct 25, 2020 at 11:37 AM (Merged)
Avatar
NATE B
  • MEMBER
  • 1 POST
i took my corolla to toyota dealer they said problem was the cooling temp sensor so i changed that but the cooling fan still will not come on if i hard wire it it works im thinking maybe cooling fan relay but it seems ok. how do you test a relay
Oct 25, 2020 at 11:38 AM (Merged)
Avatar
BLACKOP555
  • CERTIFIED EXPERT
  • 10,386 POSTS
sounds like the relay to me! to test let the engine get to operating temperature then check for voltage going to it, if there is and none is leaving it change the relay!
Oct 25, 2020 at 11:38 AM (Merged)
Avatar
ZHENIASTOLI
  • MEMBER
  • 2 POSTS
Engine Cooling problem
1994 Toyota Corolla 4 cyl Front Wheel Drive Automatic 268k miles

replaced fan switch, fan still will not turn on when engine gets hot. It does work when A/C is turned on.
It also comes on when fan switch is disconnected.
Fan relay seem to be working.
There is another sensor with 2 wire connector should I try to replace that as well?
Oct 25, 2020 at 11:38 AM (Merged)
Avatar
BLUELIGHTNIN6
  • CERTIFIED EXPERT
  • 16,542 POSTS
test the engine coolant temperature sensor, that is probably the sensor you are speaking of.
Oct 25, 2020 at 11:38 AM (Merged)
Avatar
ZHENIASTOLI
  • MEMBER
  • 2 POSTS
[quote:2e2f6dae50="bluelightnin6"]test the engine coolant temperature sensor, that is probably the sensor you are speaking of.[/quote:2e2f6dae50]
I've replaced Temp Sensor as well just to test it (from another used engine) Still engine almost reaches HOT setting on the dial and coolant begins to fill overflow tank.
T-stat is working OK heater blows very hot air.
Could I have bad Fan Switch. They are both located in the same T-stat housing.
Oct 25, 2020 at 11:38 AM (Merged)
Avatar
BLUELIGHTNIN6
  • CERTIFIED EXPERT
  • 16,542 POSTS
did you replace the fan switch with a new or used one? it could have been faulty replacement but most likely there is something else going on, perhaps bad wiring to fan or one of the sensors/switches
Oct 25, 2020 at 11:38 AM (Merged)
Avatar
CHRISP83
  • MEMBER
  • 11 POSTS
My car temperature used to always stay around the half way mark on the temperature guage. Now it keeps rising to close to the red. I noticed that the electric cooling fan is not coming on. I bridged the terminals on the relay that switches on the fan, now it runs constantly. This seems to help, although the temperature guage tends to occasionally rise above the "normal position" I've tried replacing the relay in the fuse box, but the fan still does not turn on automatically.
Oct 25, 2020 at 11:38 AM (Merged)
Avatar
MHPAUTOS
  • CERTIFIED EXPERT
  • 31,937 POSTS
There is a thermal switch that turns the fans on, check this, and make sure the thermostat is working and the radiator has a good flow rate, re post if you have trouble locating the thermo switch,

Mark (mhpautos)
Oct 25, 2020 at 11:38 AM (Merged)
Avatar
CHRISP83
  • MEMBER
  • 11 POSTS
thanks for the info...where would i find the thermoswitch?
Oct 25, 2020 at 11:38 AM (Merged)
Avatar
MHPAUTOS
  • CERTIFIED EXPERT
  • 31,937 POSTS
Hi there,

I will see if i can post a pic for you. but from memory they are near the thermostat on that model will check it out.

mark (mhoautos)
Oct 25, 2020 at 11:38 AM (Merged)
Avatar
CHRISP83
  • MEMBER
  • 11 POSTS
By "THEY" do you mean there is more than one?

I noticed 2 switches that i suspect could be the thermoswitch.

First is located on the thermostat housing and has one wire coming out of it.

Second one is mounted in the actual engine block and has 2 wires connected to it.
Oct 25, 2020 at 11:38 AM (Merged)
Avatar
MHPAUTOS
  • CERTIFIED EXPERT
  • 31,937 POSTS
Hi there,

The switch with the single wire will be the temp gauge sender. the other should be the thermo fan switch


Mark (mhpautos)
Oct 25, 2020 at 11:38 AM (Merged)
Avatar
MMPRINCE4000
  • CERTIFIED EXPERT
  • 8,548 POSTS
If you disconnect the fan switch, the fans should run all the time. If they do not, then it would be a relay.

Another thing to check is to turn on the AC, the fans should run at a lower speed, if they do not then again it is one of the fan relays or the main engine relay.
Oct 25, 2020 at 11:38 AM (Merged)