Coolant Temperature sensor?

2016 HONDA ACCORD
100,454 MILES • V6 • 2WD • AUTOMATIC
Avatar
BLESSING EWOBOR
  • MEMBER
  • 754 POSTS
The vehicle check engine light was on; the scan tools were connected to the ECU to read the fault code. P2185 - ECT sensor 2 circuit high voltage was found. On the scan tool, I went to live data with the ignition on, the reading for the temperature sensor was -40 degree Celsius. I removed the sensor on the lower part of the radiator, I used a wire to connect the two wires of the sensor together, the reading on the scan tool was still -40 Degree Celsius.
I used multimeter to check for voltage on the connector, it was reading 5v.
What could have been the problem, and could I get the wire diagram for the engine and the ECU pinout?
Mar 26, 2025 at 12:15 PM
Advertisement
Avatar
CARADIODOC
  • CERTIFIED EXPERT
  • 34,306 POSTS
There's a couple of things to consider. First is the only way any voltage readings are valid is when they're taken with everything plugged in and connected. You could have a wire that has been rubbing on a bracket, or flexing, and is broken to the point it can't carry enough current, but all it takes is one tiny strand still intact, or a small spot of carbon tracking for a digital voltmeter the "see" 5.0 volts. The same is true if there's corrosion between a pair of mating connector terminals. Digital voltmeters don't require current flow to measure voltage. In this type of circuit, old-style test lights with incandescent bulbs inside do need current to flow for them to work, so they can do a better job when you don't have to know an exact voltage.

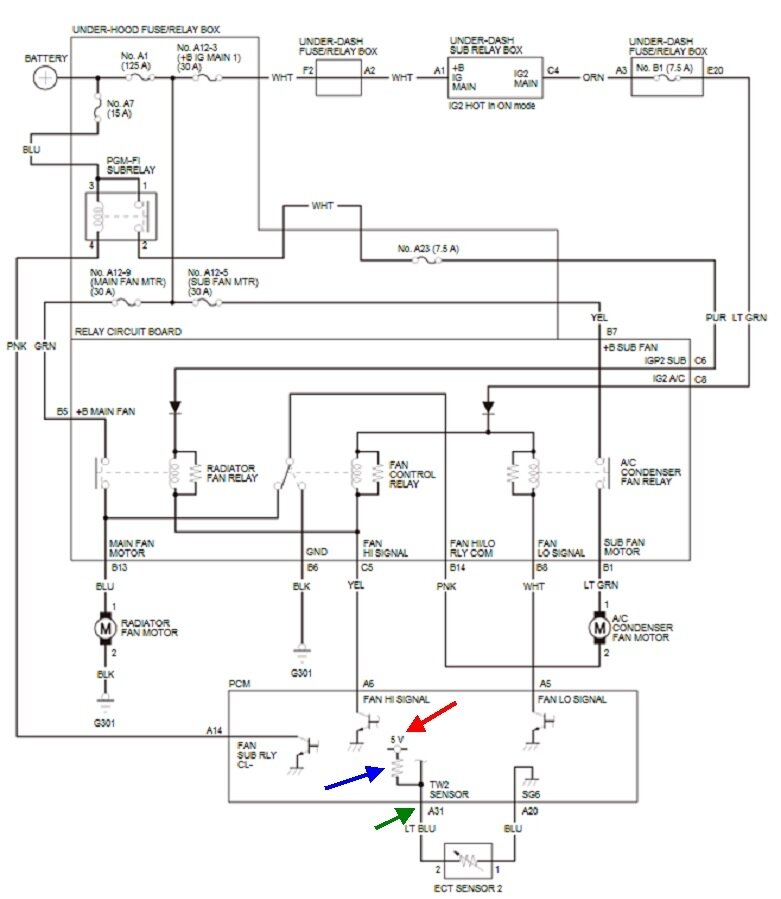
The second thing is you omitted or didn't mention the rest of the tests. This circuit starts with a very carefully regulated 5.0-volt power supply in the Engine Computer, (red arrow). Current flows through a dropping resistor, (blue arrow), then flows out on the light blue wire, (green arrow), to the sensor. It still has to flow through the sensor, then the blue wire, back to the computer, then to ground. The amount of current flow varies dependent on the resistance of the sensor. As more current flows, more of the 5.0 volts is dropped across the dropping resistor, leaving less at terminal A31. That's where you're currently getting 5.0 volts which is what sets this fault code. In most sensor circuits, especially with temperature circuits, the typical acceptable range of signal voltage is from 0.5 to 4.5 volts. Anything outside that range is what sets fault codes. The other clue is -40 degrees is the default value when the computer sees 5.0 volts due to a break in this circuit.

What you need to do is plug the sensor back in, then back-probe through the rubber weather seals alongside the wires to take the readings. Start on the light blue wire. If you still find 5.0 volts there, that wire is okay. Next measure the blue wire. If you find 0 volts, the sensor is open. That will be doubtful because temperature sensors have an extremely low failure rate because there's just one component inside them. Also, you jumped those two wires in the connector and nothing changed. That's a quick, valid test that eliminates the sensor as a suspect.

I suspect you're going to find 5.0 volts on that blue wire. That would point to that wire is broken. It should read close to 0 volts because it is a ground wire. More realistically, you'll find close to 0.2 volts on that blue wire. That's because of the small resistance in the monitoring circuitry in the computer.

If you find 0 volts on the blue wire, there's a bad connection on one of the connector terminals. Look for corrosion or a spread terminal that isn't making contact with its mate. When you do still suspect he sensor, just measure its resistance. The exact value is irrelevant. It must not measure 0 ohms or infinite resistance. A typical value to expect is around 8,000 ohms, but that is just an example.

The second diagram is expanded for easier viewing.
Mar 26, 2025 at 2:48 PM
Avatar
BLESSING EWOBOR
  • MEMBER
  • 754 POSTS
Thank you very.
I will do as said and revert.
Mar 26, 2025 at 7:59 PM
Advertisement
Avatar
CARADIODOC
  • CERTIFIED EXPERT
  • 34,306 POSTS
Wonderful. Keep in mind your car is kind of new to have corroded terminals, so during your diagnosis, look for things like someone poked a meter probe into a connector terminal and stretched it. My friend has a body / repair shop where he likes to rebuild crash-damaged vehicles. A common thing he runs into is chewed up wires in harnesses run behind engine parts near the radiator. Very often we don't see that damage until we go looking for the cause of an electrical problem.

Also, I should have mentioned, if you unplug the sensor's connector, then use a jumper wire or stretched-out paper clip to ground the light blue wire, the voltage reading on your scanner should go to 0.0 volts. That will just prove what we already know; that the wire is okay. If you plug the connector back in, then back-probe next to the blue wire and ground it, that should provide a reasonably accurate temperature reading. That will prove the sensor is okay.

I'm here around this time every day. I'll be waiting to hear some good news.
Mar 27, 2025 at 1:02 PM
Avatar
BLESSING EWOBOR
  • MEMBER
  • 754 POSTS
The ground wire of the Temperature sensor to the ECU has cut, sometimes the bear wire touches the body of the vehicle to provide ground, which I was mistakenly considered a good circuit. it seems that the vehicle had a frontal collision. Connecting the wires together fixed the problem. The -40 degree Celsius indicated an open circuit.
Thank you for your concern.
Mar 27, 2025 at 1:36 PM
Avatar
CARADIODOC
  • CERTIFIED EXPERT
  • 34,306 POSTS
Dandy. Happy to hear you solved it. Please come back to see us again.
Mar 29, 2025 at 1:00 PM