Coolant fan

1988 CADILLAC ELDORADO
62,000 MILES • 4.2L • V8 • FWD
Avatar
KELLY ROBERT NEWBRY
  • MEMBER
  • 1 POST
Coolant/fan light comes on. Noise coming from coolant fan area. Oily leakage on ground under that area. Does fan coolant assembly contain fluid and could the noise I hear be because of fluid leakage?
Sep 2, 2017 at 1:45 PM
Advertisement
Avatar
STRAILER
  • CERTIFIED EXPERT
  • 53,854 POSTS
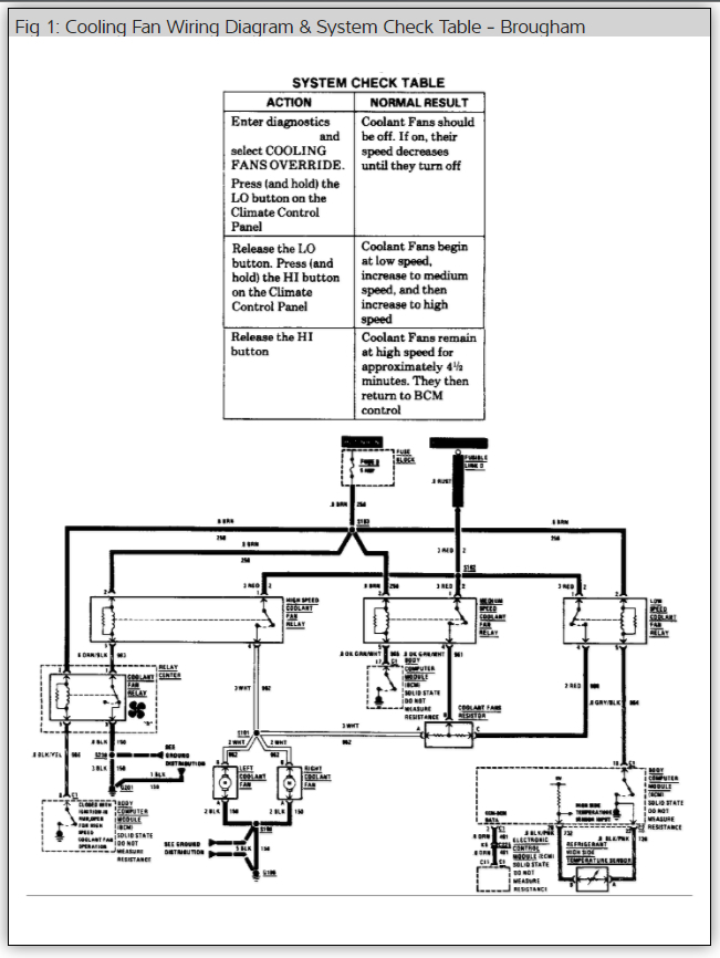
The fans are electric so I don't know what you are seeing but it sounds like the motors are worn out and need to be replaced but to be sure here is a wiring diagram (below) and some guides to help us get the problem fixed.

https://www.2carpros.com/articles/how-to-check-an-electrical-relay-and-wiring-control-circuit

and

https://www.2carpros.com/articles/how-to-use-a-test-light-circuit-tester

and

https://www.2carpros.com/articles/replace-electric-fan-motor

Please let us know what happens and upload pictures of the problem.

Cheers, Ken
Sep 4, 2017 at 8:10 PM