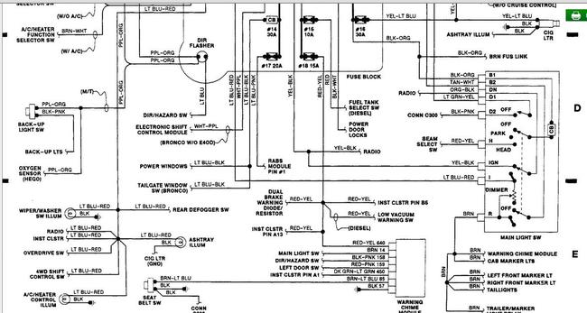
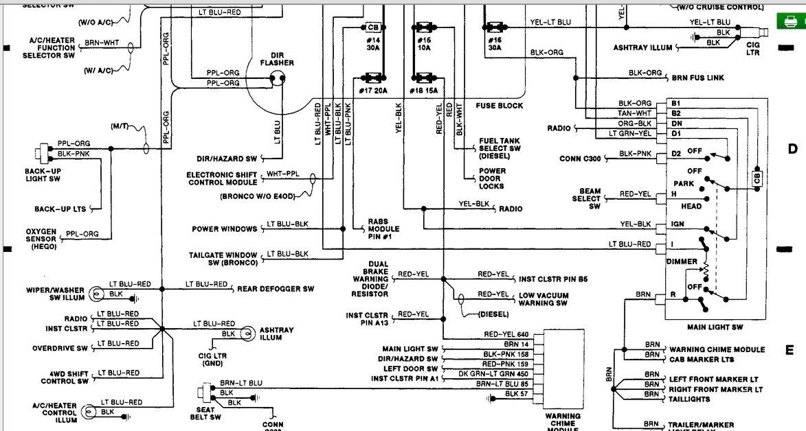
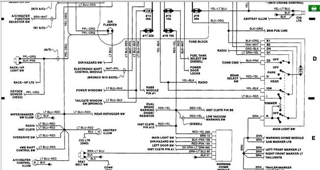
oil and coolant temp sender units have been changed. instrument cluster has been changed with known good one. cool ant and oil gauges still read dead. all low. no sweep.
Oct 13, 2015 at 1:56 PM




