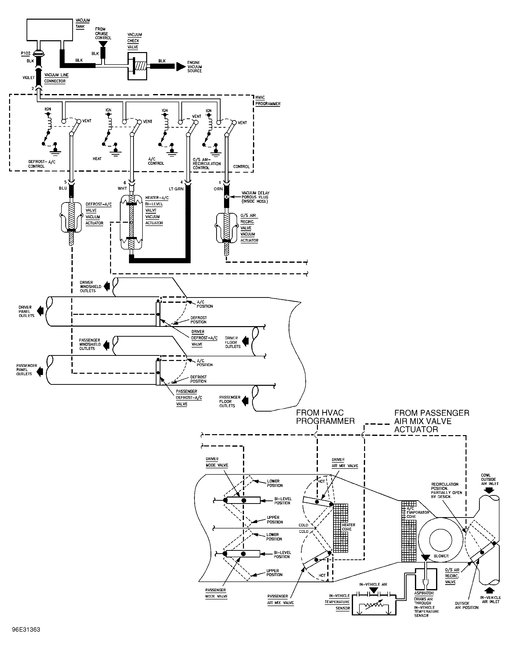
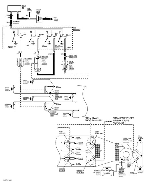
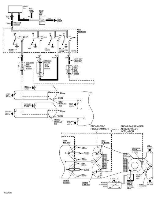
I followed your advice on replacing the A/C compressor. it is working great. I have a problem now, the cold air only blows out the defrost vent no matter what I set the control on. any help would be greatly appreciated. thanks again
Jul 15, 2017 at 2:46 PM

