Code 43

1989 CHEVROLET SILVERADO
115,000 MILES • 5.7L • V8 • 4WD • AUTOMATIC
Avatar
TRAVIS1989
  • MEMBER
  • 16 POSTS
Truck runs fine until it gets warm and then code 43 comes up and truck has no power at all and barely wants to stay running. I've had this problem before and don't remember what I did to fix it. Where do I start with this problem?
Jun 22, 2021 at 2:28 PM
Advertisement
Avatar
KASEKENNY
  • CERTIFIED EXPERT
  • 18,907 POSTS
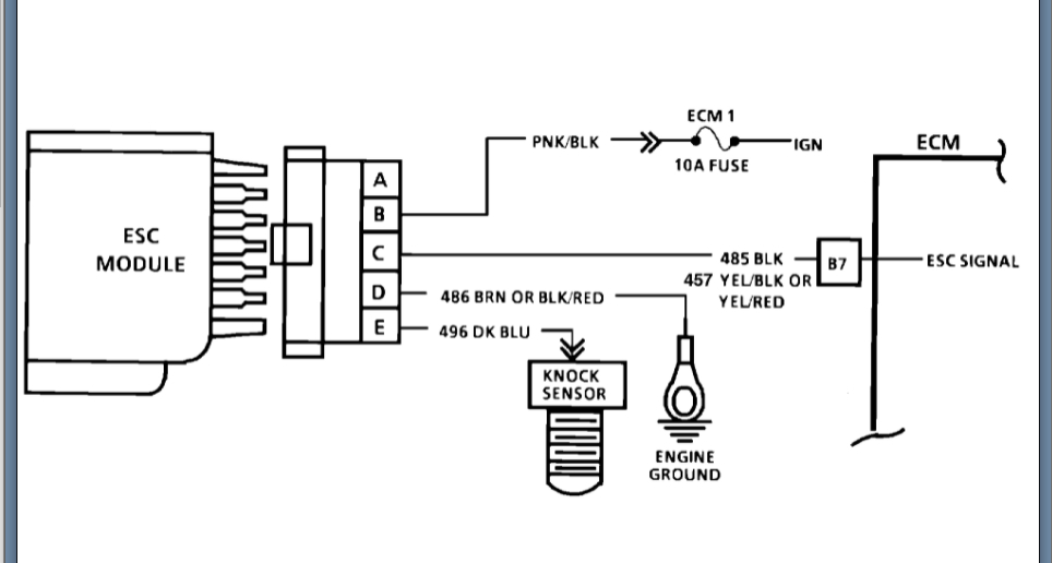
This is a knock sensor code so here are a few guides that will help with getting us started:

https://www.2carpros.com/articles/buick-cadillac-chevy-gmc-oldsmobile-pontiac-gm-1983-1995-obd1-code-definitions-and-retrieval-method

https://www.2carpros.com/articles/how-a-knock-sensor-works

Below you will find the testing from the manual that we need to run through to figure out what the possible cause is of this.

Please let us know what questions you have. Thanks
Jun 23, 2021 at 6:06 PM
Avatar
TRAVIS1989
  • MEMBER
  • 16 POSTS
In the diagram to check the ESC module, when it says "scan" what exactly does that mean?
Jun 24, 2021 at 5:46 PM
Advertisement
Avatar
KASEKENNY
  • CERTIFIED EXPERT
  • 18,907 POSTS
This means the scan tool is be set on the knock sensor info to monitor voltage. Basically it just wants you to see if the sensor is sending a signal that the PCM is seeing.

if you don't have this, I would just test it both ways and that will tell you which it is. So start with assume that it does so you answer it yes and move to the next step. Then run through that test until you get to a failed part. Then do the same thing with answering no and see what it leads to.

Let me know if you have questions on this. Thanks
Jun 25, 2021 at 7:36 PM