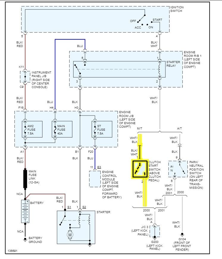
Sometimes my car won't start. Unless I press down on the clutch a certain way. I'm 90 percent sure it's the clutch safety sensor. Now under the dash there is a sensor that is depressed until I push the clutch pedal. There is also another switch on the floor that gets depressed when the clutch pedal is pushed all the way to the floor. Do you happen to know which of the sensors is the safety switch I need to replace?
Jan 13, 2022 at 11:01 AM
