Climate control, heater not changing to bottom or floor vents?

1998 MERCURY GRAND MARQUIS
128,000 MILES • 4.6L • V8 • 2WD • AUTOMATIC
Avatar
CORY2427
  • MEMBER
  • 293 POSTS
Heat not switching to bottom vents or floor just stay blowing out top of dash like defrost.
Dec 12, 2024 at 6:38 PM
Advertisement
Avatar
STEVE W.
  • CERTIFIED EXPERT
  • 15,113 POSTS
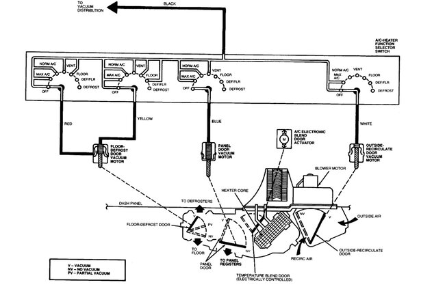
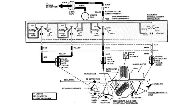
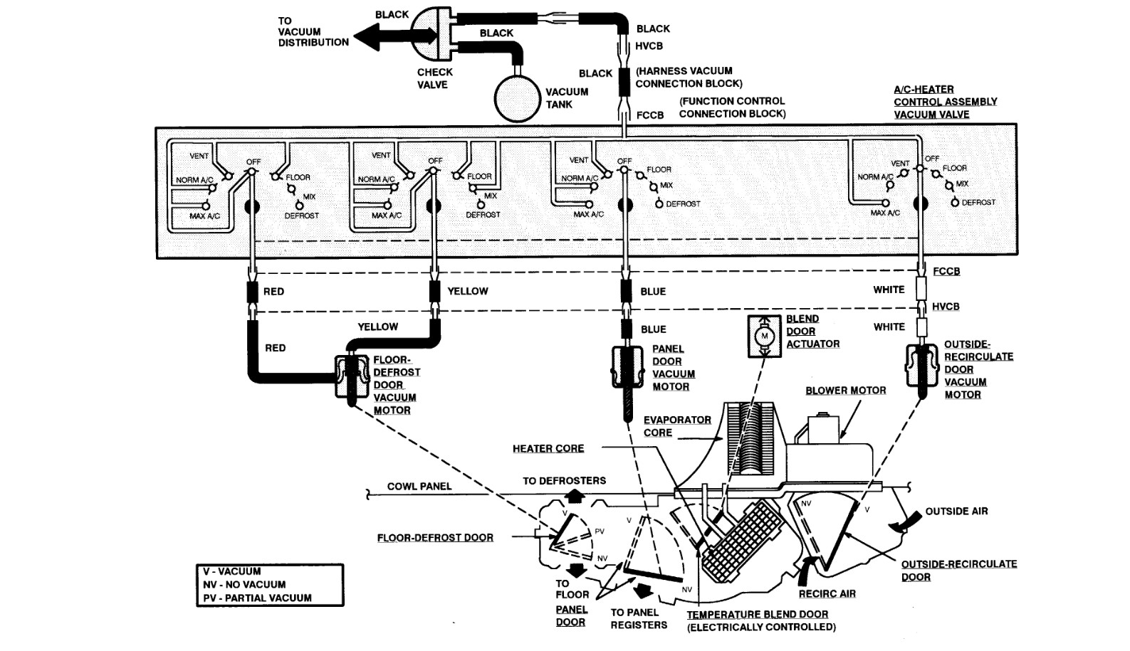
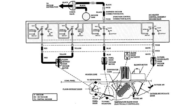
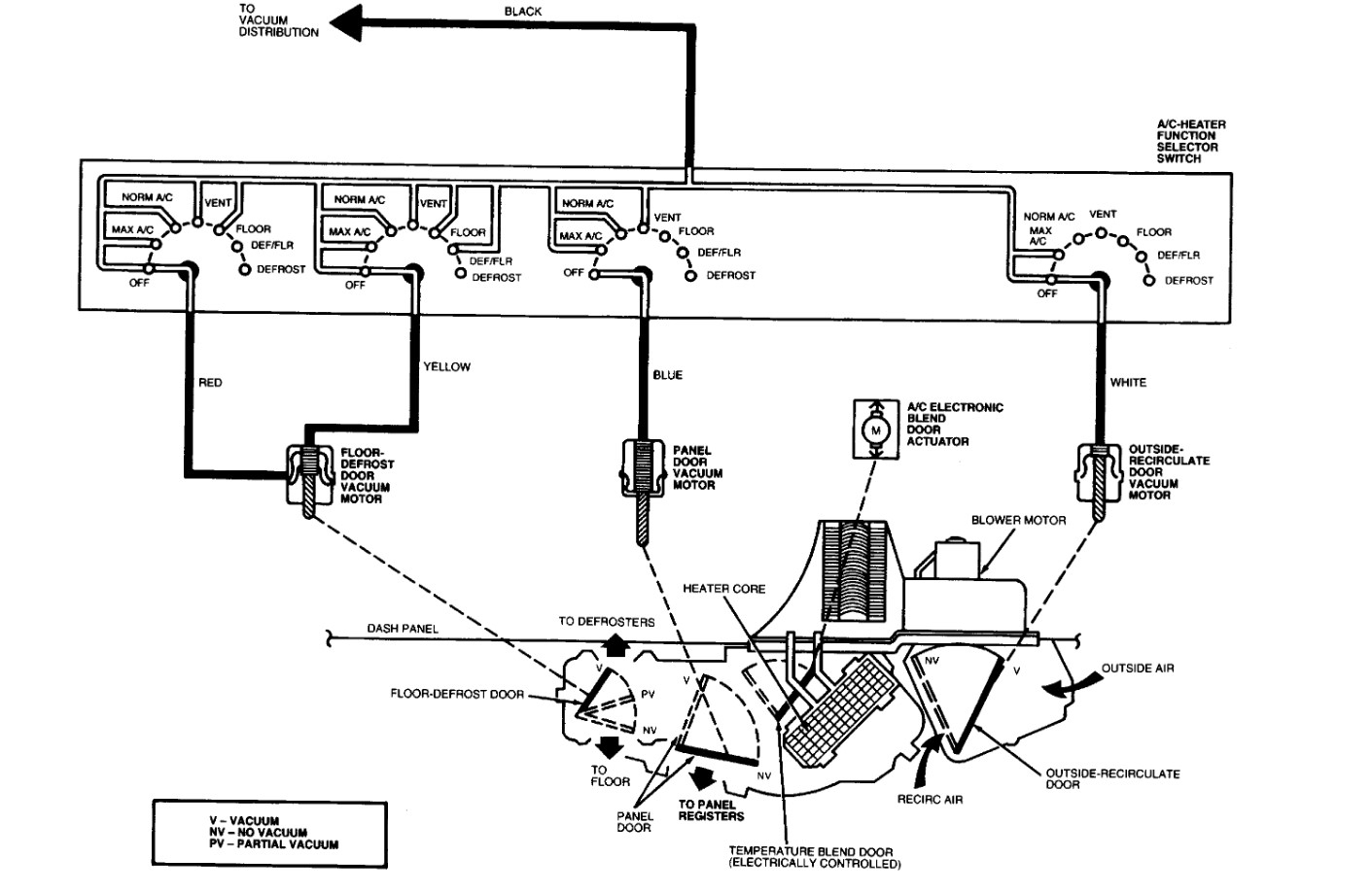
Do all the other controls work and only the defrost will not switch? So, heat can go hot cold, and you can select interior or exterior air? Asking because your car uses a vacuum control system, and the most common failures are related to the vacuum lines in the engine compartment rotting off and then no vacuum gets to the interior controls. However, if it's only that you cannot shut off the defroster then you can access the actuator from under the dash. You remove the trim panel that is above the driver's footwell and look up. You will see the actuator up on the case as shown in pic 5. Select heat and defrost on the panel with the engine running, do you see it move? If not then disconnect the vacuum line and listen to it as you switch modes, do you hear the vacuum change? If yes, then replace the actuator. If no, then you will need to check the control head itself. It is a vacuum routing device, and the internal seals can get compressed over time. For that you remove the dash trim as shown in the last image, then the screws and the control head, if you have access to a vacuum pump, you can also test the actuator from this location. I generally do that, but many don't have a vacuum pump. Even a handheld one will work. You simply use the pump to apply vacuum to the red, blue, yellow and white lines and see if they select other options as noted in the charts. You can also check for vacuum on the black line coming from the engine there as well.
Dec 12, 2024 at 10:34 PM
Avatar
CORY2427
  • MEMBER
  • 293 POSTS
Had to change the heater core in it because it was leaking and the guy never had heat. I noticed after changing still no heat due to a bad actuator; it was turning blend door so got to order that part, but then noticed all I had was defrost none of the other setting was working. Couldn’t even hear them try but the guy said it worked before I took dash out which don’t believe it did but beside the point was trying to figure out what I needed to do to fix it.
Dec 13, 2024 at 5:24 AM
Advertisement
Avatar
STEVE W.
  • CERTIFIED EXPERT
  • 15,113 POSTS
Okay, if nothing is working, pull the control head out and check for vacuum on the black line that brings vacuum in from the engine, if you had the case out to replace the core it may have gotten squeezed off between the case and the firewall. That will stop everything from working.
Dec 13, 2024 at 6:00 PM