Circuit board

2006 FORD FREESTAR
170,000 MILES • 3.9L • 6 CYL • 2WD • AUTOMATIC
Avatar
GORDONSUE MANNING
  • MEMBER
  • 1 POST
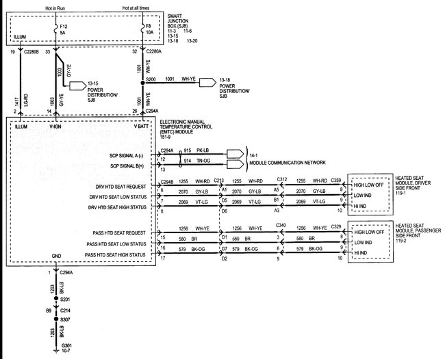
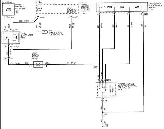
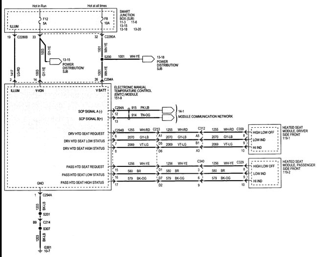
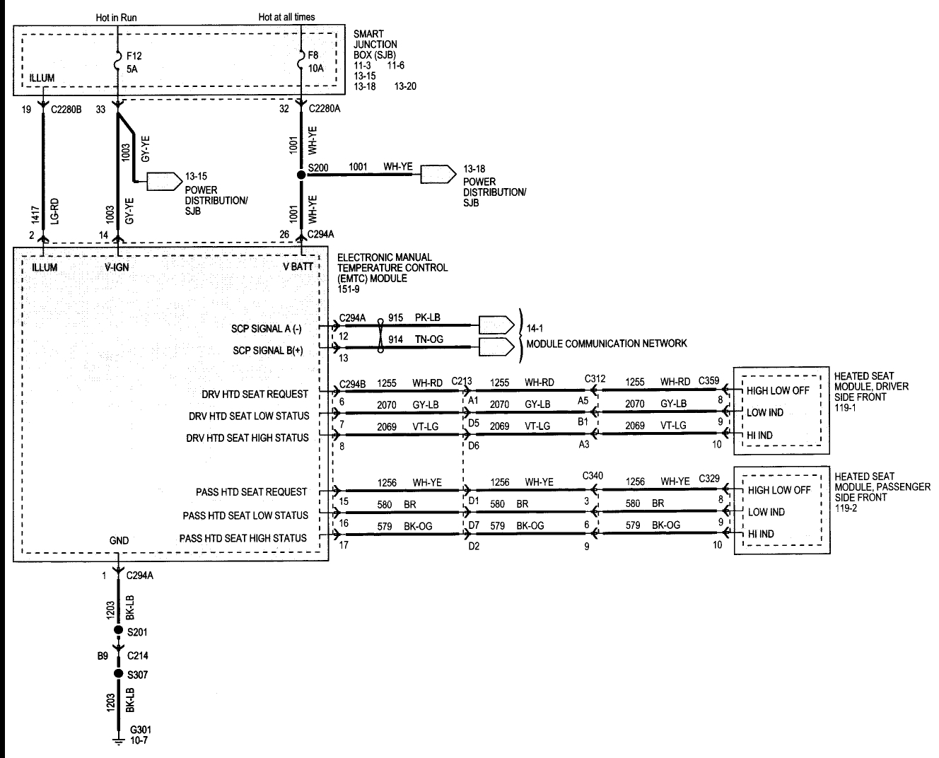
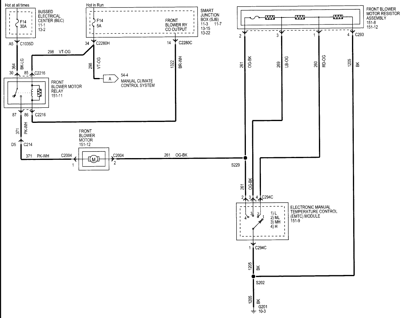
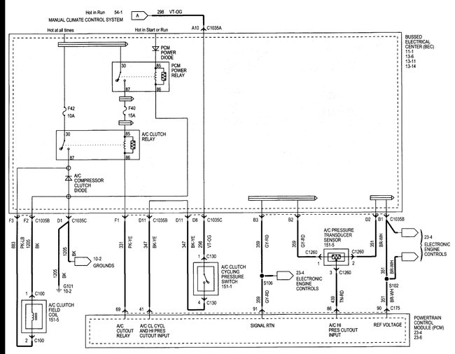
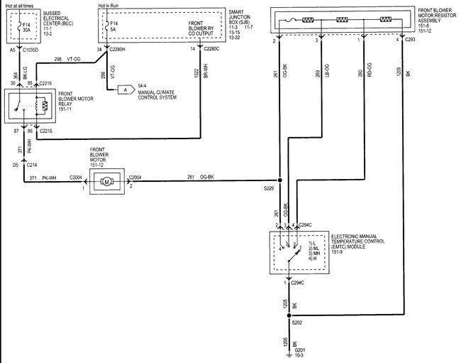
All environmental controls stopped working. No fan speed, no heat control, no A/C control, no vent control.
This is a manual control system.
There is a circuit board behind these control switches which I believe is the problem, but I cannot find anyone who has one or can order one.
Can you help please?
Oct 17, 2017 at 1:39 PM
Advertisement
Avatar
STEVE W.
  • CERTIFIED EXPERT
  • 15,113 POSTS
That is not a separate part you have to get the complete control panel either from the dealer or a salvage yard. Yard pricing around me runs from $20.00 to $90.00 depending on if you have rear controls as well.

However, you might want to check all of the fuses first. That unit has a bunch.
Fuses 8, 12 and 14 in the smart junction box all provide power to it in some manner.
I would also pull the control and verify power at the actual connections before condemning it. I have seen quite a few of the "Smart Junction boxes" act dumb.
Oct 17, 2017 at 3:18 PM