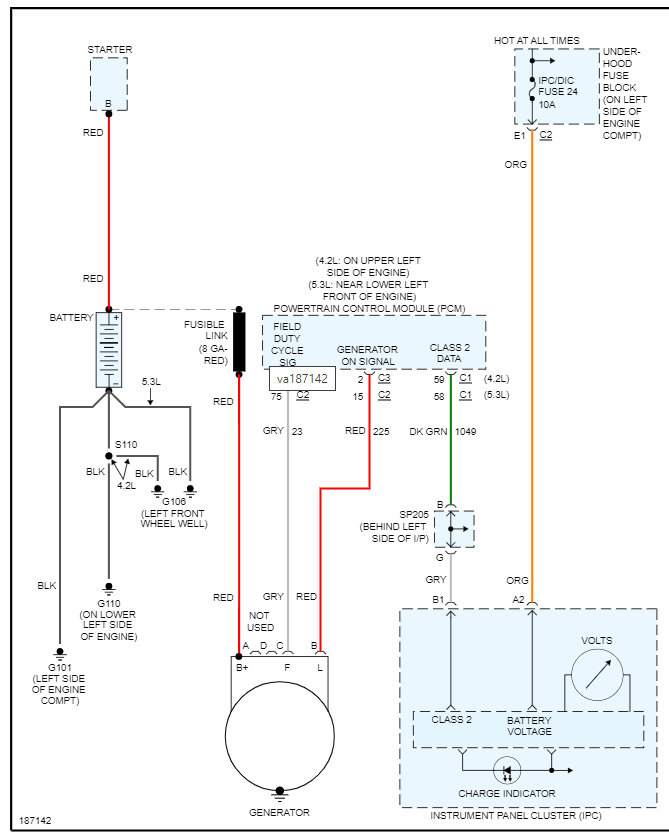
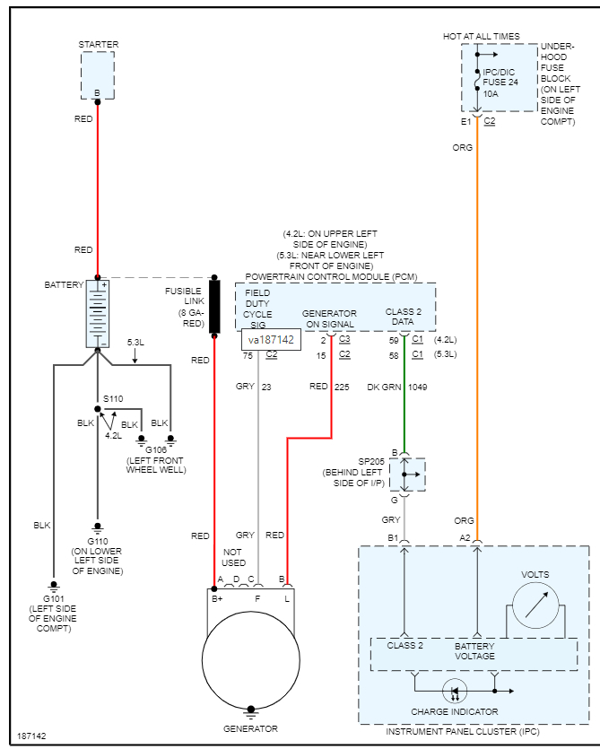
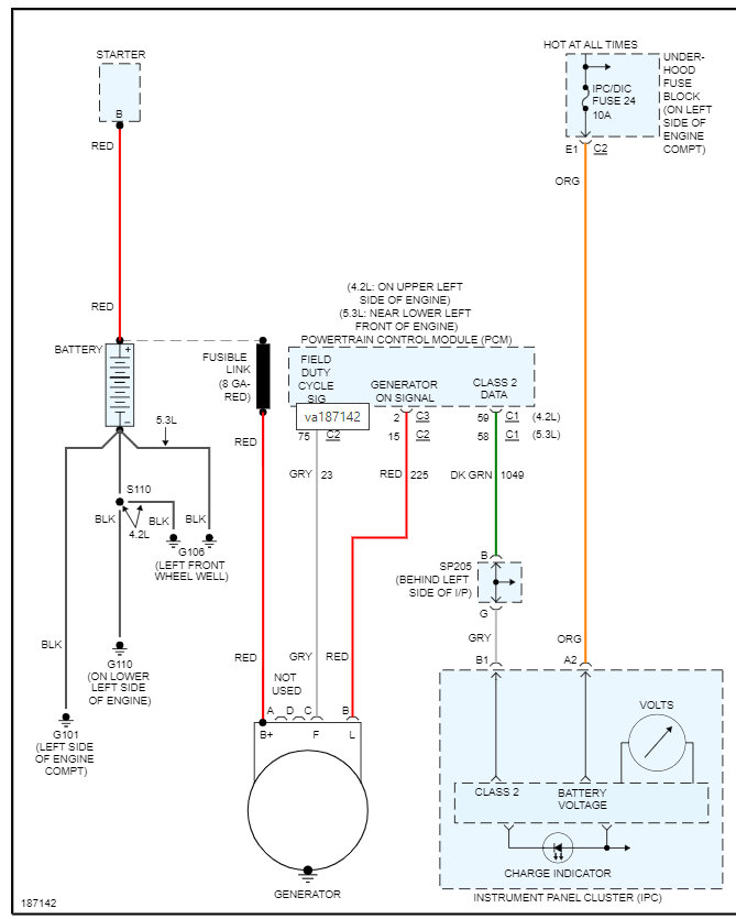
When I went to start the vehicle, I turned the key and all the electrical systems stopped working. Now the key won't turn back to a position to remove from switch. What would cause all electrical systems to go out at once (battery is good)? What do I look for?
Feb 24, 2008 at 7:25 AM
