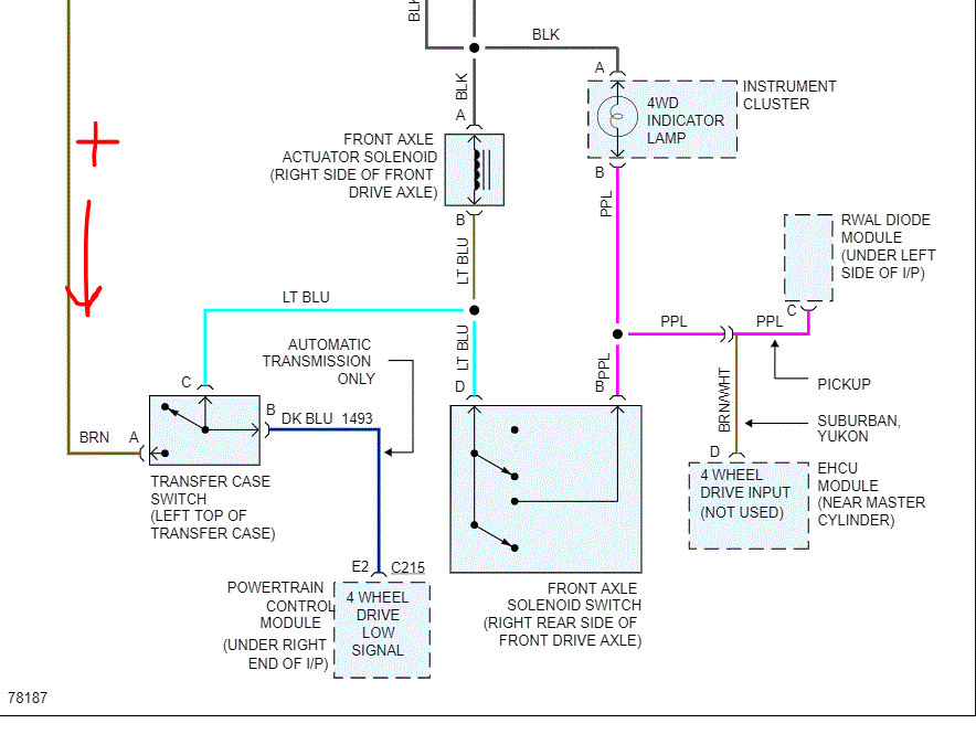
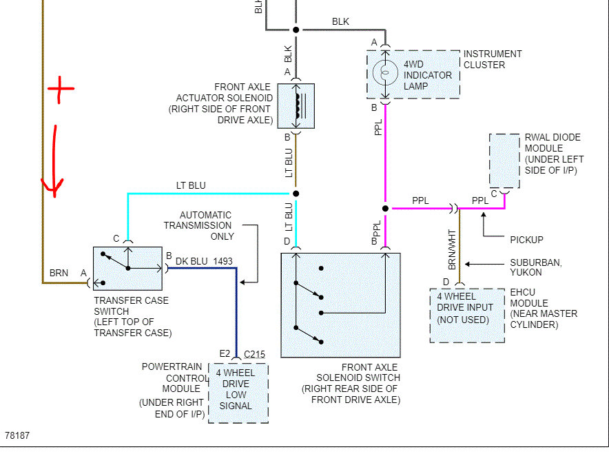
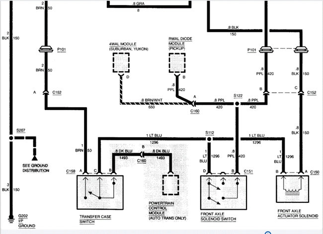
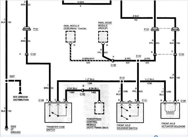
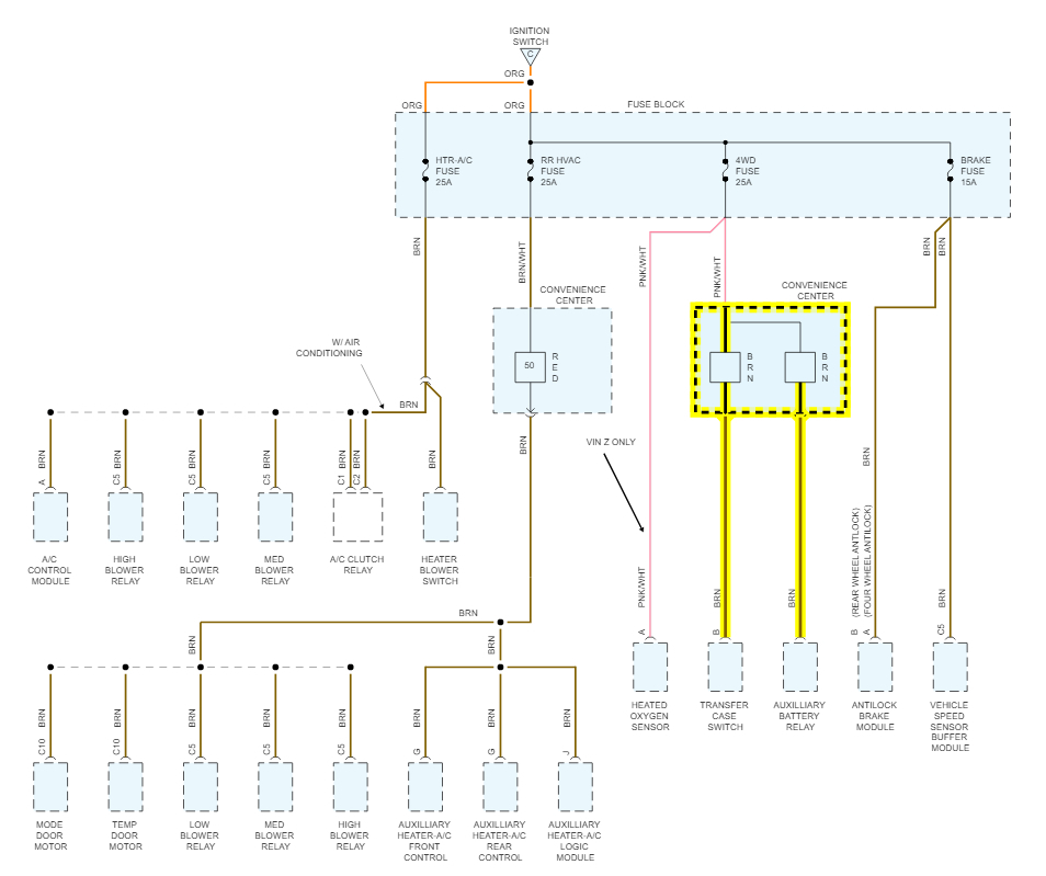
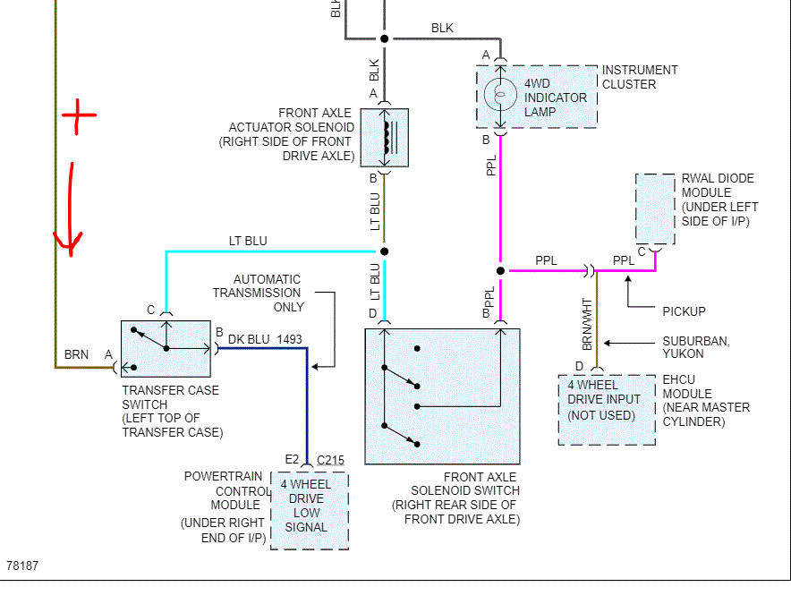
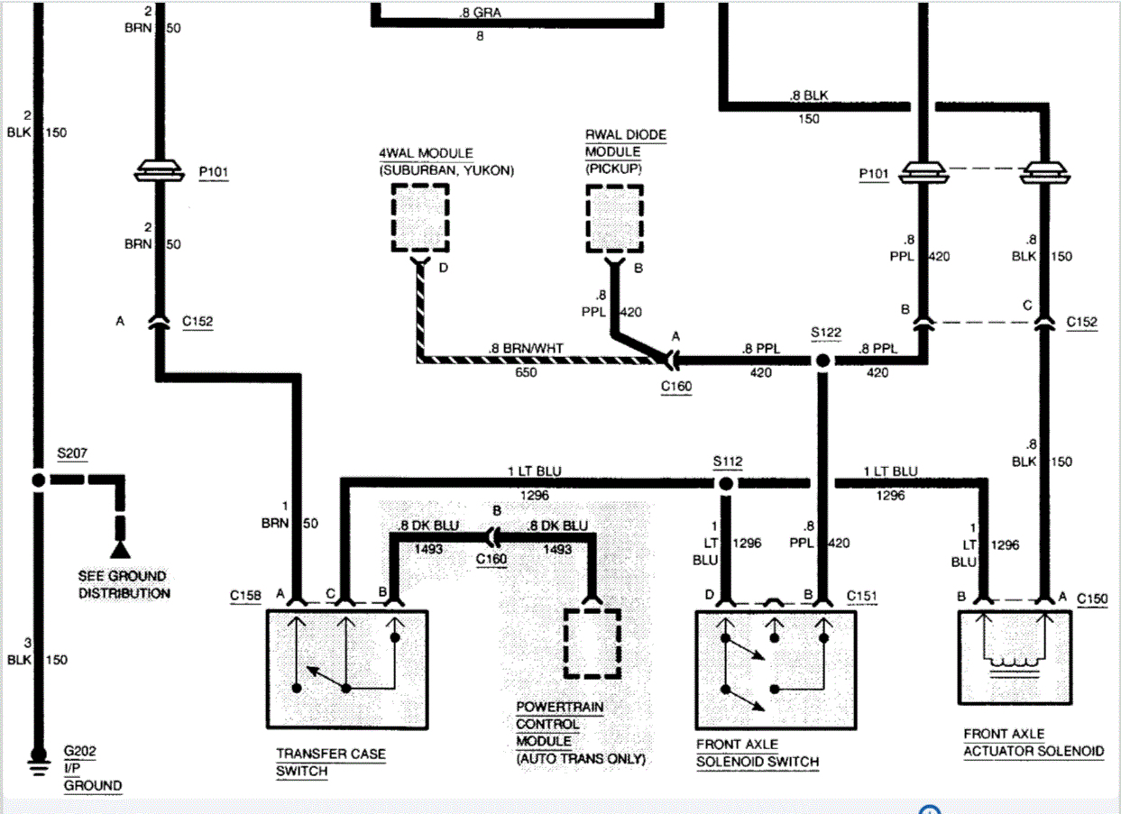
I engaged it to 4 wheel drive, and I felt it engage. But when I was on ice, the front wheels didn't spin. The light does not come on even when it is engaged. This is my first 4x4 and I don't know much about it. Any ideas what i need to make it work? Thanks.
Jan 26, 2010 at 7:44 AM

























































