Chevy S-10 Pickup

2010 CHEVROLET S-10
Avatar
MIKE MARTIN
  • MEMBER
  • 1 POST
Chevy S-10 Extended Cab Pickup. !999-Standard-130,000 miles-4.2L. Windsheild Wiper Fuse Blows out when I start vehicle. I Unplugged the wiper motor and got the same result. Is there anything that I can look for ,Such as relays or do I have a short in the system? Thanks, Mike.
Jul 1, 2007 at 9:07 PM
Advertisement
Avatar
DPWD23
  • CERTIFIED EXPERT
  • 136 POSTS
To narrow it down a little you can try unplugging the connector that goes up the steering to the switch and see if it still blows the fuse.
It would help to see if the problem is on the power or load side of the switch.

I do not have access to wire diagrams of this particular year, so I'm unsure of relays. Does sound like a short though.
Also check for good ground at the wiper motor. I know it sounds weird, but sometimes a bad ground can cause a kind of "loopback" effect blowing fuses (firsthand experience with my old Jeep).
Good luck!
Jul 2, 2007 at 8:49 AM
Avatar
GONZO13333
  • MEMBER
  • 1 POST
I need to know the schematic or connector wires configuration for the wiper motor connector. I want to hot wire the motor because there is a problem in the wiring from the lever switch, thanks.

Lance
Mar 29, 2019 at 2:21 PM (Merged)
Advertisement
Avatar
JIS001
  • CERTIFIED EXPERT
  • 3,412 POSTS
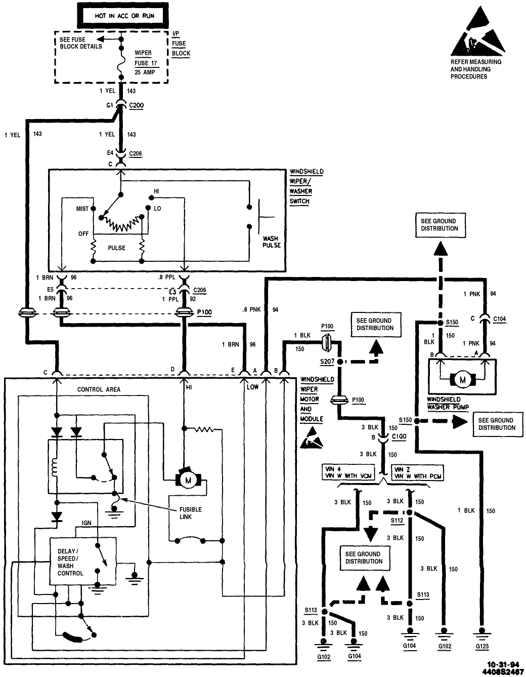
There you go. The wiper motor module seems to fail on this vehicle often. Check out the diagrams (Below). Please let us know if you need anything else to get the problem fixed.
Mar 29, 2019 at 2:21 PM (Merged)
Avatar
PATTY40
  • MEMBER
  • 39 POSTS
I have a 1991 s10 pickup it's an old truck and don't have much money so I was wondering how I can use a toggle switch in it to make the wipers work can you tell me how. Just need to know how to hook up a Toggle switch to make the Windshield wipers work. dint have much money and this could help me until I can get it done the right way.
Mar 29, 2019 at 2:21 PM (Merged)
Avatar
WRENCHTECH
  • CERTIFIED EXPERT
  • 20,761 POSTS
The circuit is more than just off and on for parking purposes. You'd be smarter to get used parts than attempt that. You'll end up starting a fire.
Mar 29, 2019 at 2:21 PM (Merged)
Avatar
PATTY40
  • MEMBER
  • 39 POSTS
Can't I fuse the hot wire?
Mar 29, 2019 at 2:21 PM (Merged)
Avatar
PATTY40
  • MEMBER
  • 39 POSTS
can anyone help me with this problem the trucks old and i dont want to spend alot more money in it how can i wire it to a toggle switch to make the wipers work?
Mar 29, 2019 at 2:21 PM (Merged)
Avatar
WRENCHTECH
  • CERTIFIED EXPERT
  • 20,761 POSTS
Again, there is a park system built into it so you cannot just use a toggle switch.
Mar 29, 2019 at 2:21 PM (Merged)
Avatar
MARTIN36
  • MEMBER
  • 1 POST
My wipers work at the beginning but after about 5 minutes they freeze up. Sometimes I have to wait another 5 to 10 minutes before they start working again. Can you tell me what I need to check in order to solve this problem.
Mar 29, 2019 at 2:21 PM (Merged)
Avatar
BMRFIXIT
  • CERTIFIED EXPERT
  • 19,053 POSTS
[quote:a4a6e7d696="martin36"]Electrical problem
1988 Chevy S-10 4 cyl Two Wheel Drive Manual 200000 miles
----------------------------------------------------------------
My wipers work at the beginning but after about 5 minutes they freeze up. Sometimes I have to wait another 5 to 10 minutes before they start working again. Can you tell me what I need to check in order to solve this problem.[/quote:a4a6e7d696]


check the ground
run a ground wire to the wiper motor
Mar 29, 2019 at 2:21 PM (Merged)
Avatar
PATTY40
  • MEMBER
  • 39 POSTS
ok thanks for your help.
Mar 29, 2019 at 2:21 PM (Merged)
Avatar
JHOUCK001
  • MEMBER
  • 1 POST
2002 Chevy S-10 120000 miles

My windshield wiper slips, how do I tihgten,, motor works but wiper will not move
Mar 29, 2019 at 2:21 PM (Merged)
Avatar
HMAC300
  • CERTIFIED EXPERT
  • 48,601 POSTS
your wiper transmission may be broken. You'll hve to pull the vent off in front of the windshield to check the bolts and transmission. There will either be push pins or screws or both. you'll probably have to taek your wiper arms off as well to take the vent off.
Mar 29, 2019 at 2:21 PM (Merged)