☰
Login
Join
×
Home
Answered Questions
Repair Topics
Repair & Service Guides
Popular Questions
Warning Lights
Trouble Codes
How It Works
Testing / Diagnostics
Symptoms
Videos
Login
Become a Member
Home
Chevrolet
S-10
Drivetrain
Transmission
Gear Position Sensor
Replace/Remove
Park neutral switch repair
2002 CHEVROLET S-10
158,000 MILES • 4 CYL • 2WD • AUTOMATIC
JSIWULA
MEMBER
1 POST
FOLLOW
I want to know how to access and replace the park neutral switch on my 2002 S-10 pickup.
Aug 28, 2010 at 9:56 AM
Advertisement
KASEKENNY
CERTIFIED EXPERT
18,907 POSTS
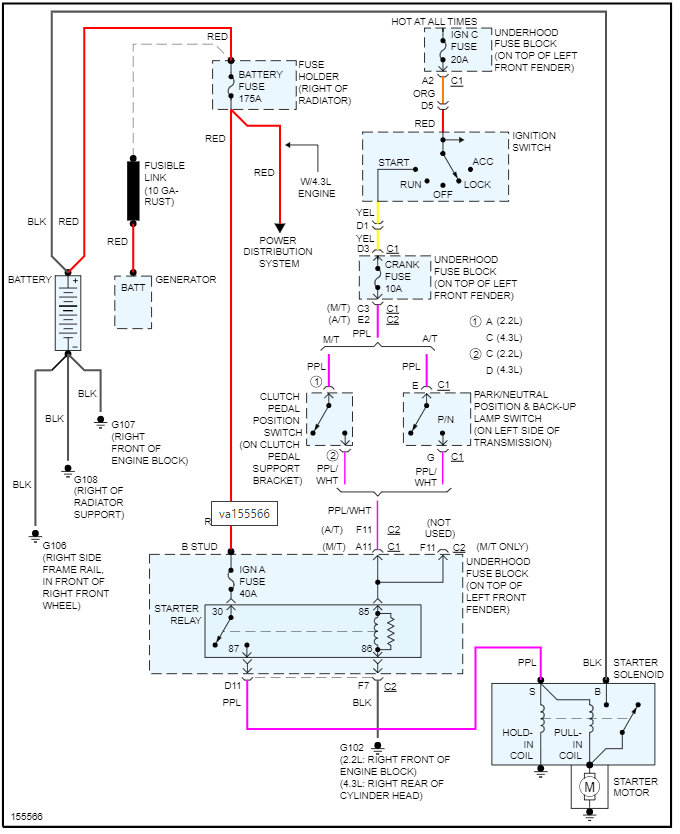
The switch is located on the left side of the transmission. I am attaching the info from the manual below.
Here is a guide that will help with testing this in case you need this:
https://www.2carpros.com/articles/how-to-check-wiring
https://www.2carpros.com/articles/how-to-use-a-voltmeter
Please see the info attached below and let me know if you have questions on this.
Thanks
Images (Click to enlarge)
May 28, 2022 at 6:27 PM