Battery keeps going down

2005 CHEVROLET MALIBU
60,000 MILES • 6 CYL • FWD • AUTOMATIC
Avatar
SICKFIST
  • MEMBER
  • 2 POSTS
My battery keeps going down very quickly. I tested the alternator and it is working fine under load. Replaced battery with brand new fully charged battery. Car started right up. Drove car on highway for about 20 miles. The next day the battery is completely dead. Can't even open power locks. Jump start the car with no problems. Drive car and all accessories and lights are working. Stop car. Battery completely dead and can't even turn on dome light immediately after turning off engine. Could it be the alternator even though it load tested fine? Would I still be able to drive with all lights and accessories working if the battery is dead and the alternator no good. I am perplexed. What could this be? Thanks.
Nov 18, 2008 at 9:52 AM
Advertisement
Avatar
DOCFIXIT
  • CERTIFIED EXPERT
  • 18,828 POSTS
One of two things is going on either you have a bad battery (even though it is new) or there is something causing the battery to drain down such as a seat switch or lighter stuck on. Here are two guides you should go over to see if you can figure out the problem.

https://www.2carpros.com/articles/car-battery-load-test

and

https://www.2carpros.com/articles/car-battery-dead-overnight

Please let us know what you find.

Cheers
Nov 18, 2008 at 10:21 AM
Avatar
SICKFIST
  • MEMBER
  • 2 POSTS
Well, I have now checked the car for any power draws and cannot find any. I have taken the car to two mechanics since my last post and they cannot find the problem. They both said they could find no draw and the alternator and battery are working fine. I tried the load test you gave me and bam the battery failed. I replaced it again and bam! all fixed. Thanks 2carpros!
Nov 20, 2008 at 12:19 PM
Advertisement
Avatar
DOCFIXIT
  • CERTIFIED EXPERT
  • 18,828 POSTS
Yep I have seen where even new batteries can be bad. Here is a guide to show others how to change the battery out.

https://www.2carpros.com/articles/how-to-replace-a-car-battery

Glad you could get it fixed, that kind of problem can be tough. Please use 2CarPros anytime we are here to help

Cheers, DOC

Nov 22, 2008 at 9:35 AM
Avatar
ANTIWA
  • MEMBER
  • 1 POST
Computer problem
2005 Chevy Malibu 6 cyl Automatic 79000 miles

Do you know how much it would cost to repair or replace a computer for a 2005 chevy malibu. I took the car to get check and stated that it is probably has to do with the computer and to take to the dealership. Maybe they can do an intense exam of the car. I did have the remote control module unit repaired about five months ago but believe that these are two separate issues. Thank you.
Nov 11, 2017 at 8:27 PM (Merged)
Avatar
RASMATAZ
  • CERTIFIED EXPERT
  • 75,992 POSTS
You might be thinking that's something is draining the battery but who knows the alternator is not reconditioning the battery due to the computer controlled of the alternator field generation circuit
Nov 11, 2017 at 8:27 PM (Merged)
Avatar
TMG74
  • MEMBER
  • 1 POST
my battery is draining when the car sits overnight. i have had the battery tested and the alternator, they both tested fine. i took it to a mechanic today and they said my pcm is going out and the computer is continuing to run when the car is turned off. i had a different mechanic tell me that if it were pcm the car would not run at all. i'm confused any ideas? could it just be a fuse?
Nov 11, 2017 at 8:27 PM (Merged)
Avatar
ISLAND_PRIDE71
  • MEMBER
  • 62 POSTS
You need to use a ammeter to check for the short that is eating the battery up. Hook the ammeter up and use the milliamp scale and start removing fuses one by one. The fuse that doesn't drop the excessive milliamps between 20-50 milliamps is the trouble circuit.
Nov 11, 2017 at 8:27 PM (Merged)
Avatar
BUDDYBOYZ
  • MEMBER
  • 1 POST
battery keeps dying. I got a new one, change alternator and starter and still something kills the battery.
Nov 11, 2017 at 8:27 PM (Merged)
Avatar
HMAC300
  • CERTIFIED EXPERT
  • 48,601 POSTS
you will have to check for a parasitic draw. something is staying on when it should not be and killing battery.
https://www.2carpros.com/articles/car-battery-dead-overnight
Nov 11, 2017 at 8:27 PM (Merged)
Avatar
SATURNTECH9
  • CERTIFIED EXPERT
  • 30,869 POSTS
Just to add to this one have you checked to make sure the alternator you installed is actually charging?
Nov 11, 2017 at 8:27 PM (Merged)
Avatar
DEBEE09
  • MEMBER
  • 1 POST
Electrical problem
2001 Chevy Malibu 6 cyl Automatic

I have an electrical device burning smell and some smoke, but I can't find where it is coming from. My battery was tested and recharged (the condition was very good) and after trying to start my car, the battery acts as it it is drained. I tried using another vehicle to jump start it and it won't start. I tried hooking a battery with jumper cables to start it and the other new battery acted as if it was drained. The lights worked and everything electrical worked before I attempted to start the engine. Because I couldn't start it, I could not get an output voltage reading from the alternator.
Nov 11, 2017 at 8:27 PM (Merged)
Avatar
RASMATAZ
  • CERTIFIED EXPERT
  • 75,992 POSTS
Check the battery open voltage should read 12.6 volts or better-if so load test if it doesn't hold 9.6 volts in 10secs its no good-could be sulfated
Nov 11, 2017 at 8:27 PM (Merged)
Avatar
ENEG
  • MEMBER
  • 1 POST
Electrical problem
2003 Chevy Malibu 4 cyl Front Wheel Drive Automatic 51000 miles

I think the problem is with the light switch position. There are three positions. The correct psn must be "Auto", but yet the battery runs down. Could there be something else I am overlooking?

PS I just got the car.
Nov 11, 2017 at 8:27 PM (Merged)
Avatar
JACOBANDNICKOLAS
  • CERTIFIED EXPERT
  • 110,175 POSTS
Hi:
Has the battery ever been replaced?
Nov 11, 2017 at 8:27 PM (Merged)
Avatar
NIGHTSPAWN
  • MEMBER
  • 1 POST
i have and took it off the road for about 6 months and when i went to start it had no power. i bought a new battery and still no power, no lights radio nothing. i checked fuses and cables and everything looked good. what could be the problem. no power at all.
Nov 11, 2017 at 8:27 PM (Merged)
Avatar
RASMATAZ
  • CERTIFIED EXPERT
  • 75,992 POSTS
Check and test all the fusible links-start here
Nov 11, 2017 at 8:27 PM (Merged)
Avatar
KELLYD86
  • MEMBER
  • 3 POSTS
Electrical problem
2000 Chevy Malibu 6 cyl Front Wheel Drive Automatic 175000 miles

I bought this car almost 6 months ago, and I never had a problem until we bought our second car, and the battery in that one was bad, and I ended up having to give it about 5 boosts over a period of about 4-5 days. (that car needed a new battery).
That's when the problems started for my car, I was driving one day and it just cut off on me, restarted right away, but the car cut off, no power steering or anything. This happened a total of 4 times over a 3 week period. That has since stopped happening, but now my car just wont start most of the time. I have to get a boost most times in order to get it started. It starts almost right away when I give it a boost.
I guess what I'm wondering is, do you think this is a battery problem or something more? I had it to a mechanic, but they couldn't find anything wrong, but that was back right after it cut off while I was driving the first time.
Do you think it is my battery? Or something else?
I guess I should mention as well, that when I bought the car, it had been sitting for roughly a year and not being used. I know that that is very bad on the battery, as is giving people a boost, and I think both those things, combined with the -30 to -40 weather has taken a toll on my battery.
Any information or help would be greatly appreciated!

Thanks you so much,

Kelly.
Nov 11, 2017 at 8:27 PM (Merged)
Avatar
LSAUTO
  • CERTIFIED EXPERT
  • 61 POSTS
i think u have got it right a battery that has been sitting up 4 a year and the cold temps have proby done it in,question 2 u is do u have lights ( ie dashlights headlights ) when the car wont start,also i would check the battery connections make sure they are clean and tight hope this helps lsauto
Nov 11, 2017 at 8:27 PM (Merged)
Avatar
KELLYD86
  • MEMBER
  • 3 POSTS
I do have a little bit of light, they flicker a bit as im trying to turn it over.. I have had a problem with the lights flickering high and low for about 3 1/2 months. it started happening almost every time I would start the car, also her RPM's would go high - low, high - low as well.
I took a closer look at the battery today, and realized that it's the original battery to the car. Which is almost 9 years old now. So I'm quite positive that my battery is giving me the problems.
I made an appointment to put it in the shop on Thursday, getting a new battery, radiator hose (which I also noticed has a small crack and is leaking a tiny bit), oil change, 150 point inspection, and a tune up! Hopefully if there is anything else wrong besides the battery, they'll find it!
Thanks for your reply, if you thing there may be something else I should check out or anything be sure to let me know! :)

Thanks again,
Kelly!
Nov 11, 2017 at 8:27 PM (Merged)
Avatar
LSAUTO
  • CERTIFIED EXPERT
  • 61 POSTS
k the lights comming on means that the battery connection is there as for the age 9 years is a long time for a battery u diff got your moneys worth on that one the only other thing that might give u a problem is the starter a bad battery will strain a starter so have the shop check the starting and charging systems too prevent a future brakedown just when u get it back lsauto
Nov 11, 2017 at 8:27 PM (Merged)
Avatar
KELLYD86
  • MEMBER
  • 3 POSTS
Thanks a lot for your advice, and I will get them to check that as well tomorrow! :)
Nov 11, 2017 at 8:27 PM (Merged)
Avatar
RYANUNI
  • MEMBER
  • 34 POSTS
Electrical problem
2002 Chevy Malibu 6 cyl Two Wheel Drive Automatic 101000 miles
----------------------------------------------------------------
We have a 02 malibu that has been draining the battery after is sits a day or so. The battery and alternator are good I think the problem is the ground wire is too corroded and causing a short. My question is where does the other end of the neg cable bolt to? I trace it to the back of the starter motor but it seems tough to get to. Do I have to bolt it there or can I bolt it anywhere on the block? If I have to bolt it there are there any easy ways to get it there? Thanks
Nov 11, 2017 at 8:27 PM (Merged)
Avatar
MHPAUTOS
  • CERTIFIED EXPERT
  • 31,937 POSTS
Hi there,

Thank you for your donation.

The battery earth can go anywhere as long as it is a good connection on the engine, often an engine mount bolt is a good spot, make sure that the bolt used is about sturdy, the bigger the better so to speak. it is also a good idea to have a good earth battery to chassis and chassis to engine. bad earthing problems are the cause for many electrical problems in cars these days, so a good earth is important.

Mark (mhpautos)
Nov 11, 2017 at 8:27 PM (Merged)
Avatar
RYANUNI
  • MEMBER
  • 34 POSTS
Thanks, so there is no other purpose for the negative cable to run down by the starter other than for grounding purposes? Or in other words the black is only ground
Nov 11, 2017 at 8:27 PM (Merged)
Avatar
MHPAUTOS
  • CERTIFIED EXPERT
  • 31,937 POSTS
Hi there,

In their wisdom they may like to have the battery earth close to the starter, the starter is a heavy current draw so a good earth is essential, a few inches here or there wont make any difference . Battery - is earth, Very few if any cars these days have pos earth, don't just go by the cable colour check the terminal on the battery if unsure it will have a neg(-) sign and the neg terminal is always smaller than the pos.

Mark (mhpautos)
Nov 11, 2017 at 8:27 PM (Merged)
Avatar
KANPOL
  • MEMBER
  • 1 POST
Battery went dead bought new one. system locked up, did the 10-minute reset it ran two days now just clicks.
Aug 28, 2020 at 9:26 AM (Merged)
Avatar
ASEMASTER6371
  • CERTIFIED EXPERT
  • 52,796 POSTS
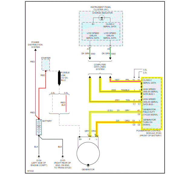
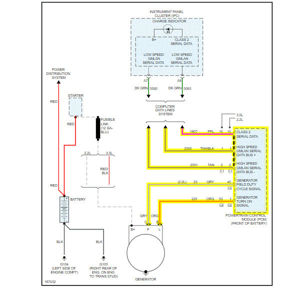
Good afternoon,

Do you have a voltmeter to do some tests on the battery and charging system?

https://www.2carpros.com/articles/how-to-charge-your-car-battery

https://www.2carpros.com/articles/car-battery-load-test

We need to see if the alternator is working.

https://www.2carpros.com/articles/how-to-check-a-car-alternator

I attached a wiring diagram of the charging system. If you have a voltmeter, we can do some checks.

https://www.2carpros.com/articles/how-to-check-wiring

Roy

Aug 28, 2020 at 9:26 AM (Merged)
Avatar
THATDMNDOG
  • MEMBER
  • 1 POST
Engine Performance problem
2005 Chevy Malibu 4 cyl Two Wheel Drive Automatic

My car has had starting issues for a couple of weeks and I figured it was the battery because I had to jump it twice to get it to work. Last night after getting my radiator replaced I drove the car home and when I tried to crank it again it stalled and then cut out after that it was clear the battery was drained after replacining the battery the car acts like it wants to turn over but doesn't. Any suggestions
Aug 28, 2020 at 9:26 AM (Merged)
Avatar
LSAUTO
  • CERTIFIED EXPERT
  • 61 POSTS
probly have a starter that has gone out also check battery connections make sure they are tight lsauto
Aug 28, 2020 at 9:26 AM (Merged)
Avatar
JOE ALLEN4
  • MEMBER
  • 1 POST
I've replaced the battery, I've replaced the alternator. driving the car with a brand new battery the battery only lasted forty five minutes before it died. I have extremely limited knowledge of vehicles everything I'm learning how to do on this car I'm learning on YouTube so please help. could there be a short somewhere between the alternator and the battery? how do I tell if the alternator itself is even getting the correct amount of power?
Aug 28, 2020 at 9:26 AM (Merged)
Avatar
ASEMASTER6371
  • CERTIFIED EXPERT
  • 52,796 POSTS
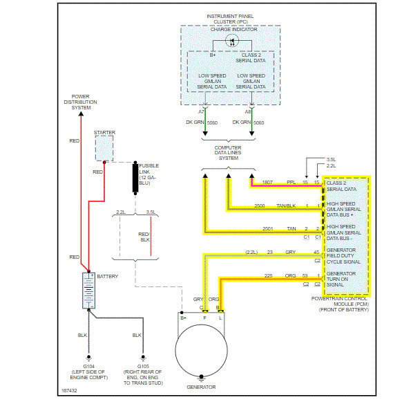
Good evening,

Do you have a voltmeter to do some checks?

https://www.2carpros.com/articles/how-a-car-electrical-system-works

You need to test the voltage at the battery with the engine running.

https://www.2carpros.com/articles/how-to-check-a-car-alternator

I attached a diagram of the charging system for you. Check the fuse I circled for power on both sides of the fuse.

Roy
Aug 28, 2020 at 9:26 AM (Merged)