Horn not working and fuse is good?

2006 CHEVROLET IMPALA
60,000 MILES • V8 • FWD • AUTOMATIC
Avatar
MARGUERITE GRAHAM
  • MEMBER
  • 1 POST
Horn is not working and the fuse is good, also when I push the button for anti theft it is not on need to know what I should do? Do you know where the horn is?
Sep 18, 2010 at 6:45 PM
Advertisement
Avatar
GMTECH
  • CERTIFIED EXPERT
  • 537 POSTS
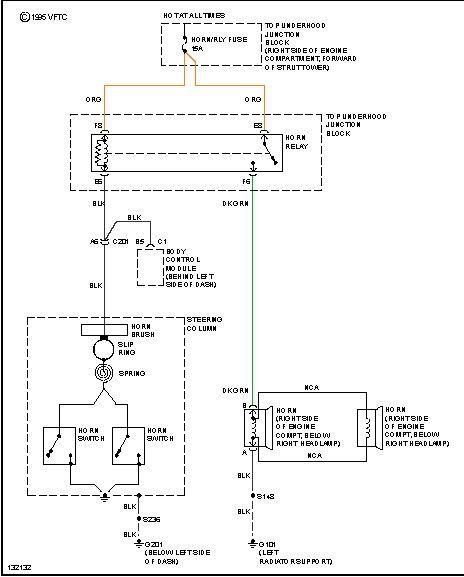
If you can test to see if there is power and ground at the horn that should tell you what you need. You should ground at all times and when the horn is pressed the other wire should have power. If so then you need a horn here is a guide to help test with the horn location in the diagrams below.

https://www.2carpros.com/articles/how-to-use-a-test-light-circuit-tester

If there is now power at the horn check the relay and its location below

https://www.2carpros.com/articles/how-to-check-an-electrical-relay-and-wiring-control-circuit

Check out the diagrams (Below). Please let us know what happens.
Oct 24, 2010 at 11:21 PM
Avatar
JK WANG
  • MEMBER
  • 2 POSTS
Just bought this used car. The horn doesn't work. Then I found the fuse burned out, but when I replace a new one, the horn just keeps on and it won't stop
Nov 2, 2020 at 10:07 AM (Merged)
Advertisement
Avatar
BLUELIGHTNIN6
  • CERTIFIED EXPERT
  • 16,542 POSTS
Push on the horn button a few times--this may dislodge a stuck connection inside the steering wheel. If the horn doesn't stop, try this again while turning the steering wheel back and forth.

If this doesn't help then test the horn relay which is in the underhood junction block top (on front of right strut tower)
Nov 2, 2020 at 10:07 AM (Merged)
Avatar
JK WANG
  • MEMBER
  • 2 POSTS
that's the horn relay fuse that burned up and the horn keeps on when replace a new fuse there
Nov 2, 2020 at 10:07 AM (Merged)
Avatar
BLUELIGHTNIN6
  • CERTIFIED EXPERT
  • 16,542 POSTS
oh okay, a relay and a fuse are 2 different things. so when you replace the relay it burns out or do you just remove it to stop the horn? the horn switch behind the steering wheel pad is most likely at fault causing the horn to stick on, the horn pad will need removed to inspect the back of it. it is best to leave it to a shop because of the risk of injury working around the airbag
Nov 2, 2020 at 10:07 AM (Merged)
Avatar
TJJJNZAHM
  • MEMBER
  • 1 POST
Horn does not work. When I push the horn all I hear is the horn relay clicking in the fuse box. I pulled the 15 amp fuse and it looked good however I did not test it. I also have an intermittent air bag light that flashes occasionally then goes out while I am driving down the road. It doesn't happen all the time either.
Nov 2, 2020 at 10:07 AM (Merged)
Avatar
TY ANDERSON
  • CERTIFIED EXPERT
  • 719 POSTS
My bet is on the horns themselves. The best way to test the horns (2) is to check for power and ground at the horns. The manufacture put out a technical service bulletin (TSB) on the horns not working because the way the horn is installed allows water to enter the horns and damages them. The TSB also mentions installing an shield in place to protect the new horns installed. Hope this helps. Talk to you soon, TY
Nov 2, 2020 at 10:07 AM (Merged)
Avatar
GLENNG63
  • MEMBER
  • 1 POST
2005 Chevy Impala 6 cyl Front Wheel Drive Automatic

Our horn gradually got softer and now does not work at all. I believe that I can replace it but where is it located
Nov 2, 2020 at 10:07 AM (Merged)
Avatar
BLUELIGHTNIN6
  • CERTIFIED EXPERT
  • 16,542 POSTS
horn assembly is located on the lower right front of the vehicle.


https://www.2carpros.com/forum/automotive_pictures/261618_Graphic_103.jpg

Nov 2, 2020 at 10:07 AM (Merged)
Avatar
LORIHOLL
  • MEMBER
  • 1 POST
My 2005 Chevy Impala's horn does not blow. It did not just stop working. It sounded sick then eventually died.
Nov 2, 2020 at 10:07 AM (Merged)
Avatar
RHALL77
  • CERTIFIED EXPERT
  • 3,361 POSTS
sounds like itmaybe full of water or something. remove it and see if it is. also check the wiring with a test light and see if you have voltage to the connector.
Nov 2, 2020 at 10:07 AM (Merged)
Avatar
KIM417
  • MEMBER
  • 1 POST
My horn on my 2005 Chevy Impala quit working. I checked all the fuses and that wasn't it. I then replaced the horn itself and that didn't fix it. The horn does'nt work when locking the car either. I was told it could be a horn relay. How do I find it. Do lyou have a dizgram that would help me?
Nov 2, 2020 at 10:07 AM (Merged)
Avatar
BLUELIGHTNIN6
  • CERTIFIED EXPERT
  • 16,542 POSTS
its in underhood junction block - top (on front of right strut tower)
Nov 2, 2020 at 10:07 AM (Merged)
Avatar
MISAN
  • MEMBER
  • 3 POSTS
i have a 2005 with same problem and my relay was on the left side looking at engine.
Nov 2, 2020 at 10:07 AM (Merged)
Avatar
ROYALPIERCING
  • MEMBER
  • 5 POSTS
my horn won't work. the fuse is good. what could be wrong?
Nov 2, 2020 at 10:07 AM (Merged)
Avatar
CHEVY22
  • CERTIFIED EXPERT
  • 1,375 POSTS
hi
under the hood i think on the right side will be a relay box , there is a 15 amp fuse and the horn relay , you will have to look at the box cover diagram for location, check the fuse first, if it is ok there is a horn relay , pull it out and look at the part number , then look for another relay in the box with the sam number and swap them out and check the horn , besides that it could be the horn itself , the horn button on the wheel or the bosy control module , but start where i said and let me know

jim

if you are happy with the info please leave feedback we all here do this for free feedback is a way of saying thank you for the help
Nov 2, 2020 at 10:07 AM (Merged)
Avatar
ROYALPIERCING
  • MEMBER
  • 5 POSTS
i checked the horn relay, and its ok. im not sure how to check the buttons and connections in my wheel, because i have not foound how to open it. can you give me the locations of the screws and what to do to take off the steering wheel?
Nov 2, 2020 at 10:07 AM (Merged)
Avatar
CHEVY22
  • CERTIFIED EXPERT
  • 1,375 POSTS
if you have a test light i would check the horn next and then go into the wheel

jim
Nov 2, 2020 at 10:07 AM (Merged)
Avatar
KARENCAREN
  • MEMBER
  • 72 POSTS
Wow. This is my problem too. But my car is different. I hope they are similar.
Nov 2, 2020 at 10:07 AM (Merged)
Avatar
2CP-ARCHIVES
  • MEMBER
  • 4,540 POSTS
my horn dont work power going to fuse an relay no power to horns when i push horn down
Nov 2, 2020 at 10:08 AM (Merged)
Avatar
JDL
  • CERTIFIED EXPERT
  • 16,098 POSTS
The horn button is part of the ground circuit for the coil side of horn relay. Possible problem with wiring circuit in steering column?
Because of air-bag, there are safety issues with working on steering column.

If you use a jumper wire between the load side of relay, the horn should sound, does it? The load side of relay is the side with the arrowhead line.
Nov 2, 2020 at 10:08 AM (Merged)