trunk release latch

1999 CHEVROLET CAVALIER
Avatar
CAVCOUPE99
  • MEMBER
  • 1 POST
What are some repairing tips i can try to repair my trunk release latch on my own and avoid having to take it to a mechanic for repair? When i pull the release latch, it does not function at all, meaning the trunk remains closed and i have to open it manually. What can I do to check to see if its just a loose cable and what i can do/try to fix this problem or if it is damaged beyond repair? Please help.
Oct 2, 2010 at 1:05 PM
Advertisement
Avatar
STRAILER
  • CERTIFIED EXPERT
  • 53,855 POSTS
There is a service bulletin on this problem, Here is what it says with the diagrams (below) to help you fix the problem.

File In Section: 10 - Body

Bulletin No.: 83-15-22

Date: December, 1998

Subject:
Rear Compartment (Trunk) Lid Latch Difficult to Unlock/Open
(Inspect/Replace Cable and Secure with Strap)
Models:
1995-99 Chevrolet Cavalier
1995-99 Pontiac Sunfire
without RPO AUO (Remote Keyless Entry System)
Condition

Some customers may comment that the rear compartment (trunk) lid is difficult to unlock with the key.

Cause

The tab on the cable assembly that secures it to the latch assembly may have broken. When this occurs, the cable may disengage from the latch.

Correction

Using the following procedure, inspect the tab on the cable assembly for signs of breakage. Replace the cable assembly if the tab is broken. If the tab is not broken, reinstall the cable to the latch. Secure the cable to the latch assembly with plastic strap.

Service Procedure

1. Open the rear compartment lid to access the latch on the inside.

2. Remove the fastener securing the cable to the latch (see Figure 1).

3. Inspect the tab on the backside of the cable for signs of breakage (see Figure 2).
If the tab has NOT disengaged from the latch after removing the fastener, the tab is in acceptable condition and it is NOT necessary to replace the cable assembly. Reinstall the fastener that secures the cable assembly to the latch.
If the tab HAS disengaged from the latch after removing the fastener, the tab is broken and the cable assembly must be replaced with a new cable, P/N 22606550. See the appropriate Service Manual for information on replacing the cable assembly.
4. Using one (1) plastic strap, P/N 12355066, secure the cable portion of the assembly to the latch as shown in Figure 1.
5. Trim off excess strap material.
Parts Information

Parts are currently available from GMSPO.

Also try pushing down on the trunk lid when opening it

Please let us know what you find.

Cheers, Ken
Sep 7, 2017 at 2:57 PM
Avatar
CNEWMAN
  • MEMBER
  • 1 POST
1999 Chevy Cavalier

where's the trunk release on a 1999 chevy cavalier
Sep 7, 2017 at 2:57 PM (Merged)
Advertisement
Avatar
BLUELIGHTNIN6
  • CERTIFIED EXPERT
  • 16,542 POSTS
I believe it is a yellow button under the left side of the dash on the drivers side about where your knee would be. Either that or in the glove compartment. That is, if your Cavalier is equipped with one. Some Cavaliers do not have one other than the keyless entry remote button and the actual key hole in trunk.



Thanks for using 2CarPros.com!
Sep 7, 2017 at 2:57 PM (Merged)
Avatar
PAPA YAMA
  • MEMBER
  • 1 POST
the key and cable release do not engage. key turns, cable pulls. don't know how to get into trunk from back seat. how do i get into my trunk?
Sep 7, 2017 at 2:57 PM (Merged)
Avatar
MMPRINCE4000
  • CERTIFIED EXPERT
  • 8,548 POSTS
Try removing the lower rear seat and see if you can get to the back seat hold down bolts, if not then you can take the car to a locksmith and have him open the trunk with a special key.
Then replace the cable.
Sep 7, 2017 at 2:57 PM (Merged)
Avatar
TPL15
  • MEMBER
  • 1 POST
unable to open trunk with keyfob, can hear a clicking noise when pressing trunk release button on keyfob adn driver side lock does not unlock with keyfob but passenger side does.
Sep 7, 2017 at 2:57 PM (Merged)
Avatar
HMAC300
  • CERTIFIED EXPERT
  • 48,601 POSTS
it may be a bad key fob, check battery in it and if yo have another try that one. the trunk may need an adjustment to striker. try your key to get in it.
Sep 7, 2017 at 2:57 PM (Merged)
Avatar
JINJANANA
  • MEMBER
  • 1 POST
I can't open my trunk with the latch or key. It worked fine yesterday and today it won't open. What should I do?
Aug 17, 2019 at 1:31 PM (Merged)
Avatar
HMAC300
  • CERTIFIED EXPERT
  • 48,601 POSTS
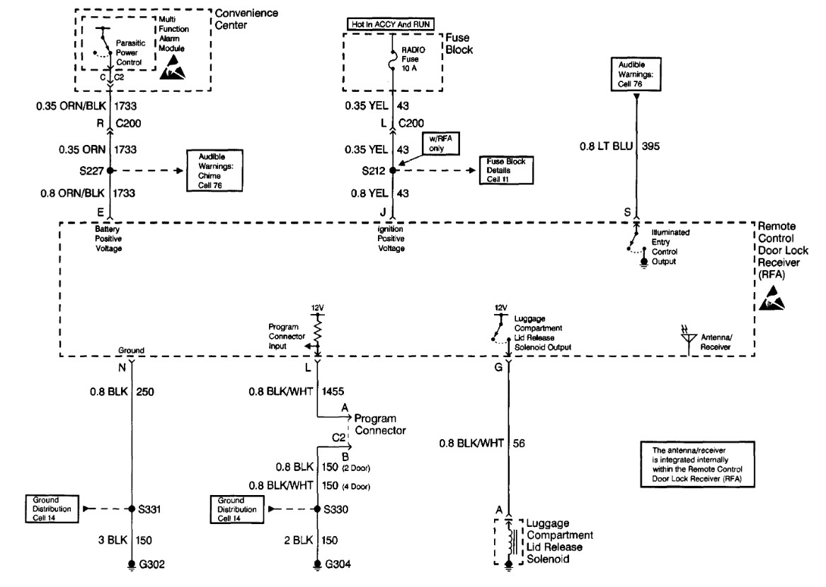
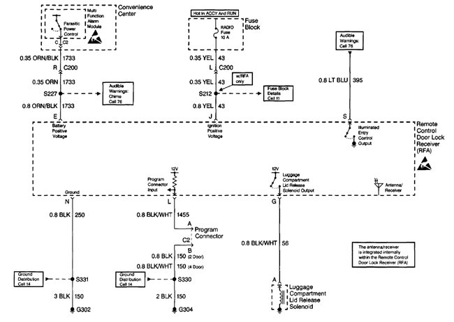
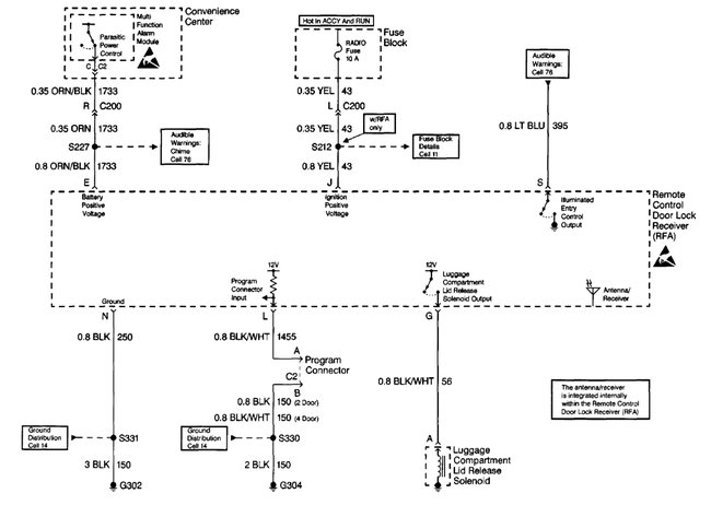
Hello,

There is a radio fuse that needs to be checked because it power the release latch. Here is a guide to help and the trunk wiring diagrams so you can see how it works with the fuse location as well.

https://www.2carpros.com/articles/how-to-check-a-car-fuse

Check out the diagrams (Below). Please let us know what happens.
Aug 17, 2019 at 1:31 PM (Merged)
Avatar
BOOPERIII
  • MEMBER
  • 1 POST
Thank you for this post I had this problem the fuse was blown all fixed I love this site.
Aug 17, 2019 at 1:31 PM (Merged)
Avatar
ESTHERCELNIK
  • MEMBER
  • 1 POST
the trunk release latch (located to the left of the driver's seat) stopped working. how do I fix it?
Aug 17, 2019 at 1:32 PM (Merged)
Avatar
ENGINE JOE 26
  • EXPERT
  • 19 POSTS
It is likely the trunk release actuator solenoid cable has snapped, replacement involves removal of door trim, pulling up the carpet, and removal and replacement of the trunk latch assembly. but first look closely around the handle, and the trunk latch to make sure the cable hasn't just come loose, or the plastic handle hasn't broken.
Aug 17, 2019 at 1:32 PM (Merged)