Electrical problem
1999 Chevy Cavalier 4 cyl Front Wheel Drive Automatic
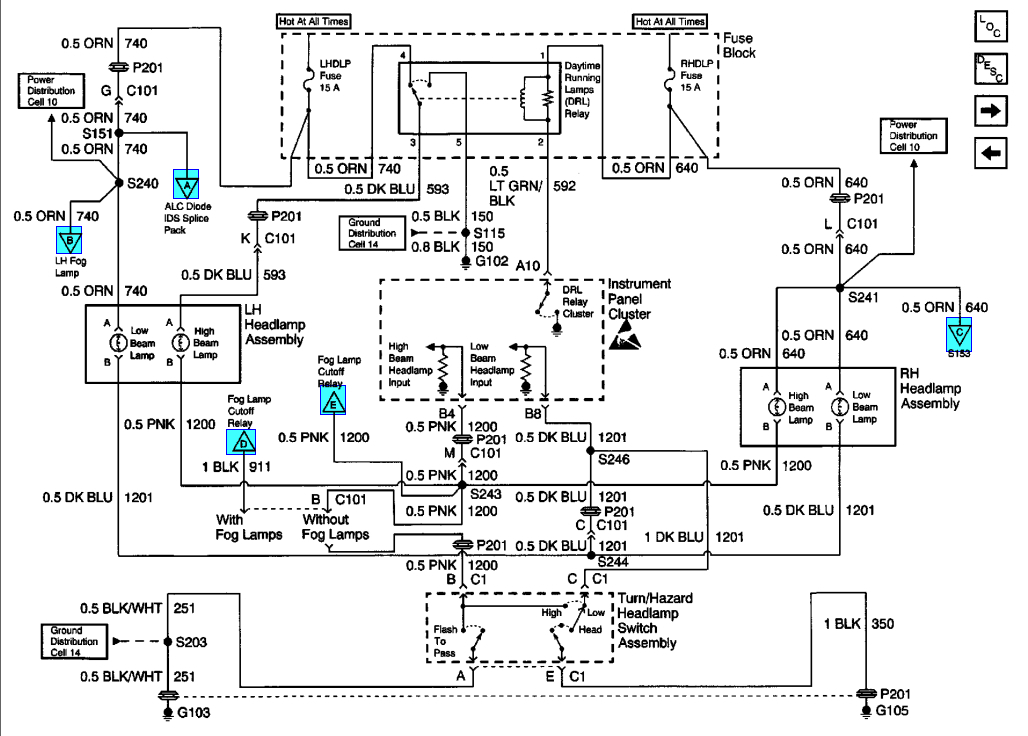
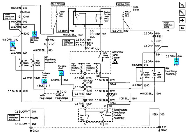
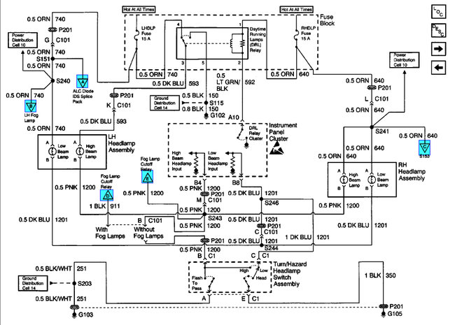
i need help figuring out what is wrong with my high beams the multiswitch/dimmer switch has been recently replaced and did not fix the problem. the problem is every time i try to switch to high beams it turns the headlights to day lights not the highbeams could there be an underlying problem like a fuse or faulty wiring possibly? please i need help i cant figure it out thanks, drk
1999 Chevy Cavalier 4 cyl Front Wheel Drive Automatic
i need help figuring out what is wrong with my high beams the multiswitch/dimmer switch has been recently replaced and did not fix the problem. the problem is every time i try to switch to high beams it turns the headlights to day lights not the highbeams could there be an underlying problem like a fuse or faulty wiring possibly? please i need help i cant figure it out thanks, drk
Dec 3, 2009 at 2:30 PM
