wiring diagram trying to install a car alarm

1984 CHEVROLET CAPRICE
50,000 MILES • 6 CYL • 2WD • AUTOMATIC
Avatar
KELCYANDERSON
  • MEMBER
  • 1 POST
i am trying to install a car alarm with an auto start system but i need a wire diagram for my 1984 chevy caprice. can you provide me with a wiring diagram.
Jan 6, 2010 at 2:30 PM
Advertisement
Avatar
JACOBANDNICKOLAS
  • CERTIFIED EXPERT
  • 110,175 POSTS
Hi,

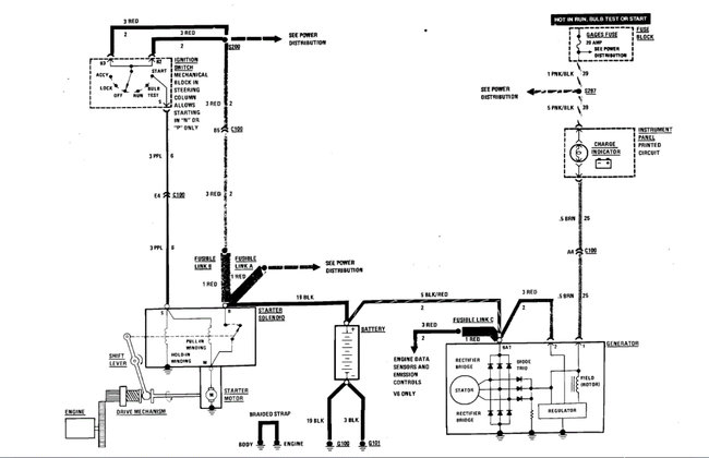
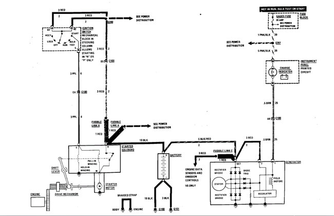
Because of the model year, the schematics are a little basic. What I was able to find that I thought would help is the schematic for the starting/charging system. I attached the pic below.

When installing this, take your time. Make sure that all wiring you connect to is properly reconnected and insulated to prevent shorts.

Also, here is a link you may find helpful. It explains how to test wiring.

https://www.2carpros.com/articles/how-to-check-wiring

Let me know if this helps or if you have other questions.

Take care,

Joe

See pic below.
Dec 5, 2021 at 7:41 PM