alternator is not charging

2009 CHEVROLET SUBURBAN
110,000 MILES • 5.3L • V8 • RWD • AUTOMATIC
Avatar
JOHN1775
  • MEMBER
  • 2 POSTS
All the lights (headlights, dash, dome, tail, etc.) on my SUV have been dimming a lot lately and I am not sure why. The charging system light comes on from time to time but it does not stay on. Just recently replaced the belt, tension-er, and idler pulley but it continues. Removed and cleaned the ground connections, cleaned the battery terminals, and removed the alternator and cleaned its connectors and the problem persists?
Oct 15, 2017 at 11:53 AM
Advertisement
Avatar
MHPAUTOS
  • CERTIFIED EXPERT
  • 31,937 POSTS
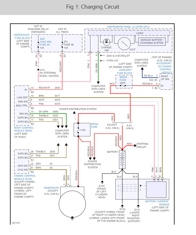
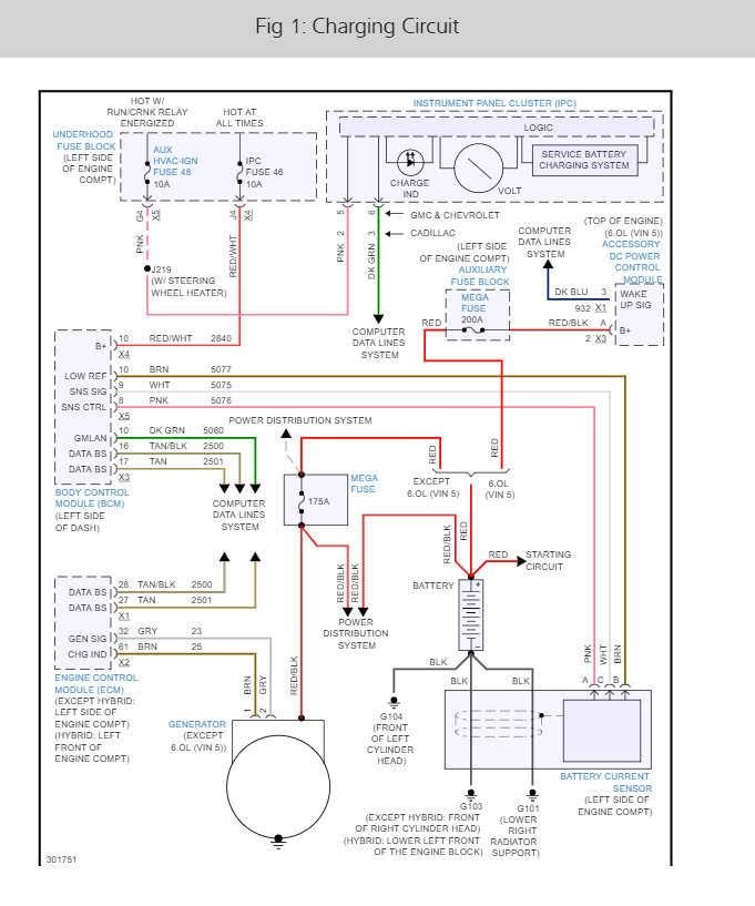
The alternator is controlled by the PCM and BCM but we should check the fuses (IGN #48 and IPC # 46) and test the alternator first. These guides will help us get started and I have giving you the fuse locations as well as the alternator wiring diagrams so you can see how the charging system works. It could be the alternator has gone out but to be sure lets run down this guide to help you find the problem. Also I have included the wiring diagrams so you can see how the system works.

https://youtu.be/Z-p4dMJUpUw

and

https://www.2carpros.com/articles/how-to-check-a-car-alternator

This guide can walk you through the steps of th alternator replacement with diagrams below to show you how on your car:

https://www.2carpros.com/articles/how-to-replace-an-alternator

and

https://www.2carpros.com/articles/how-to-check-a-car-fuse

Check out the diagrams (below). Please let us know what happens.
Oct 15, 2017 at 4:23 PM
Avatar
STRAILER
  • CERTIFIED EXPERT
  • 53,854 POSTS
If everything checks out you will need to do a CAN scan which is the future of automotive repair and will tell you if it is the PCM and BCM. you can get a CAN scanner from Amazon for about $50.00. here is a video to show you how:

https://youtu.be/u-4syLc-ifQ

please let us know.
Apr 19, 2021 at 10:43 AM
Advertisement