I have the SS model.
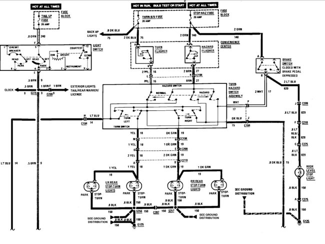
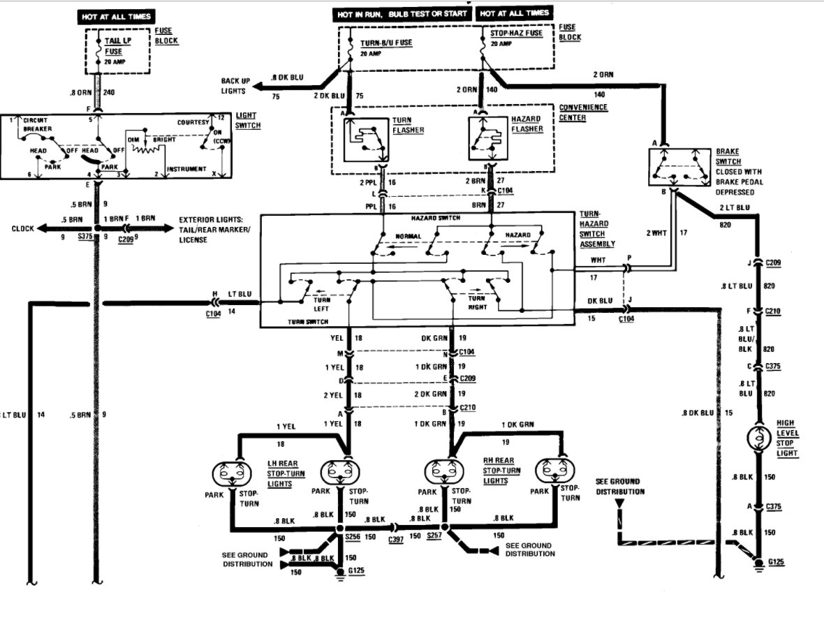
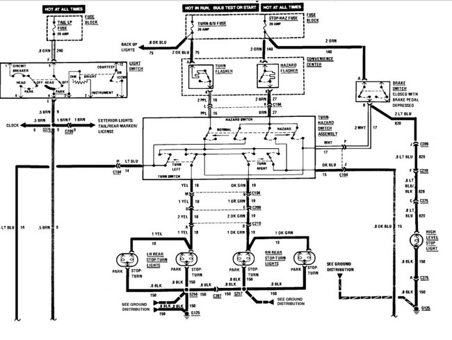
My center brake light does not work. There is power when the brake is pressed. I checked the socket offline and the bulb lights when power is applied. When I install a bulb into the socket the voltage goes to zero. The lower break lights work as they should.
My center brake light does not work. There is power when the brake is pressed. I checked the socket offline and the bulb lights when power is applied. When I install a bulb into the socket the voltage goes to zero. The lower break lights work as they should.
Jul 8, 2017 at 7:23 AM
