Most of the time I turn the key, I get the click sound, with no crank

2000 LEXUS SC 300
149,000 MILES • 3.0L • 6 CYL • 2WD • AUTOMATIC
Avatar
NORTHBOUND408
  • MEMBER
  • 2 POSTS
Sometimes I will get a partial crank, and for it to start it'll crank slowly, just enough to start. Then it drives fine once started. I replaced the starter relay with one from Lexus, and had my battery and alternator tested from AutoZone, they said they were both good. Thanks for the input.
Nov 24, 2020 at 3:20 PM
Advertisement
Avatar
KASEKENNY
  • CERTIFIED EXPERT
  • 18,907 POSTS
More then likely this is the starter itself. Here is a guide that will help with this:

https://www.2carpros.com/articles/starter-not-working-repair

You can try next time this does it, tapping on the starter solenoid and see if the engine cranks. If it does this confirms the starter is the issue and needs to be replaced.

Even if it doesn't it still most likely the starter itself. If it were me, I would replace the starter with this information.
Nov 24, 2020 at 4:08 PM
Avatar
NORTHBOUND408
  • MEMBER
  • 2 POSTS
I'll order a new starter today. Thank you very much.
Nov 24, 2020 at 4:27 PM
Advertisement
Avatar
ASEMASTER6371
  • CERTIFIED EXPERT
  • 52,796 POSTS
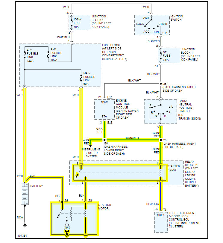
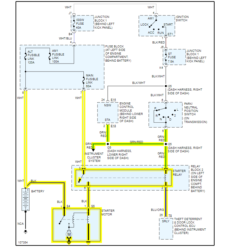
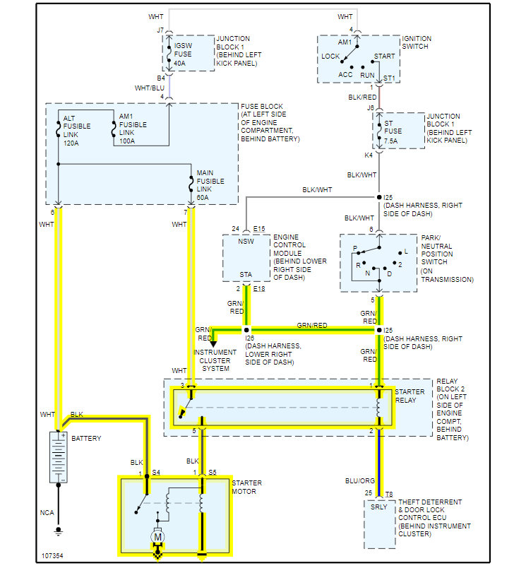
Good morning,

I attached the wiring diagram for you of the starter motor. I also attached the procedure for removing the starter as well.

https://www.2carpros.com/articles/how-to-check-wiring

https://www.2carpros.com/articles/how-to-check-a-car-fuse

Make sure you test all the fuses in the diagram as well.

https://www.2carpros.com/articles/how-to-check-a-car-fuse

Roy



REMOVAL


imageOpen In New TabZoom/Print

REMOVE STARTER
a. Disconnect the starter connector.
b. Remove the nut, and disconnect the starter wire.


imageOpen In New TabZoom/Print

c. Remove the 2 bolts and starter.
Torque: 37 Nm (380 kg.cm, 27 ft.lb)
Nov 25, 2020 at 2:04 AM