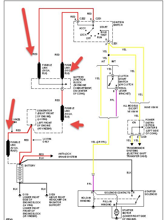
About six months ago to a year my starter went out on my truck. I bought a new starter then took it to the shop due to it being cheaper and had them replace it. When I got home the truck had issues starting and was dropping down to eight volts from thirteen volts standing. The truck did start and this continued, I changed out batter cables, cleaned connections, bought a new batter, new alternator and even took the starter off after I figured out how and checked the connections to see what was wrong. The connections to the starter was good so I took the starter up had it tested at three different shops, they said it was good. Now my truck just will not start. I checked the teeth to the fly wheel and it does not sound like it has frozen up at all. Really really stuck and not sure what to do! Please Help! video of what is happening https://www.youtube.com/watch?v=wi6zWnAzGlo&feature=youtu.be
Sep 11, 2016 at 6:25 PM


