Welcome to 2CarPros.
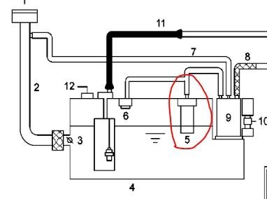
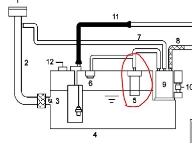
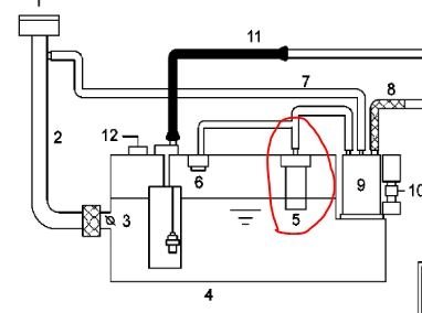
For fuel to enter the tank, air has to escape. This vehicle has a fill vent valve. If this valve is bad, plugged, or damaged, it can prevent air from exiting the fuel tank when refueling. As a result, the pump keeps turning off when you add fuel. That is because the fuel can't enter the tank fast enough and backs up in the filler tube and turns off the pump.
I attached two pictures and circled the component in question on both. Take a look at them. The pictures are of the fuel tank and of the hoses attached to it.
To determine if the vent valve is bad, you will need to remove the fuel tank.
Here are the specific directions for removal and replacement. The remaining pictures (starting with 3) correlate with these directions.
2006 Hyundai Azera V6-3.8L
Removal and Replacement
Vehicle Powertrain Management Fuel Delivery and Air Induction Fuel Tank Service and Repair Removal and Replacement
REMOVAL AND REPLACEMENT
FUEL TANK
INSTALLATION
1. Install the Fuel Tank according to the reverse order of "REMOVAL" procedure.
Tightening Torque: 39.2 - 53.9 N.m (40. - 5.5 kgf.m, 28.9 - 39.8 lbf.ft)
REMOVAL
1. Preparation
pic 3
a. Remove the Service Cover (A) in the trunk.
pic 4
b. Disconnect the Fuel Pump Connector (A).
c. Start the engine and wait until fuel in fuel line is exhausted.
d. After the engine stalls, turn the ignition switch OFF.
pic 5
2. Disconnect the Fuel Feed Quick-Connector (A), Fuel Tank Pressure Sensor Connector (B) and Fuel Pump & Sub Fuel Sender Connector (C).
3. Lift the vehicle.
4. Remove the center and main mufflers.
pic 6
5. Support the fuel tank with a jack and remove the Fuel Tank band (A).
pic 7
6. Disconnect the Fuel Feed Hose (A), Leveling Hose (B) and Canister Ventilation Hose (C).
7. Disconnect the ventilation hose connecting the separator with the canister.
8. By moving the jack down slowly, remove the Fuel Tank from the vehicle.
______________________________
Let me know if this answers your question or if you need additional help. Also, feel free to ask more questions if you have them.
Take care,
Joe
Images (Click to enlarge)
May 29, 2019 at 8:12 PM