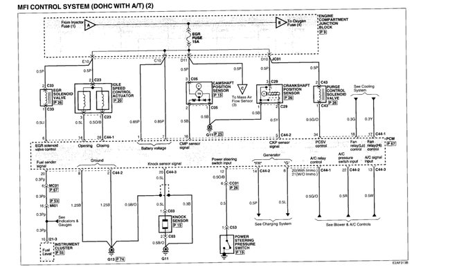
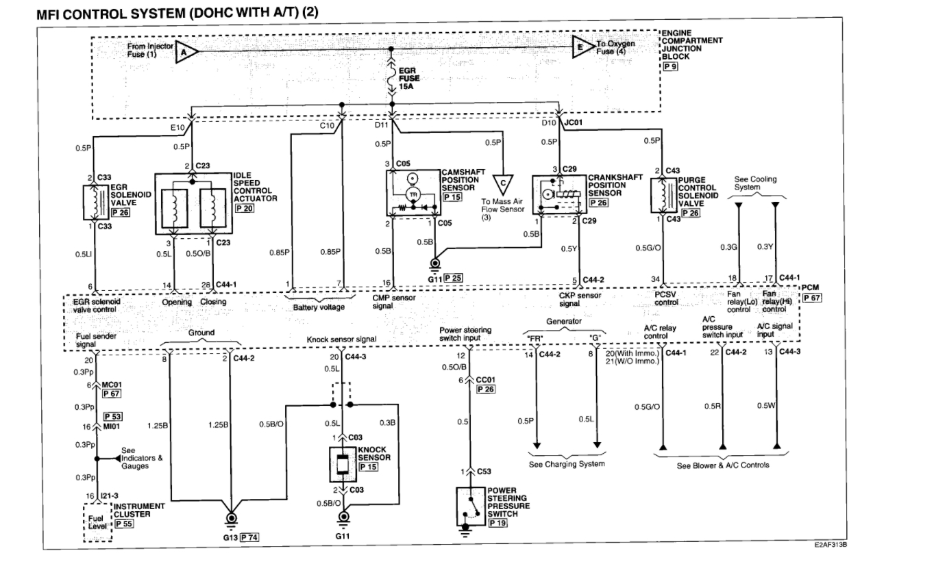
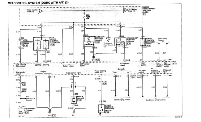
So about 3 months ago a couple different times the car died while driving and it had blown the fuel injector fuse and I replaced it. Bit then checked the injectors and wiring and absolutely nothing wrong with them. Now this is happening where one ignition coil is not getting signal from the PCM . Oddly enough at the PCM those are both in the same plug which means both running from the same chip inside the PCM. Pretty sure it needs to be replaced.
I took the PCM out of the car and cleaned all thr contacts on it and the wiring connectors plugged into it. With alcohol let it dry a day and plugged back in. Same result no fire to #2 ignition coil. So gonna replace it.
My ignition key does not have a chip in it and isn't programmed to the car. So would it be safe for me to buy another PCM same part number for same year car off eBay and replace it that way? Can get one for 50 bucks there. I don't want to put anymore into this car than that. Thanks
Jan 12, 2020 at 1:50 PM