Does this car have one or two camshafts?

2006 FORD MUSTANG
99,800 MILES • 4.0L • V6 • 2WD • AUTOMATIC
Avatar
RGGRAY2025
  • MEMBER
  • 2 POSTS
Does the car listed above have one or two camshafts?
Aug 31, 2024 at 11:45 AM
Advertisement
Avatar
STRAILER
  • CERTIFIED EXPERT
  • 53,854 POSTS
This engine has 2 camshafts, one on each cylinder head. Check out the images (below). Let us know if you need anything else.
Aug 31, 2024 at 5:31 PM
Avatar
RGGRAY2025
  • MEMBER
  • 2 POSTS
Does the car listed above have two camshaft position sensors?
Sep 3, 2024 at 4:47 PM (Merged)
Advertisement
Avatar
AL514
  • CERTIFIED EXPERT
  • 5,464 POSTS
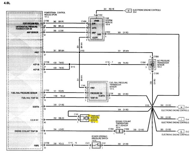
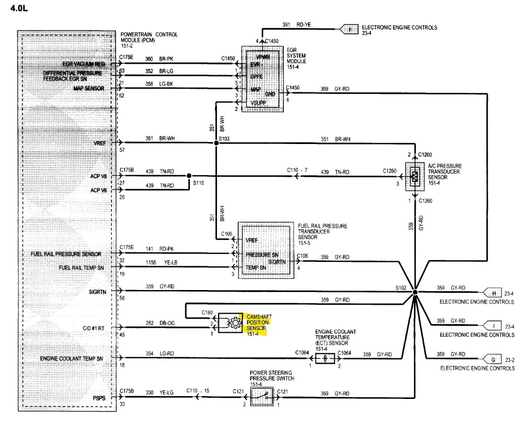
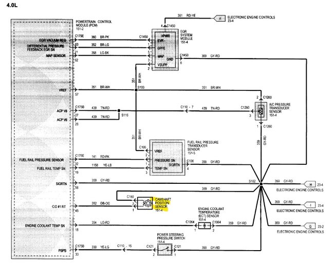
Hello, strangely enough Ford only put one cam position sensor on this engine., I own a Ford Ranger with a 4-liter and it only has 1 cam sensor on the driver side valve cover. It's a 2-wire sensor, I'll post the wiring diagrams for you just in case you need them.
Sep 3, 2024 at 4:47 PM (Merged)
Avatar
AL514
  • CERTIFIED EXPERT
  • 5,464 POSTS
Here is the wiring diagram for the camshaft position sensor and its location. I'm not sure why they did not include a cam sensor for both banks, and if this is the same engine as I have, the timing chain setup can be a really difficult repair, because the timing chain for the passenger side is at the rear of the engine on that side and the timing chain for the driver side cylinder head is at the front of the engine, and the engine actually needs to be removed to replace the chains, it's not a good design at all.
Sep 3, 2024 at 4:47 PM (Merged)
Avatar
AL514
  • CERTIFIED EXPERT
  • 5,464 POSTS
This is a view of the RH (passenger side) and the LH (driver side) camshaft sprockets and the setup. You can see how the camshaft sprocket on the passenger side is on the rear of the engine.
Sep 3, 2024 at 4:47 PM (Merged)