1994 Cadillac Fleetwood Pass Key Fault

1994 CADILLAC FLEETWOOD
165 MILES • V8 • 2WD • AUTOMATIC
Avatar
ALBA
  • MEMBER
  • 1 POST
I got a major problem with my Cadillac.
While I am turning the car on, will not start due to the Pass Key Fault problem, the light will keep indicate for around more then 10 mints
Then again I tried to start the engine will not start.
What is the problem? Its is some thing to do with the software or should I replace the computer?

Witch computer – any part no is there?
Aug 8, 2009 at 1:46 AM
Advertisement
Avatar
KASEKENNY
  • CERTIFIED EXPERT
  • 18,907 POSTS
There are a number of things that this could be. However, the most likely issue is the key itself.

So, I would suggest trying another key just to confirm this is a greater issue than this.

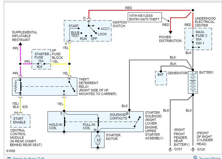
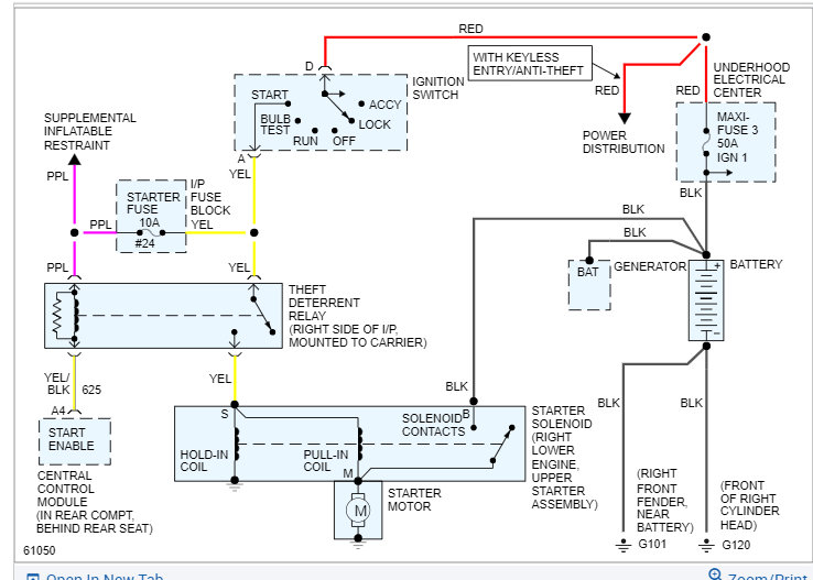
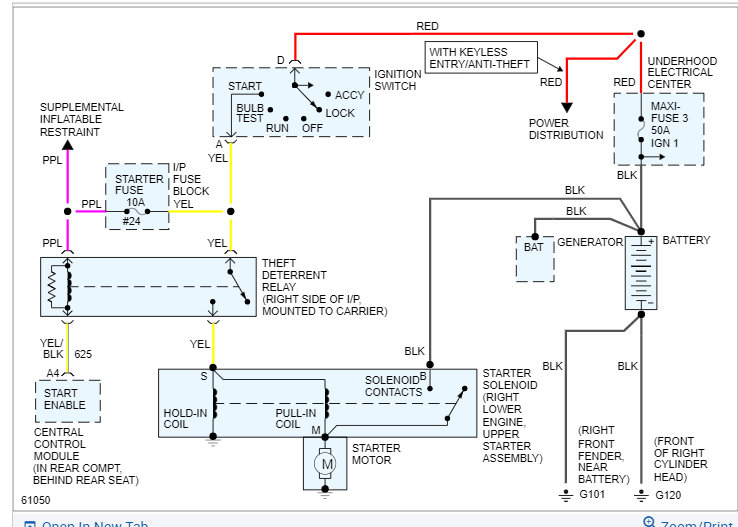
If this is not the issue, then the likely issue is the Central Control module as this is what gets the signal from the key and sends it to the PCM to start the engine.

Basically, what I would do is monitor the voltage from the ignition switch and see what it is just to ensure the key and ignition switch are okay.

https://www.2carpros.com/articles/how-to-check-wiring

Once we know this, I would suspect the CCM but let's figure this out first.
Dec 28, 2021 at 7:13 PM
Avatar
ALBA
  • MEMBER
  • 1 POST
Thanks for your answer.

But I took the Cadillac to the dealer; he told me that the CCM (central control module) is defective.

CCM part No. 16197386

Cadillac - Fleetwood Brougham 5.7 L Rear wheels drive. 1994
1G6DW52P1RR706171
Dec 28, 2021 at 7:13 PM
Advertisement
Avatar
KASEKENNY
  • CERTIFIED EXPERT
  • 18,907 POSTS
Sounds great. Thanks for coming back to update us. That info will surely help others.

Please let us know what else we can help with, and we can go from there.

Thanks
Dec 28, 2021 at 7:16 PM