Will not turn over

2000 CADILLAC DEVILLE
13,000 MILES • V8 • FWD • AUTOMATIC
Avatar
JABEAR21
  • MEMBER
  • 6 POSTS
Okay guys, I have the car listed above DTS model. I put it away for the winter in October. If the car sits for a week or so the battery will drain out. I think it is because the two way aftermarket alarm draws it down. No porblem.

I own my own repair shop so I can handle a drained battery.

The other day I put the battery charger on it for about four hours to start it up like I do here and there.

Problem:

All the electrical everything is powering very nice, I know the battery is very well charged. But when I turn the key i get no cranking over at all. I checked fuses, wiggled wires, checked battery connections, I also tried turning the belt pulleys to see if the starter was stuck in. I am aware on the Northstar engine that the starter is in the intake man. But I am not sure if that is my issue. I am not sure if this is a anti theft, electrical, or starter problem.

I am hoping somebody had the same problem.

A year ago when I bought the car, the battery drained once. I had the same problem. That time I just turned the pulleys with my hand hoping the starter was stuck and wiggled wires here and there. She fired right up and never had that problem until now.

Any help is appreciated!
Feb 11, 2008 at 7:06 AM
Advertisement
Avatar
BUZZSAW
  • CERTIFIED EXPERT
  • 1,198 POSTS
It sound like the security system has engaged due to the low battery which is normal use the remote and lock and unlock the doors.

Here is a guide that can help:

https://www.2carpros.com/articles/how-to-reset-a-security-system

Please run down this guide and report back.

Cheers
Feb 11, 2008 at 10:53 AM
Avatar
JABEAR21
  • MEMBER
  • 6 POSTS
I put my Napa battery charger on it for a couple hours straight charging at 12v/40 amp. It does not click at all like the battery is dead. The battery is also fairly new. When you turn the key on everything has strong power like normal. The starter just does not even attempt to move.

is it possible that trying to start it the previous time with a half drained battery ruined a fusible link or inline fuse?
Feb 11, 2008 at 4:54 PM
Advertisement
Avatar
JABEAR21
  • MEMBER
  • 6 POSTS
I figured it out guys.

All I had to do was disconnect the battery for a minute or so. It reset the alarm system.

I manually cranked the starter by putting power to the relay and it fired up but the security light came on and turned it off. So I reset the alarm by unhooking the battery.
Feb 13, 2008 at 6:07 PM
Avatar
BUZZSAW
  • CERTIFIED EXPERT
  • 1,198 POSTS
Pull the codes, off and down on the mode button, with the key in the on position, write them down and post them, sounds like an alarm problem. Why do you have two alarms on there?
Feb 15, 2008 at 4:15 PM
Avatar
JABEAR21
  • MEMBER
  • 6 POSTS
It is fine now, all I had to do was disconnect the battery.
Thank you
Feb 16, 2008 at 7:59 AM
Avatar
REV2010
  • MEMBER
  • 1 POST
Hello gang. I have been trying to get an answer to this problem for about a month now from all over. My car (base) will not crank. Everything works, battery new, replace key cylinder, crank sensor A and B, ignition switch, starter and starter relay, and check all connections and grounds (to the best of my knowledge). There appears to be a break down between the starter and ground. If you connect a separate ground from body to starter the engine will turn over slowly. If you run the additional ground to the body, it barely turns the engine over I used jumper cables and also tried using on the battery ground. The only codes were P0335, P0340, P0385, which all point to to crank and cam sensor circuit, all of which seem to have tested fine. Even used a scan tool not a Tech 2 (loaded with updated software, except for the GM high priced subscriptions) a friend has, but could not get a crank request. Any help would greatly be appreciated. I do have the factory service manuals.
Jun 19, 2018 at 12:04 PM (Merged)
Avatar
HMAC300
  • CERTIFIED EXPERT
  • 48,601 POSTS
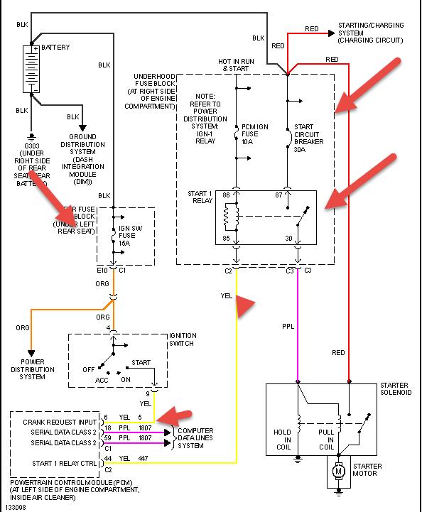
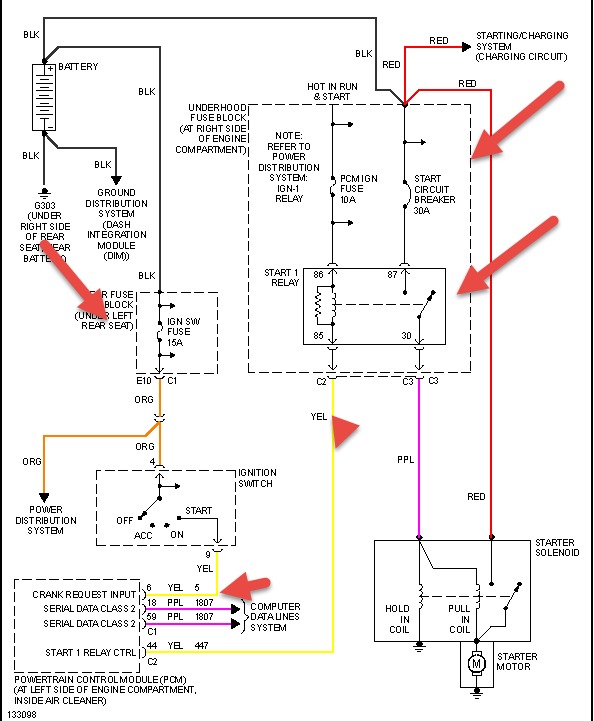
Okay, hopefully you have checked all the fuses, etc. There is a crank circuit breaker before the relay that can kick off and not give the relay power. However, there is a yellow wire from the ignition switch to the PCM it goes to number six on the PCM. then it leaves the PCM at C2 to go to the relay. The ignition switch fuse is in the fuse block under the rear seat. Also, clean the battery ground which is under the rear seat by the battery. It could be loose as well.
Jun 19, 2018 at 12:04 PM (Merged)
Avatar
BMRFIXIT
  • CERTIFIED EXPERT
  • 19,053 POSTS
Check engine for good ground.
Try and run a temperature ground wire to the engine metal (you have a lot of a plastic).
Jun 19, 2018 at 12:04 PM (Merged)
Avatar
6TOBYDOG
  • MEMBER
  • 5 POSTS
I just purchased the car with an electrical problem. The guy told me he was driving home and the dash lights went haywire, he made it home and the car has never started again. When I try to start it the dash lights go black and there is no sound or any action at all. I have over 12.5 volts everywhere. Checked all fuses and cannot find anything. It is driving me crazy. Please help! I am on disability and cannot afford a mechanic. Thank you!
Jun 19, 2018 at 12:04 PM (Merged)
Avatar
HMAC300
  • CERTIFIED EXPERT
  • 48,601 POSTS
Try resetting security system if still does the dash light thing have it scanned.It may be a body module or dash.
Jun 19, 2018 at 12:04 PM (Merged)
Avatar
6TOBYDOG
  • MEMBER
  • 5 POSTS
Thanks, I am charging my battery now to make sure I have full voltage first, then I will try the procedure. I have a obd2 scanner, so then I will erase the codes and let you know. Thank you.
Jun 19, 2018 at 12:04 PM (Merged)
Avatar
6TOBYDOG
  • MEMBER
  • 5 POSTS
Well I tried that procedure twice and had the same results. I had this same problem with I think it was a 1994 Buick Park Avenue, it was a little white wire off the ignition, but not sure if this is the same setup on my 2000 Deville. Do you know or have anymore ideas? Thank you so much for your help.
Jun 19, 2018 at 12:04 PM (Merged)
Avatar
HMAC300
  • CERTIFIED EXPERT
  • 48,601 POSTS
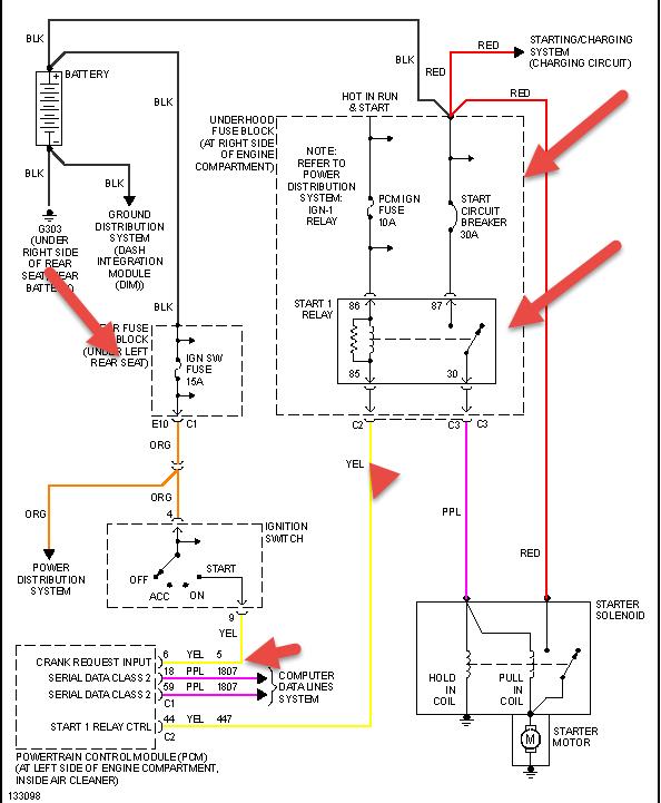
See picture for start diagram and check what I have pointed out. You have three fuse block on this car. One under hood and one under left rear seat and one in trunk. Make sure you check all the fuses especially under hood and rear seat. You may have a bad dash module as well but would need scanning for that.
Jun 19, 2018 at 12:04 PM (Merged)
Avatar
CJV
  • MEMBER
  • 3 POSTS
I was diving everything was fine went to turn around. First lost power to brakes then to power steering then to dash then to motor. Now when I try to start I get nothing dash will not light up. I still have power to interior lights I checked fuses none blown, but I do not know how to check relays. I took out radio day before drove it that day nothing wrong. I did leave loose wires after taking radio out. Covered them after that happened.
Jun 19, 2018 at 12:04 PM (Merged)
Avatar
ASEMASTER6371
  • CERTIFIED EXPERT
  • 52,796 POSTS
Check the battery. It may be too low to keep things going.

Start there.

Roy
Jun 19, 2018 at 12:04 PM (Merged)
Avatar
6TOBYDOG
  • MEMBER
  • 5 POSTS
I am sorry I forgot to mention I have already went through all that.
Jun 19, 2018 at 12:04 PM (Merged)
Avatar
CJV
  • MEMBER
  • 3 POSTS
I already did, reads is getting 15 volts.
Jun 19, 2018 at 12:04 PM (Merged)
Avatar
ASEMASTER6371
  • CERTIFIED EXPERT
  • 52,796 POSTS
15 volts? Too much. Is this running at the battery or engine off?

Roy
Jun 19, 2018 at 12:04 PM (Merged)
Avatar
6TOBYDOG
  • MEMBER
  • 5 POSTS
My mistake, should have never bought the car. Thank you for the help!
Jun 19, 2018 at 12:04 PM (Merged)
Avatar
CJV
  • MEMBER
  • 3 POSTS
Well I hooked up barttery charger it read I was getting 15 on that mabe it ment 15 amps. If it was my altnator would that cause my dash not to come on and not let me roll my windows up only thing in my car that works r my visor lights and door lights other then that I have ni power to anything I'm going to check barttery again. Tomorrow. If it was alternator what would b the signs of that
Jun 19, 2018 at 12:04 PM (Merged)
Avatar
BUTTABAILEY
  • MEMBER
  • 1 POST
When I attempt to crank car the starter just clicks in and out without turning crankshaft or flywheel. Bought new battery and starter, then I manually turned crankshaft with ratchet four complete rotations, kind of hard to do. Then tried to crank the car only turned a couple of cm then stopped and started back clicking. Any suggestions?
Jun 19, 2018 at 12:04 PM (Merged)
Avatar
ASEMASTER6371
  • CERTIFIED EXPERT
  • 52,796 POSTS
Make sure all the connections are good and clean. Check the alignment of the starter as well.

Roy
Jun 19, 2018 at 12:04 PM (Merged)
Avatar
ASEMASTER6371
  • CERTIFIED EXPERT
  • 52,796 POSTS
Battery must be checked first. Then with engine running, you should have 14 to 14.5 volts at the battery.

Roy
Jun 19, 2018 at 12:04 PM (Merged)
Avatar
WRENCHTECH
  • CERTIFIED EXPERT
  • 20,761 POSTS
You cannot read a battery while the charger is attached to it.
Jun 19, 2018 at 12:04 PM (Merged)
Avatar
ACOSTAAE
  • MEMBER
  • 14 POSTS
It is your alternator. Your battery is not getting enough charge.
Jun 19, 2018 at 12:04 PM (Merged)
Avatar
WRENCHTECH
  • CERTIFIED EXPERT
  • 20,761 POSTS
Nobody knows that. Everything starts with a battery test and then test the charging system.
Jun 19, 2018 at 12:04 PM (Merged)
Avatar
LOCO7UGC
  • MEMBER
  • 2 POSTS
Battery will not stay charged and my computer is all messed up. What do I do?
Jun 19, 2018 at 12:04 PM (Merged)
Avatar
CADIEMAN
  • CERTIFIED EXPERT
  • 3,544 POSTS
Check the voltage at the starter solenoid and check for start signal at the smaller wire on the S terminal when you hold the key in crank position when it stalls. We can start here.
Jun 19, 2018 at 12:04 PM (Merged)
Avatar
HMAC300
  • CERTIFIED EXPERT
  • 48,601 POSTS
Have battery checked for condition including load test first. Auto parts do for free.

If you decide to check the condition of your battery yourself here is a link to helpful information from this site that features written instructions, pictures and a video explaining how to load test your battery yourself.

https://www.2carpros.com/articles/how-to-check-a-car-battery
Jun 19, 2018 at 12:04 PM (Merged)
Avatar
LOCO7UGC
  • MEMBER
  • 2 POSTS
Battery will not stay charged If I get a boost the electrical stuff start doing what ever it wants, but my car will not start and my battery will not stay charged.
Jun 19, 2018 at 12:04 PM (Merged)
Avatar
CARADIODOC
  • CERTIFIED EXPERT
  • 34,306 POSTS
Have the charging system tested. If the generator is defective, replace the battery at the same time unless it is less than about two years old. GM has had a huge problem with their generators developing harmful voltage spikes. It is the job of the battery to dampen and absorb those spikes and render them less harmful. Batteries lose their ability to do that as they age. Not replacing the battery is the main cause of repeat generator failures, and those voltage spikes can interfere with computer sensor signals.
Jun 19, 2018 at 12:04 PM (Merged)
Avatar
IDAHOME2
  • MEMBER
  • 1 POST
My car in the morning starts up like it does not have any fuel up to the engine. It turns over for about a minute and then starts. As long as it does not sit not running for more than half an hour it start up. What could be the problem?
Jun 19, 2018 at 12:04 PM (Merged)
Avatar
2CARPRO JACK
  • CERTIFIED EXPERT
  • 11,533 POSTS
Could be a weak fuel pump not keeping the system full. You will need to install a manual fuel pressure gauge to verify the pump holds pressure when the car is shut off, otherwise it has to refill the system which causes long cranks to get it started.
Jun 19, 2018 at 12:04 PM (Merged)