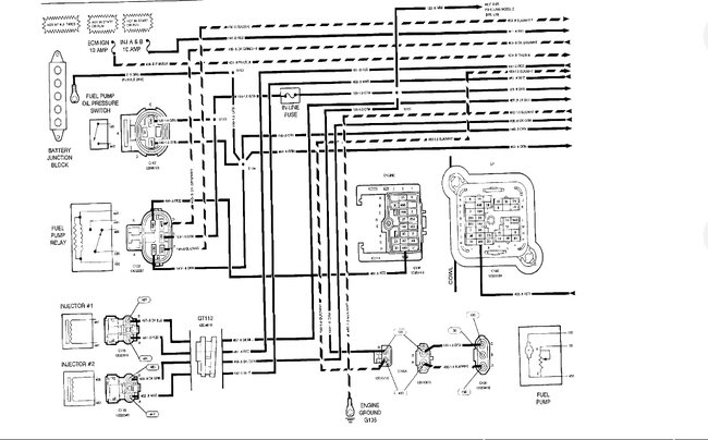
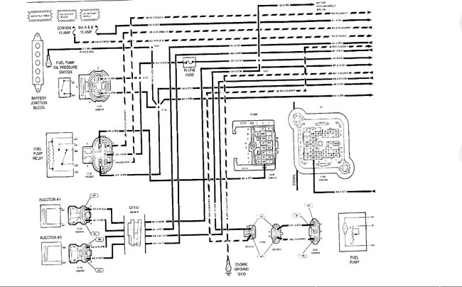
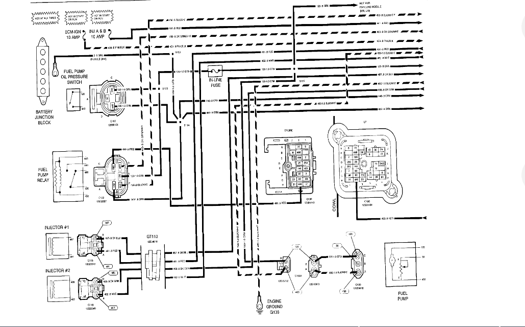
When the car is off there is a buzzing noise coming from underneath. Kinda by the fuel pump. It doesn't shut off unless the battery is unhooked. We don't want the battery to drain. Please help.
Aug 25, 2019 at 7:23 PM





