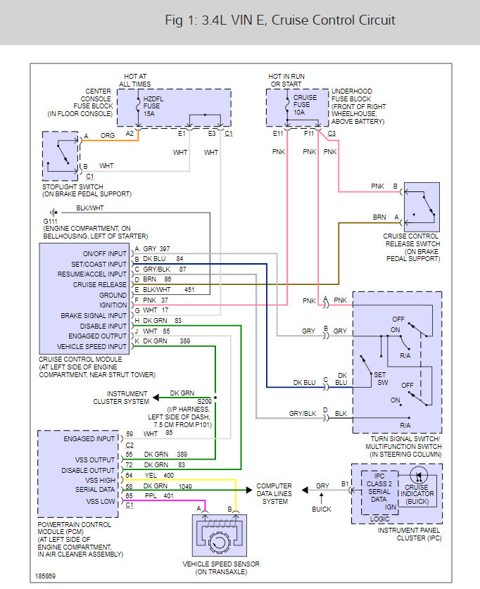
My cruise control isn't working and I've replaced the fuse. I ordered a manual for it, but really want it to work sooner than what it will take to get the book..help??
Mar 7, 2009 at 12:13 AM
