Ran out of gas - now will not start

2002 BUICK CENTURY
Avatar
DONNAB70526
  • MEMBER
  • 1 POST
I ran out of gas now the car will not start. Is there a fuse for the fuel pump? What can I do or what can it be that would cause this?
Dec 12, 2008 at 2:48 PM
Advertisement
Avatar
BUDDYCRAIGG
  • CERTIFIED EXPERT
  • 2,262 POSTS
when you first turn on your key, you should hear the pump run for 3-5 seconds.
it's a hum sound coming from the fuel tank.
turn the key to the ON position and listen for the pump.
after it stops, turn your key back off
wait 10 to 15 seconds and turn you key back to ON.
repeat this about 10 times.

that will prime the fuel lines.

if you car still will not run then you need to do a fuel pressure test.
the fuel pump need the gas flowing through it to keep it lubricated and cool.
the pump may have destroyed itself when you ran out of gas.

good luck
Dec 12, 2008 at 3:13 PM
Avatar
RASMATAZ
  • CERTIFIED EXPERT
  • 75,992 POSTS
Its probably burned-up running dry to the bone-when its suppose to be submerged in fuel disconnect the fuel filter and crank the engine over -do you have fuel pressure?

These guides will help.

https://www.2carpros.com/articles/how-to-check-fuel-system-pressure-and-regulator

and

https://www.2carpros.com/articles/car-cranks-but-wont-start

Please run down these guides and report back.
Dec 12, 2008 at 3:16 PM
Advertisement
Avatar
CLAYTD
  • MEMBER
  • 3 POSTS
I recently replaced the battery in the car but the engin will not turn over and start however the lights and radio still come on.
Aug 29, 2019 at 11:26 AM (Merged)
Avatar
JACOBANDNICKOLAS
  • CERTIFIED EXPERT
  • 110,175 POSTS
Is the starter working?
Aug 29, 2019 at 11:26 AM (Merged)
Avatar
CLAYTD
  • MEMBER
  • 3 POSTS
Not sure if it is the starter or the alternator. There has not been any warning signs up to this point.
Aug 29, 2019 at 11:26 AM (Merged)
Avatar
JACOBANDNICKOLAS
  • CERTIFIED EXPERT
  • 110,175 POSTS
Hi:
the alt will cause the battery to fail, but I needed to know if the starter is working. Does it turn the engine?
Aug 29, 2019 at 11:26 AM (Merged)
Avatar
CLAYTD
  • MEMBER
  • 3 POSTS
I think it may be the starter as you mentioned. I was able to start the car today. When i turned the key I held it for a long period of time of silence then after trying several times the engine finely fired up.
Aug 29, 2019 at 11:26 AM (Merged)
Avatar
JACOBANDNICKOLAS
  • CERTIFIED EXPERT
  • 110,175 POSTS
I need you to try something so we can confirm this. When it doesn't start, have a helper turn the key to the start position while you check for power to the smaller wire on the starter.

You should have 12+ volts at that point. If you do, then the starter needs replaced. If there is no power, replace the starter relay. It's a cheap part and takes about 30 seconds to replace. If that doesn't take care of it, then we need to check the ignition switch itself. Not a fun job.

Let me know what you find.

Joe
Aug 29, 2019 at 11:26 AM (Merged)
Avatar
RIDOLFI55
  • MEMBER
  • 1 POST
i have the same problem with my century sometimes it starts and sometimes it doesnt....i replaced the starter and it continues to not start sometime... what could be the problem
Aug 29, 2019 at 11:26 AM (Merged)
Avatar
JACOBANDNICKOLAS
  • CERTIFIED EXPERT
  • 110,175 POSTS
Have you checked for power as described in the prior posting?
Aug 29, 2019 at 11:26 AM (Merged)
Avatar
EASLEY 11
  • MEMBER
  • 3 POSTS
I bought the car used and have only driven it one day . I parked it and came out the next day and won't start.
It has no trouble codes stored.
I have run a compression test --- all cyls are about 170#
I have check coolant and will hold pressure as required ( thought maybe intake gasket)
Changed spark plugs , it had original still in it.
Fuel pressure is OK
all three coil seem to be firing
Injectors seem to be firing
I'm leaning toward a BCM or ECM my reasoning is I have no mileage indicting and no indication of what gear the car is in. I'm wondering if the BCM could keep the car from starting ?
Aug 29, 2019 at 11:26 AM (Merged)
Avatar
JDL
  • CERTIFIED EXPERT
  • 16,098 POSTS
If it cranks good but won't start, have a helper crank it while you visually check for spark at the spark plugs. If spark everywhere, did you use a gage to check fuel pressure?
Aug 29, 2019 at 11:26 AM (Merged)
Avatar
EASLEY 11
  • MEMBER
  • 3 POSTS
I have used a fuel pressure gauge to confirm . I have not checked for spark at the plugs .
Aug 29, 2019 at 11:26 AM (Merged)
Avatar
EASLEY 11
  • MEMBER
  • 3 POSTS
I should add that I can hear the car backfiring through the exhaust.
Aug 29, 2019 at 11:26 AM (Merged)
Avatar
JDL
  • CERTIFIED EXPERT
  • 16,098 POSTS
With backfiring, the first thing I think of is valve timing.
Aug 29, 2019 at 11:26 AM (Merged)
Avatar
KIRKLE
  • MEMBER
  • 1 POST
I am looking into the issue of why my Grandfather's Buick won't start. Upon hooking the jumper cables to the battery, we get the everything to turn on. When i go to start the vehicle, it does nothing. No click or anything. After i inspected the engine compartment, i found that an animal had chewed through a wiring harness on the driver side. I am trying to figure out what all is ran through that harness but cannot find a breakdown for it. I have attached an image of where one end of the harness plugs into. Any help would be appreciated.
Aug 29, 2019 at 11:26 AM (Merged)
Avatar
CJ MEDEVAC
  • CERTIFIED EXPERT
  • 11,004 POSTS
I'm not familiar with your vehicle---i mainly mess with old jeeps and fords

I am able to look up stuff for most any newer car in "mitchell i"

I could not identify the connector in "mitchell i"

It looks as though it is on the transmission in your pic

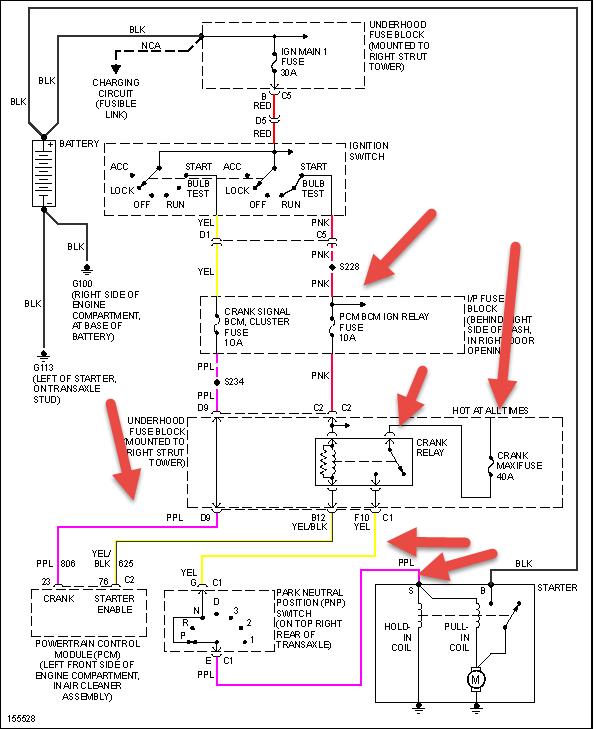
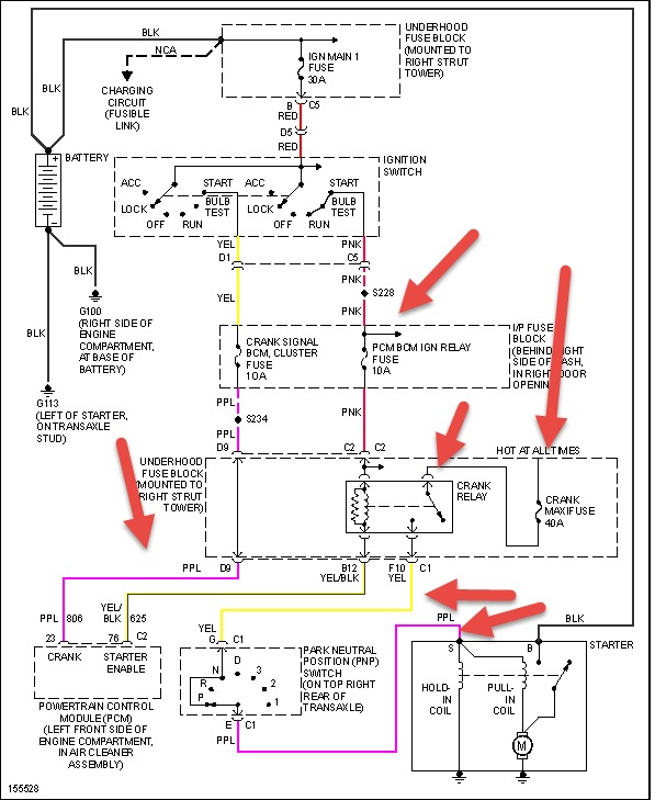
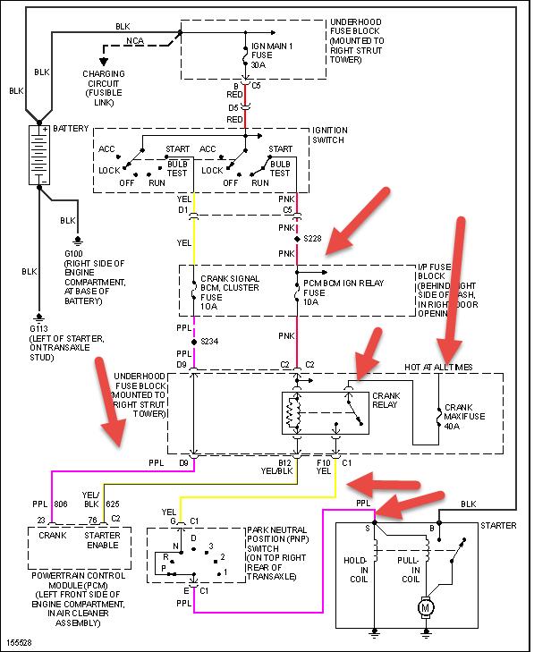
I grabbed this transmission wire diagram for a "century unlimited" for your year, before i gave up

A "custom" may be the same.......if my guess was wrong, i will go back and get the custom for you

Lemme know progress

The medic
Aug 29, 2019 at 11:26 AM (Merged)
Avatar
CJ MEDEVAC
  • CERTIFIED EXPERT
  • 11,004 POSTS
Ok........where'd my diagram go???

I try again

The medic
Aug 29, 2019 at 11:26 AM (Merged)
Avatar
HMAC300
  • CERTIFIED EXPERT
  • 48,601 POSTS
that goes to the transmission harness and maybe the starter. check the wires leading to the fuse box and see if any are there. check the wires and fuse/relay in undrhood box and the wires near where they have been chewed up. when fixing these make sure to use good connectors and solder them as well as use shrink tube to cover the repair where they have been damaged.
Aug 29, 2019 at 11:26 AM (Merged)