Bright light icon on dashboard?

2018 KIA SPORTAGE
134,000 MILES • 4 CYL • 2WD • AUTOMATIC
Avatar
SKSILVER
  • MEMBER
  • 68 POSTS
When driving with my normal headlights on, once in a while the bright light icon on my dashboard starts to appear automatically and causes my headlights to dim. Then I have to mess with the inside light switch to get it to go back to normal. What causes that?
Jun 14, 2024 at 10:32 AM
Advertisement
Avatar
STEVE W.
  • CERTIFIED EXPERT
  • 15,113 POSTS
Could you verify which light and what position the light switch is in. That vehicle may have the automatic high beams and if it sees oncoming vehicles or excess light from street or reflected light it will dim them. There could be an issue in that system. When it happens do you know of any pattern, like it only happens when passing this building or it only happens if I lay a hat on the dash or anything like that?
Jun 14, 2024 at 3:18 PM
Avatar
SKSILVER
  • MEMBER
  • 68 POSTS
The light switch will be in the normal position and it won't happen for a week or two and then all of a sudden it will happen. No noticeable pattern. The alternator has been checked. It has a new battery. The multifunction light switch was replaced but then it happened again, so they replaced the switch again a week ago, and so far it hasn't happened yet. But after the first time it was replaced, it took a couple of weeks. Almost like a loose connection or something, but they say everything has been checked. And it's a 2008 Kia, not a 2018.
Jun 16, 2024 at 7:55 AM
Advertisement
Avatar
STEVE W.
  • CERTIFIED EXPERT
  • 15,113 POSTS
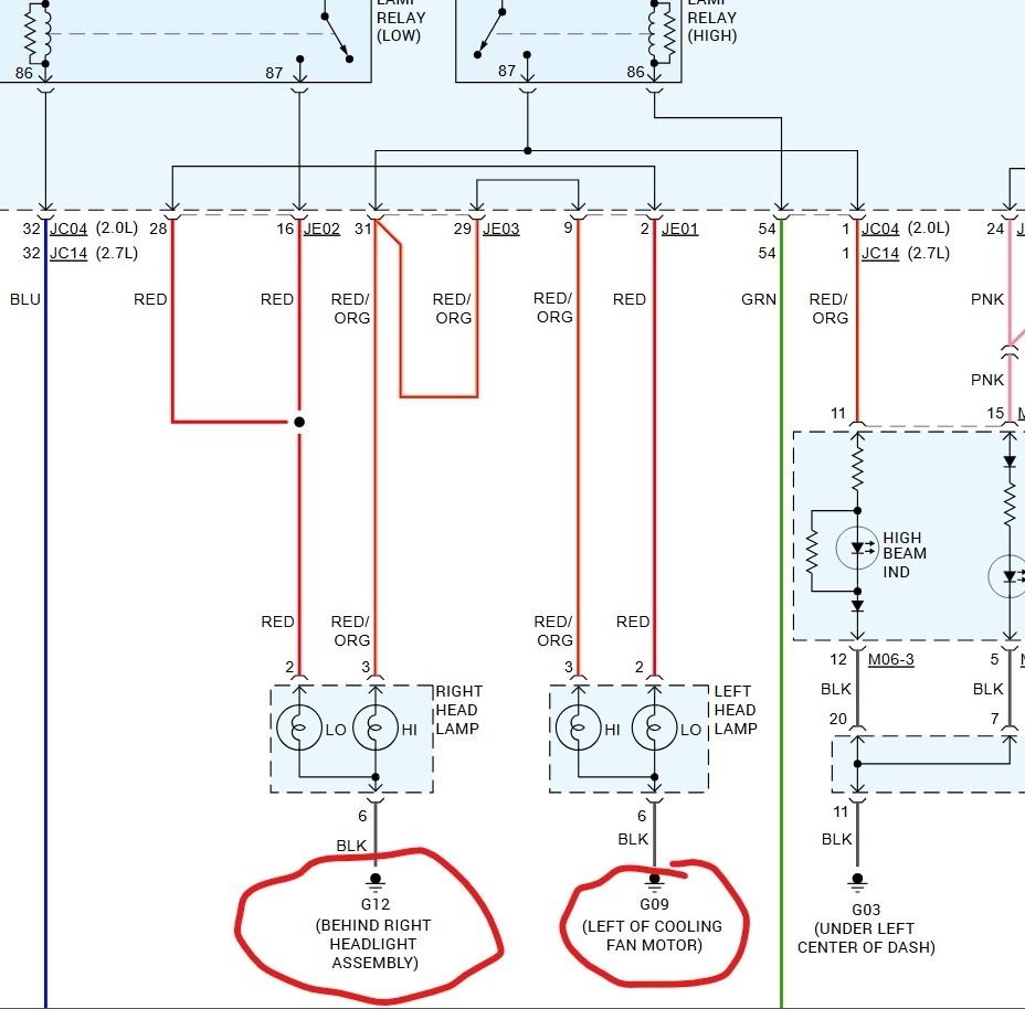
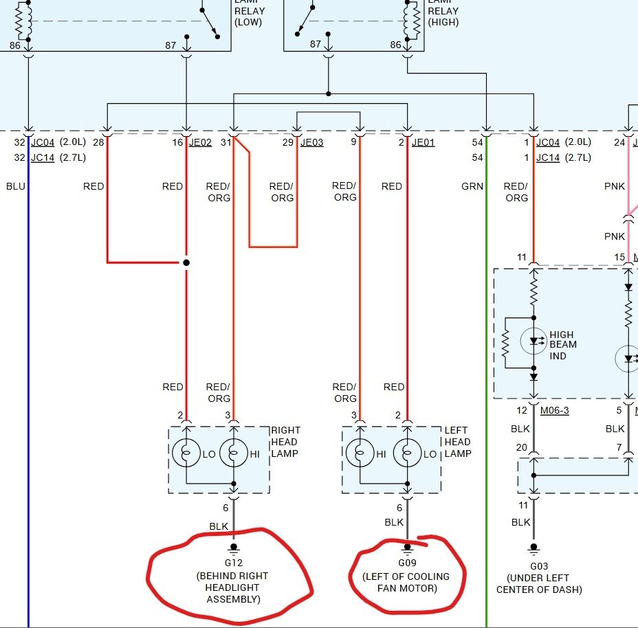
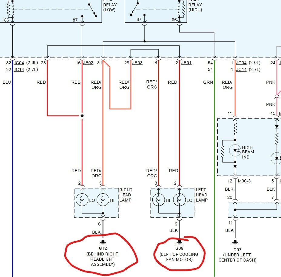
Does this car have the automatic light option or DRLs? I don't see much that would cause this, unless one of the front lights were to have a bad or corroded ground circuit. That would try to turn on all the bulbs at the same time and light the high beam lamp in the dash as the current tried to find a path to ground. I would look at the black ground wires and where they are attached to the car body.
Jun 16, 2024 at 12:05 PM
Avatar
SKSILVER
  • MEMBER
  • 68 POSTS
I do not know if it does or not, but I will try to find out. Thank you so much for your replies.
Jun 16, 2024 at 12:15 PM
Avatar
STEVE W.
  • CERTIFIED EXPERT
  • 15,113 POSTS
I would suspect the grounds more but both of those add extra pieces. The DRL especially could cause a similar issue.
Jun 16, 2024 at 12:21 PM
Avatar
SKSILVER
  • MEMBER
  • 68 POSTS
Thank you very much. No one has mentioned that to me before. I will check into it. Thanks again..
Jun 16, 2024 at 12:35 PM
Avatar
STRAILER
  • CERTIFIED EXPERT
  • 53,854 POSTS
STEVE W. is one of our best! Please let us know what happens.
Jun 18, 2024 at 12:57 PM
Avatar
SKSILVER
  • MEMBER
  • 68 POSTS
Will do. So far it hasn't happened again since the new multifunction switch was replaced and one of the headlights were replaced. We shall see. Thank you.
Jun 20, 2024 at 7:46 AM
Avatar
STRAILER
  • CERTIFIED EXPERT
  • 53,854 POSTS
Thanks for letting us know, we are here to help, please use 2CarPros anytime.
Jun 20, 2024 at 9:26 AM